LEMON Manuals: Even more car manuals for everyone: 1960-2025
Home >> Cadillac >> 2009 >> XLR Base >> Repair and Diagnosis >> External Pages >> Different variant/trim >> Section 2 (Engine Controls And Fuel - 4.4L - Introduction, Specifications & Repair Instructions) >> Schematic and Routing Diagrams >> Engine Controls Schematics
April 5, 2026: LEMON Manuals is launched! Read the announcement.

Engine Controls Schematics

WARNING: This page is about a different variant/trim than selected.
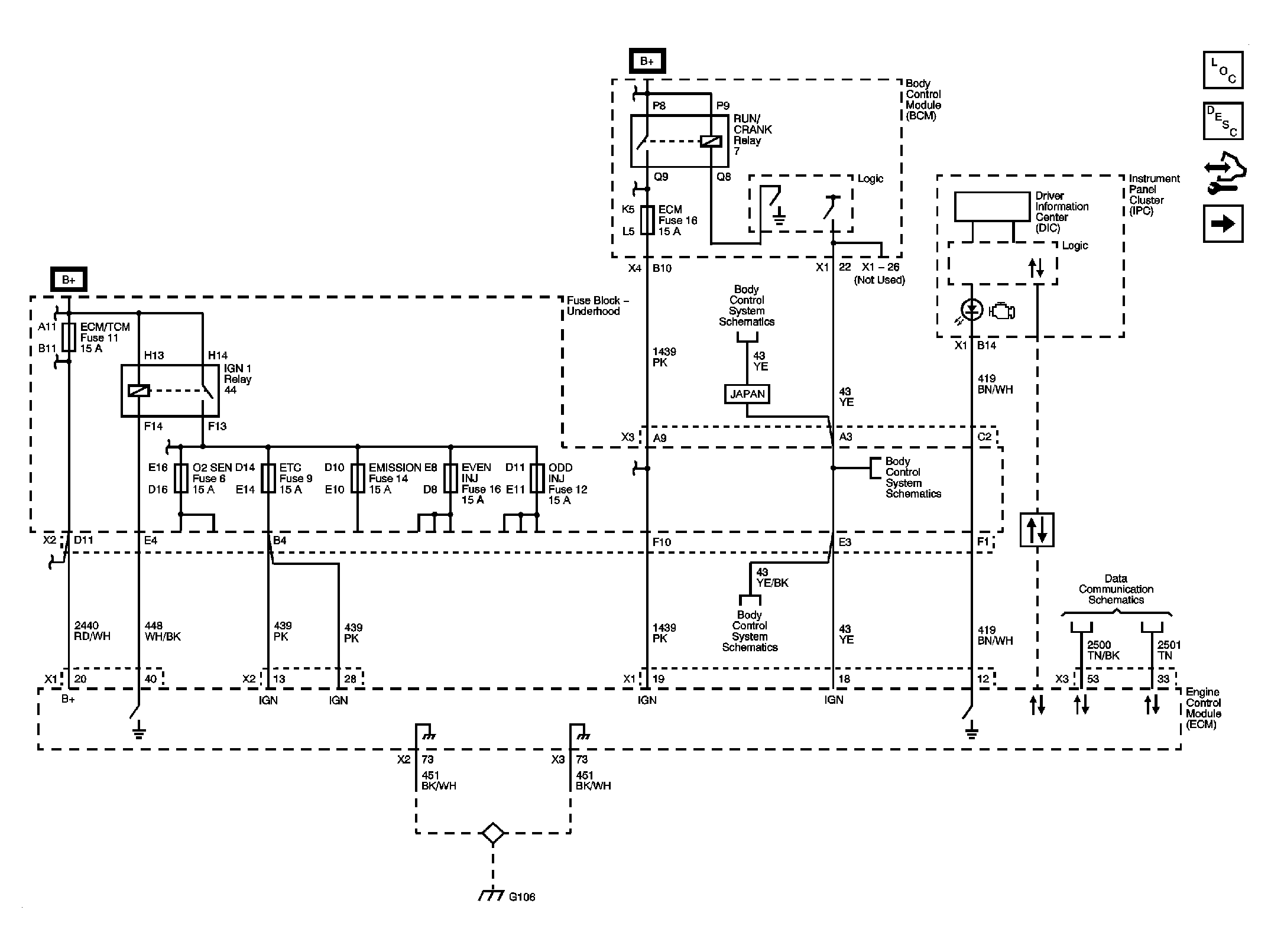
Fig 1: Module Power, Ground, Serial Data & MIL
GM2075608Courtesy of GENERAL MOTORS CORP.
Fig 2: 5 Volt 1 & Low References
GM2075609Courtesy of GENERAL MOTORS CORP.
Fig 3: 5 Volt 2 & Low References
GM2075610Courtesy of GENERAL MOTORS CORP.
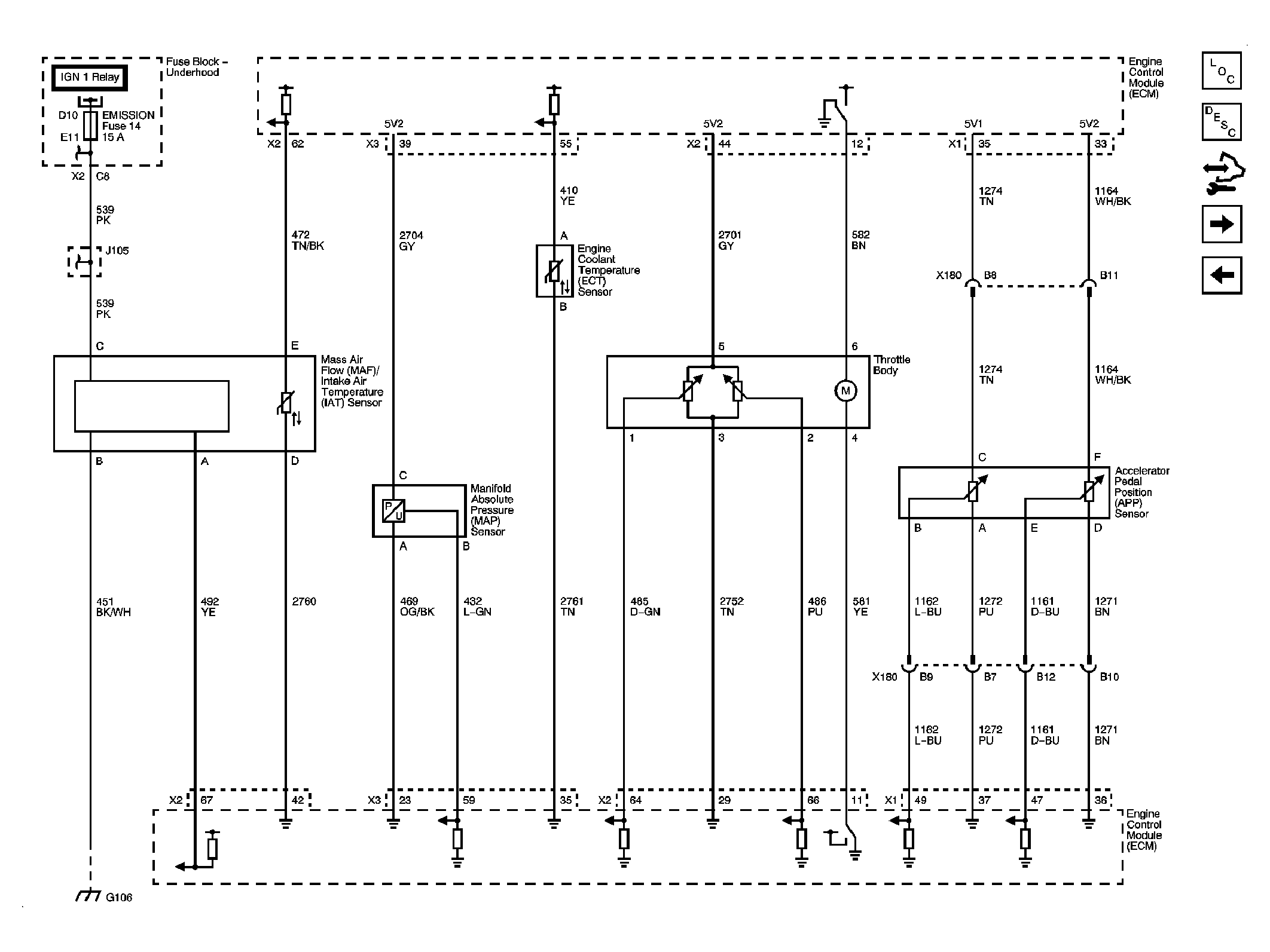
Fig 4: Engine Data Sensors - Pressure, Temperature & Throttle Controls
GM2075612Courtesy of GENERAL MOTORS CORP.
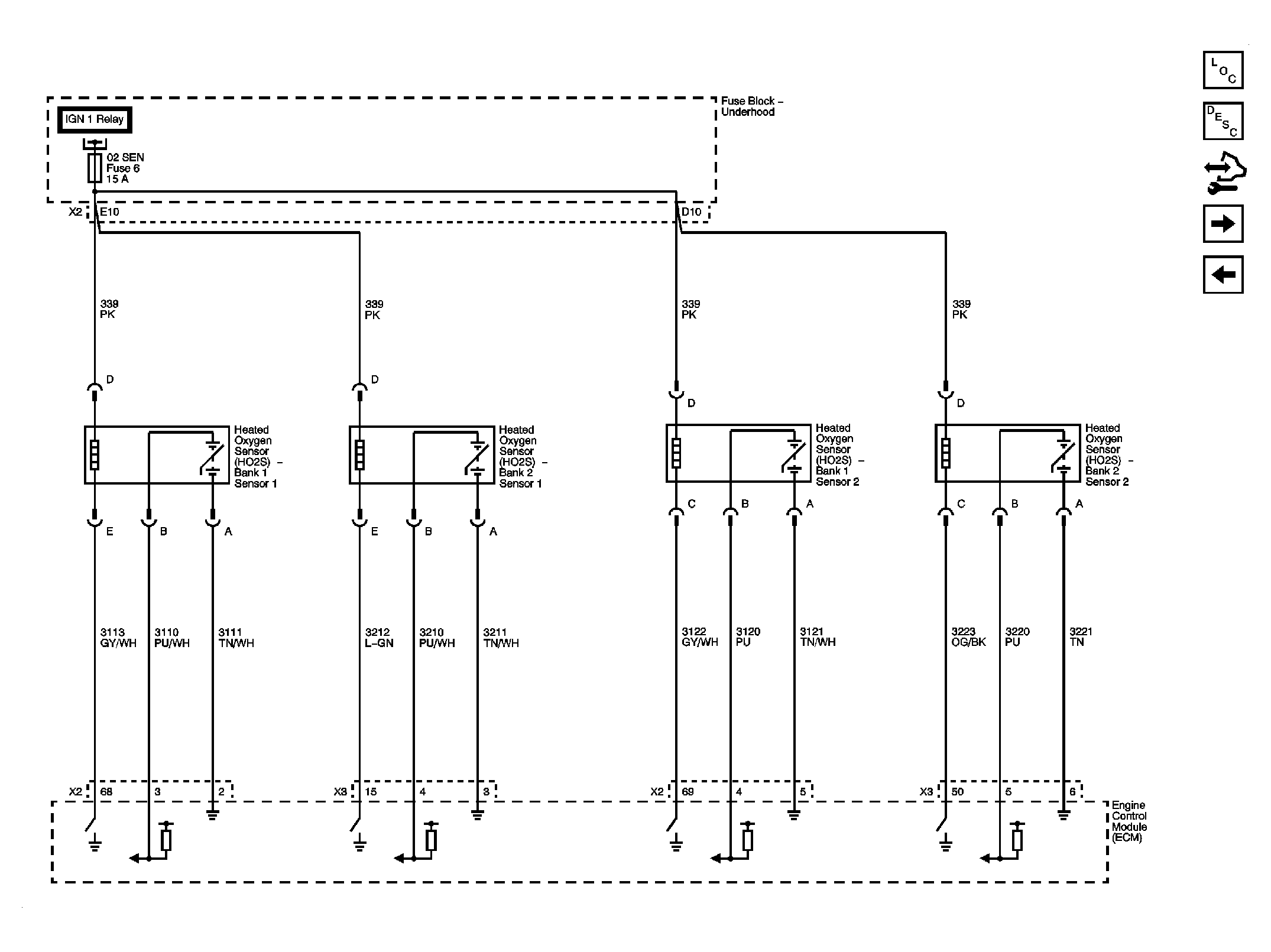
Fig 5: Engine Data Sensors - HO2S
GM2075613Courtesy of GENERAL MOTORS CORP.
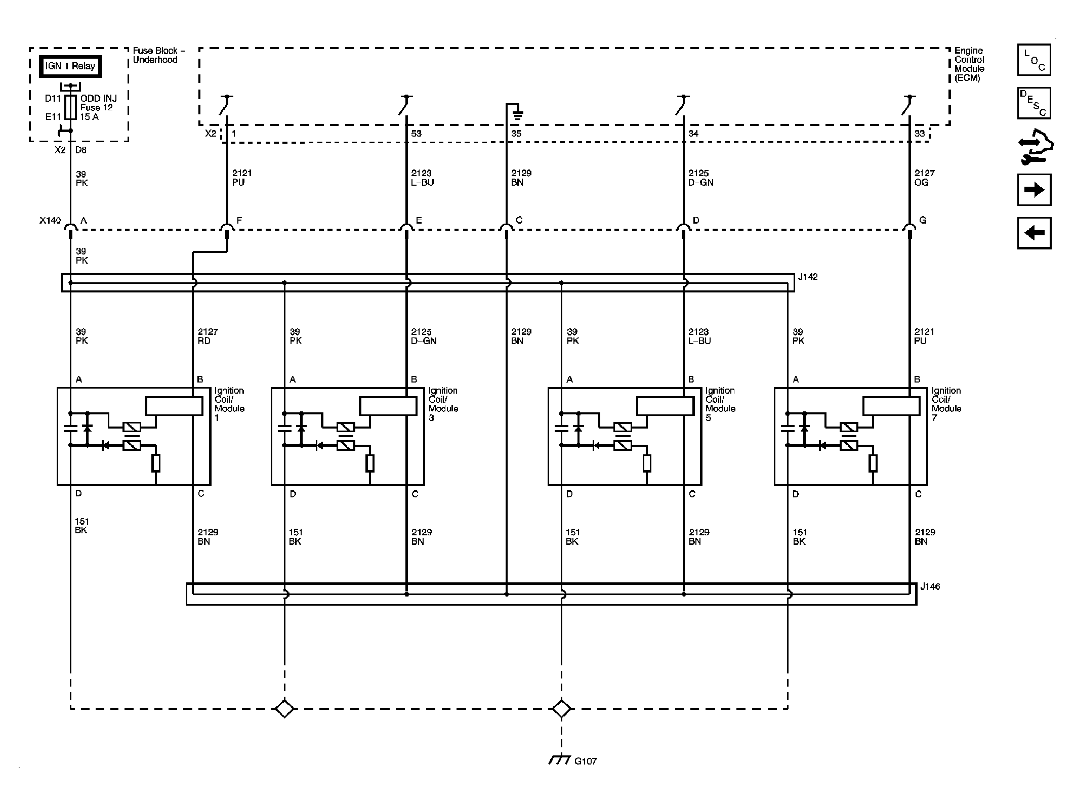
Fig 6: Ignition Controls - Ignition System Odd
GM2075615Courtesy of GENERAL MOTORS CORP.
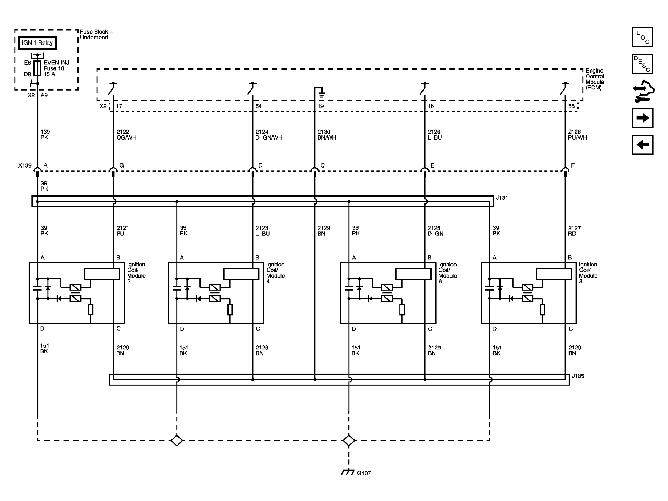
Fig 7: Ignition Controls - Ignition System Even
GM2075616Courtesy of GENERAL MOTORS CORP.
Fig 8: Ignition Controls - Camshaft Sensors/Actuators
GM2075617Courtesy of GENERAL MOTORS CORP.
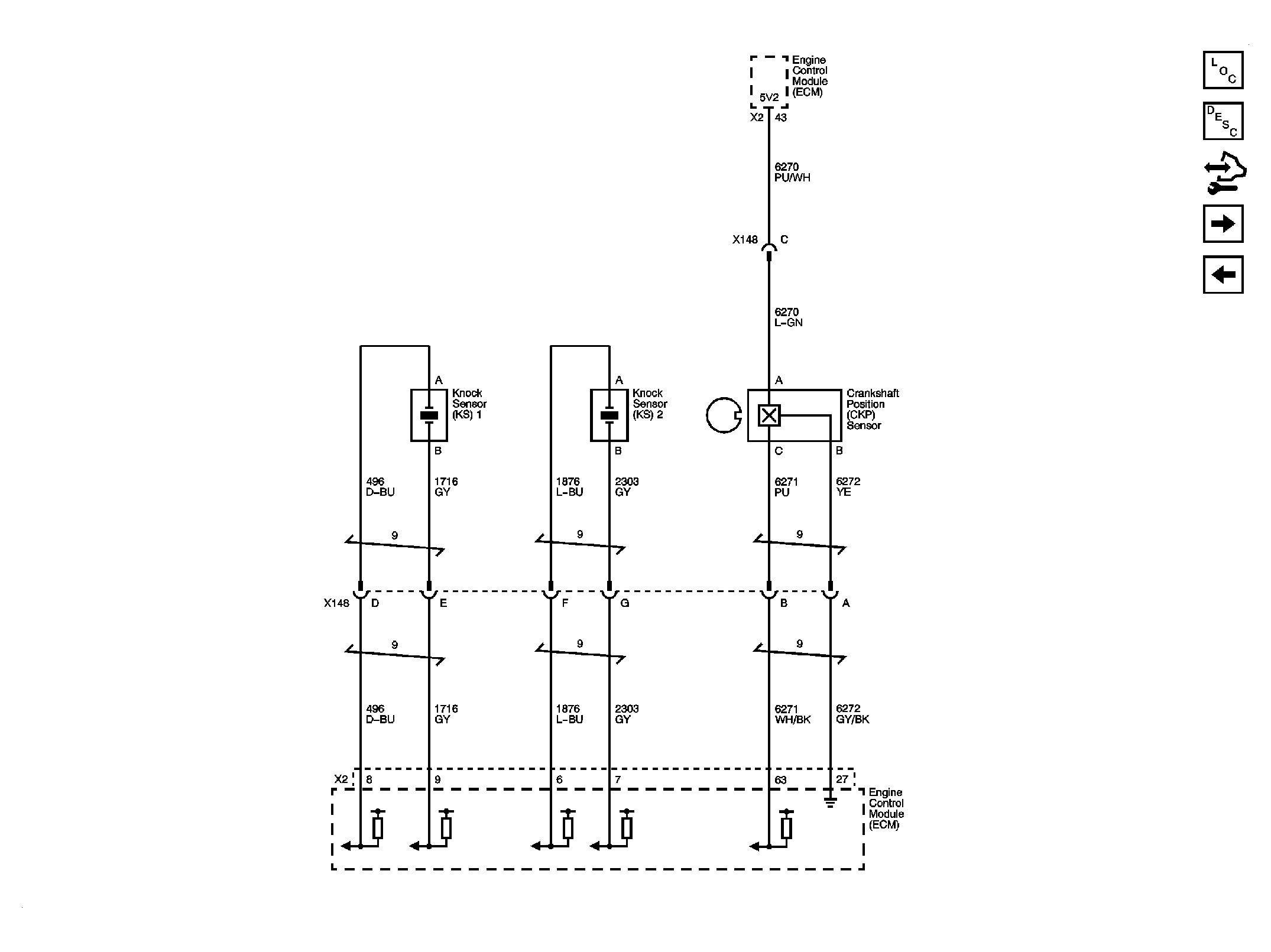
Fig 9: Ignition Controls - Crankshaft/Knock Sensors
GM2075618Courtesy of GENERAL MOTORS CORP.
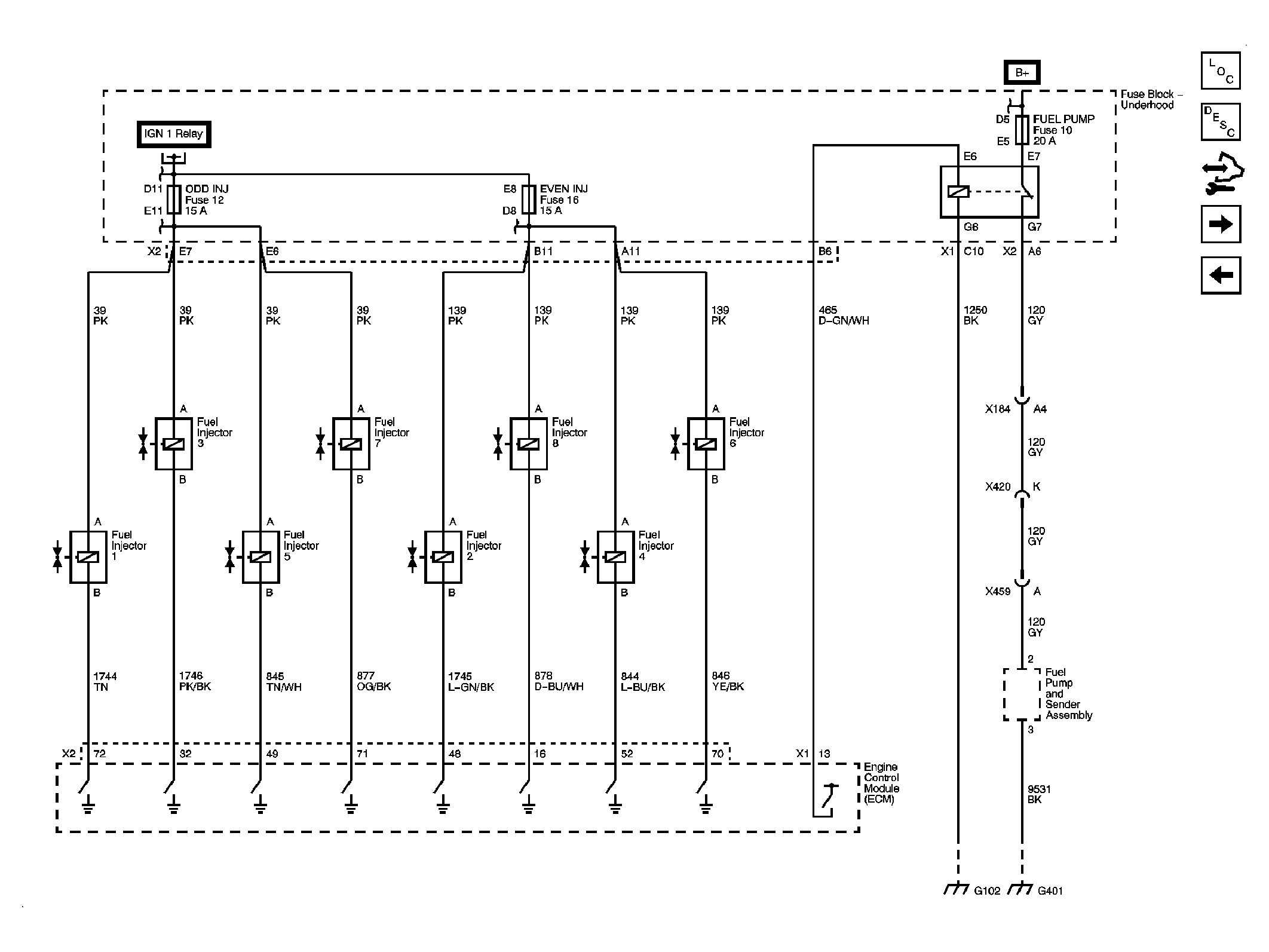
Fig 10: Fuel Controls - Fuel Injectors & Fuel Pump Controls
GM2075619Courtesy of GENERAL MOTORS CORP.
Fig 11: Fuel Controls - EVAP Controls & Manifold Tuning
GM2075620Courtesy of GENERAL MOTORS CORP.
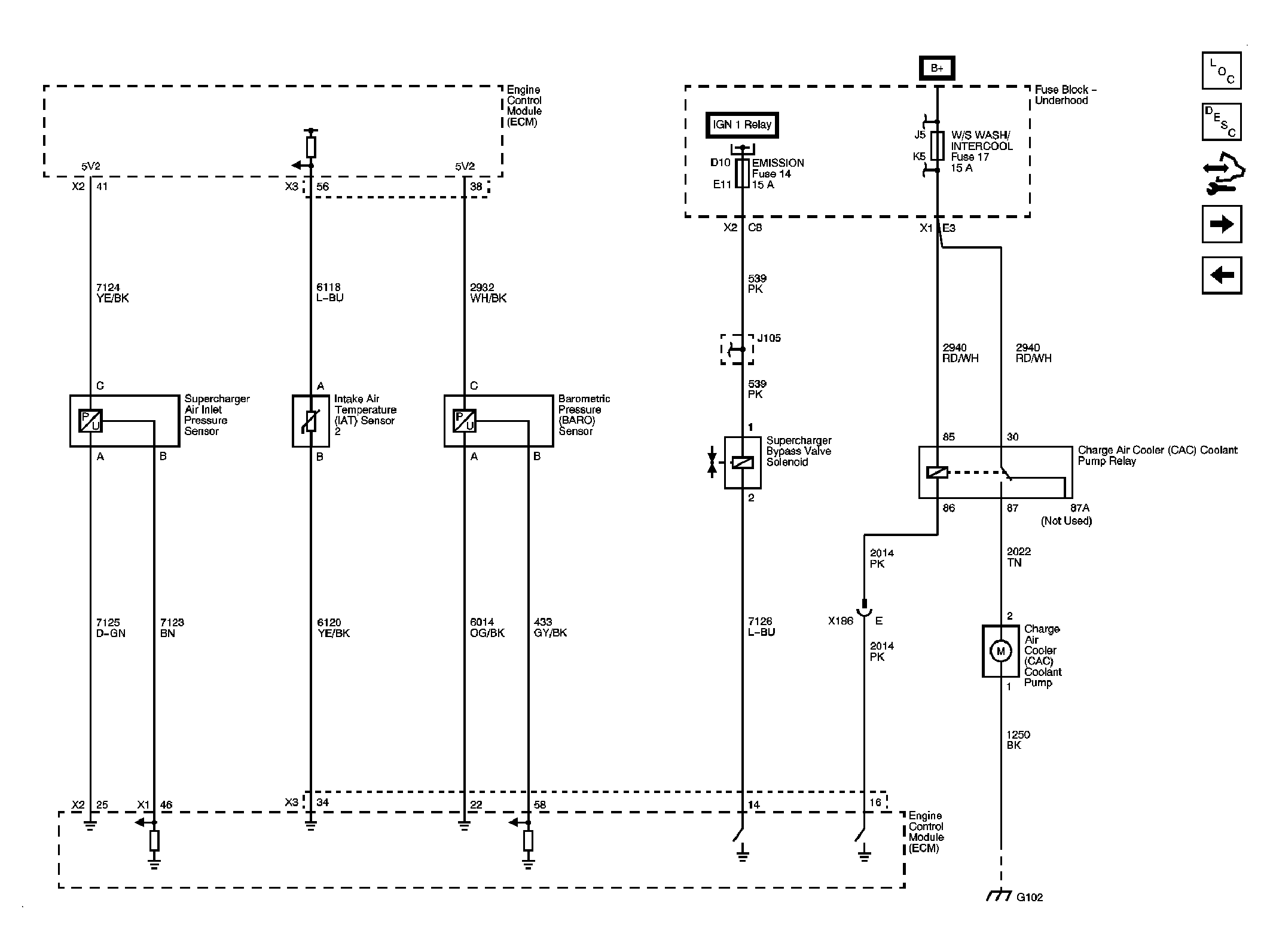
Fig 12: Supercharger Sensors, Bypass Valve & Coolant Pump
GM2075621Courtesy of GENERAL MOTORS CORP.
Fig 13: Monitored/Controlled Subsystem References
GM2075622Courtesy of GENERAL MOTORS CORP.