LEMON Manuals: Even more car manuals for everyone: 1960-2025
Home >> Cadillac >> 2011 >> Escalade EXT >> Repair and Diagnosis (Single Page) >> Heating, Ventilation & A/C (HVAC) >> HVAC Control Systems >> HVAC System - Manual >> Schematic and Routing Diagrams >> HVAC Schematics >> Module Power, Ground, Serial Data, and Front Blower Control
April 5, 2026: LEMON Manuals is launched! Read the announcement.

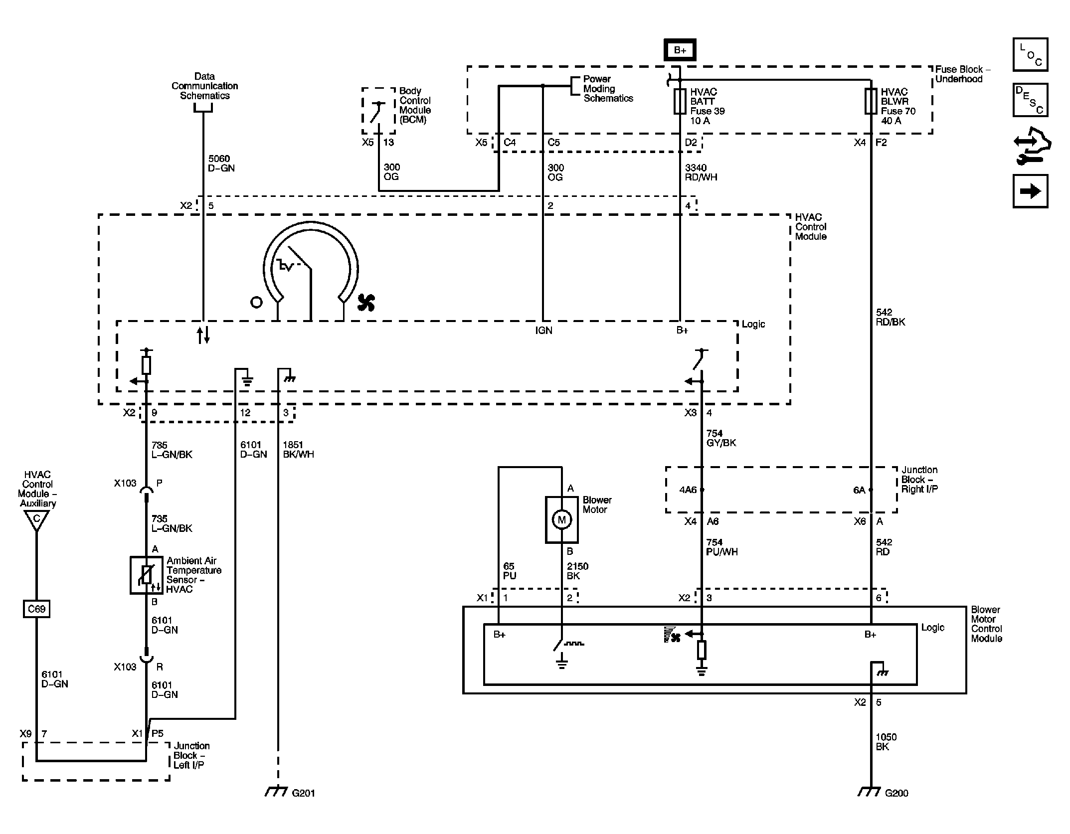
Module Power, Ground, Serial Data, and Front Blower Control

Fig 1: Module Power, Ground, Serial Data, and Front Blower Control Wiring Schematic
GM2398597Courtesy of GENERAL MOTORS CORP.