LEMON Manuals: Even more car manuals for everyone: 1960-2025
Home >> Cadillac >> 2011 >> STS AWD >> Repair and Diagnosis >> Accessories & Equipment >> Entertainment Systems >> Cellular System, Entertainment System, And Navigation System >> Wiring Diagrams >> Radio/Navigation System Wiring Schematics >> Digital Radio Receiver (U2K)
April 5, 2026: LEMON Manuals is launched! Read the announcement.

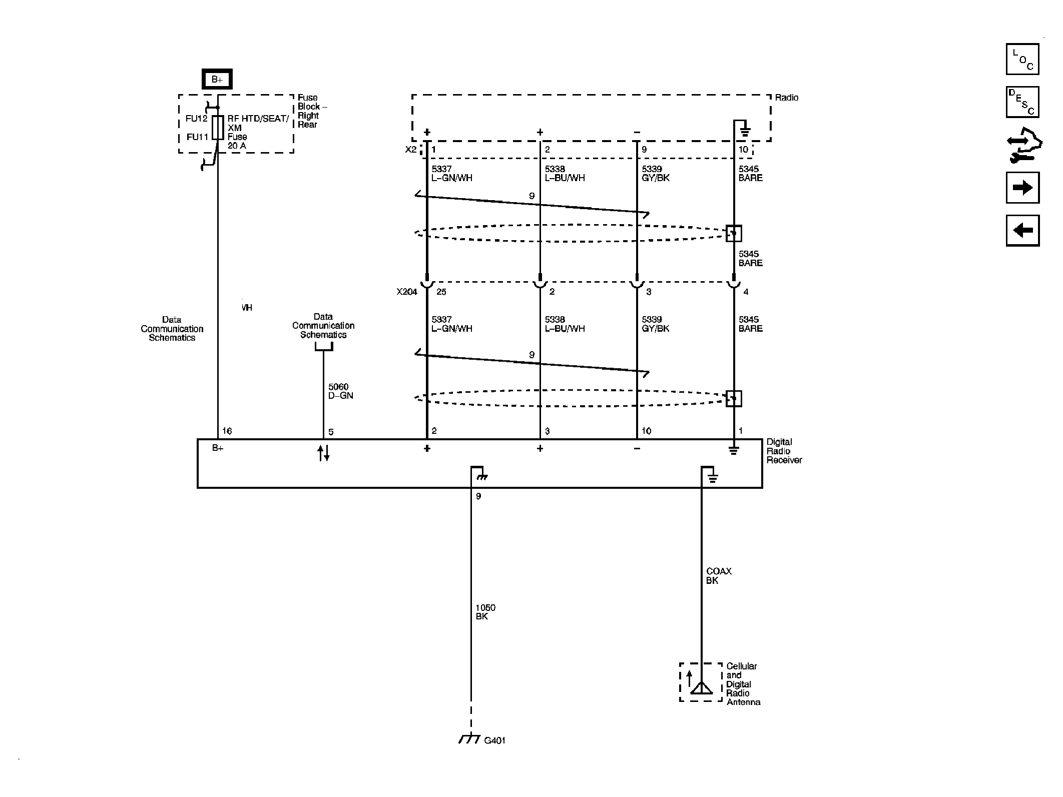
Digital Radio Receiver (U2K)

Fig 1: Digital Radio Receiver (U2K) Wiring Schematic
GM2411122Courtesy of GENERAL MOTORS COMPANY