LEMON Manuals: Even more car manuals for everyone: 1960-2025
Home >> Cadillac >> 2012 >> Escalade EXT >> Repair and Diagnosis (Single Page) >> Accessories & Equipment >> Drivers Assistance Systems - ADAS >> Object Detection System - Park Assist System >> Schematic Wiring Diagrams >> Object Detection Wiring Schematics >> Rear Object Sensors (UD7) Wiring Schematics
April 5, 2026: LEMON Manuals is launched! Read the announcement.

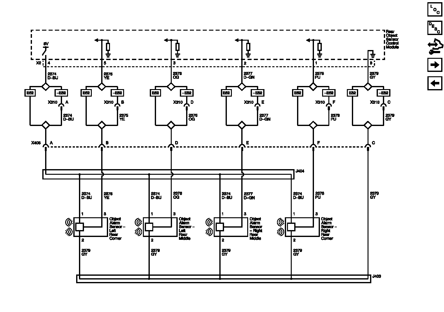
Rear Object Sensors (UD7) Wiring Schematics

Fig 1: Rear Object Sensors (UD7) Wiring Schematics
GM2643473Courtesy of GENERAL MOTORS COMPANY