LEMON Manuals: Even more car manuals for everyone: 1960-2025
Home >> Cadillac >> 2013 >> XTS AWD >> Repair and Diagnosis >> Accessories & Equipment >> Drivers Assistance Systems - ADAS >> Object Detection System - Park Assist System >> Schematic Wiring Diagrams >> Object Detection Wiring Schematics >> Collision Alert (UEU)
April 5, 2026: LEMON Manuals is launched! Read the announcement.

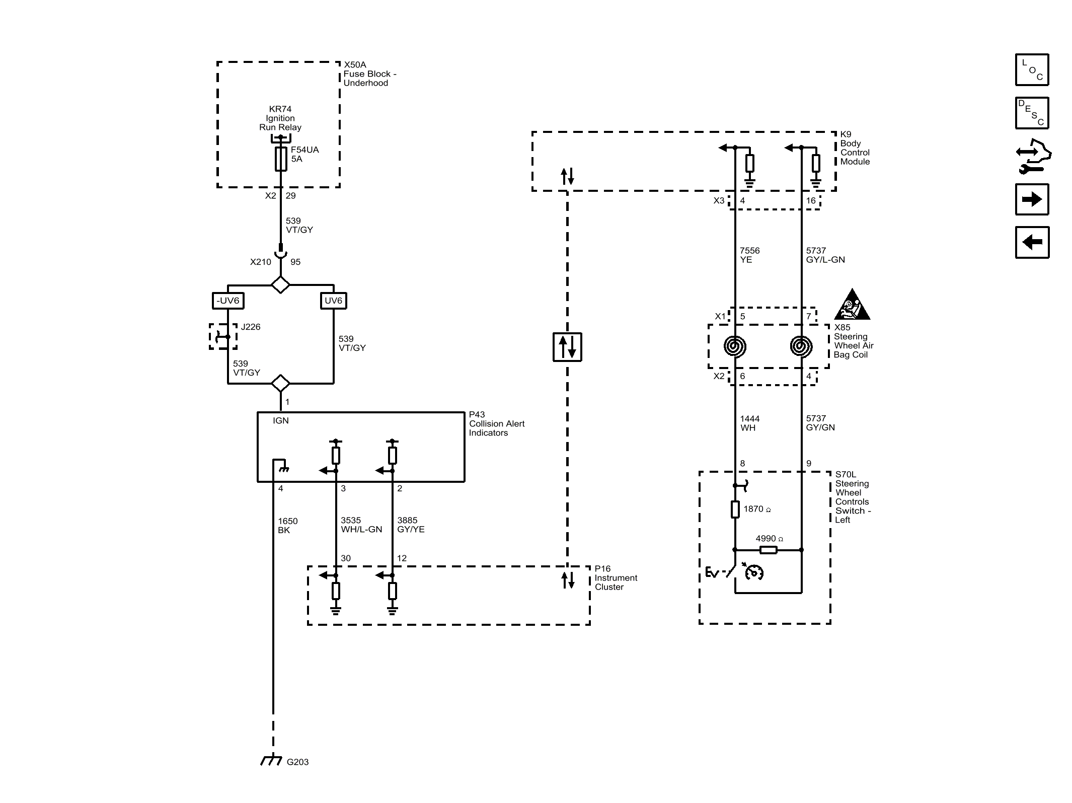
Collision Alert (UEU)

Fig 1: Collision Alert Wiring Schematic (UEU)
GM2770621Courtesy of GENERAL MOTORS COMPANY