LEMON Manuals: Even more car manuals for everyone: 1960-2025
Home >> Cadillac >> 2013 >> XTS FWD, Trans Mfr CD 6T75/M7V >> Repair and Diagnosis >> External Pages >> Different car >> Section 26 (Fixed And MOVEABLE Windows System) >> Schematic and Routing Diagrams >> Moveable Window Schematics
April 5, 2026: LEMON Manuals is launched! Read the announcement.

Moveable Window Schematics

WARNING: This page is about a different car, the 2010 Cadillac SRX. However, it is still accessible from the selected car via links, so may be relevant.
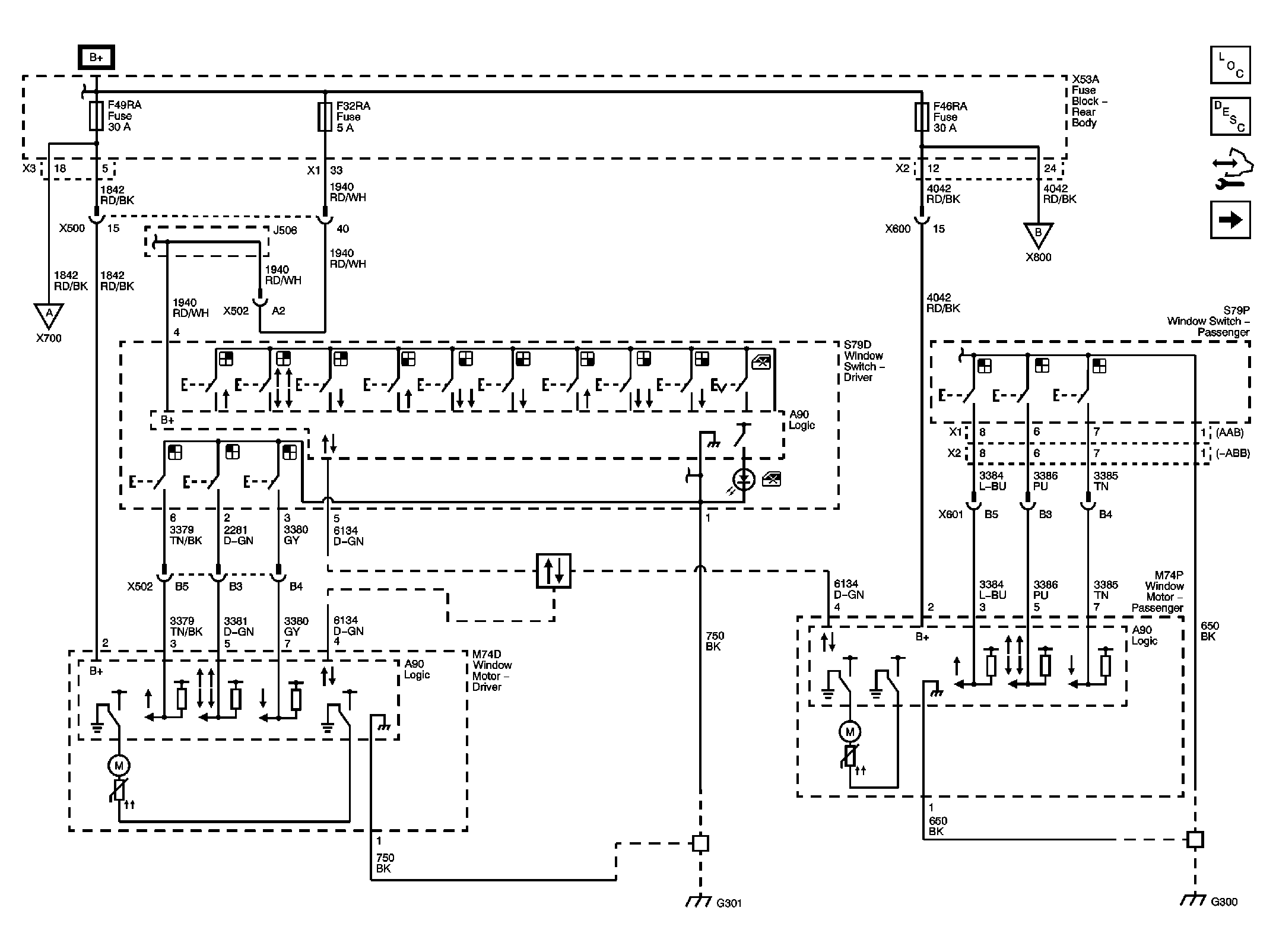
Fig 1: Front Doors Circuit Schematic
GM2249598Courtesy of GENERAL MOTORS CORP.
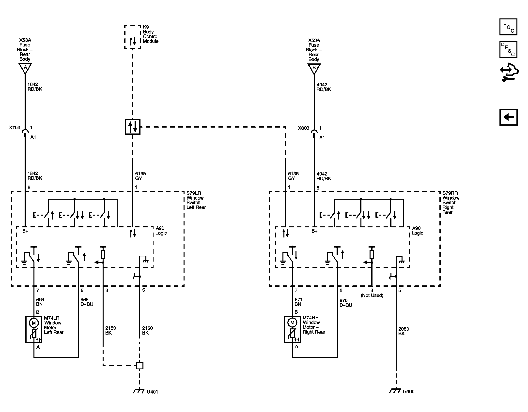
Fig 2: Rear Doors Circuit Schematic
GM2249607Courtesy of GENERAL MOTORS CORP.