LEMON Manuals: Even more car manuals for everyone: 1960-2025
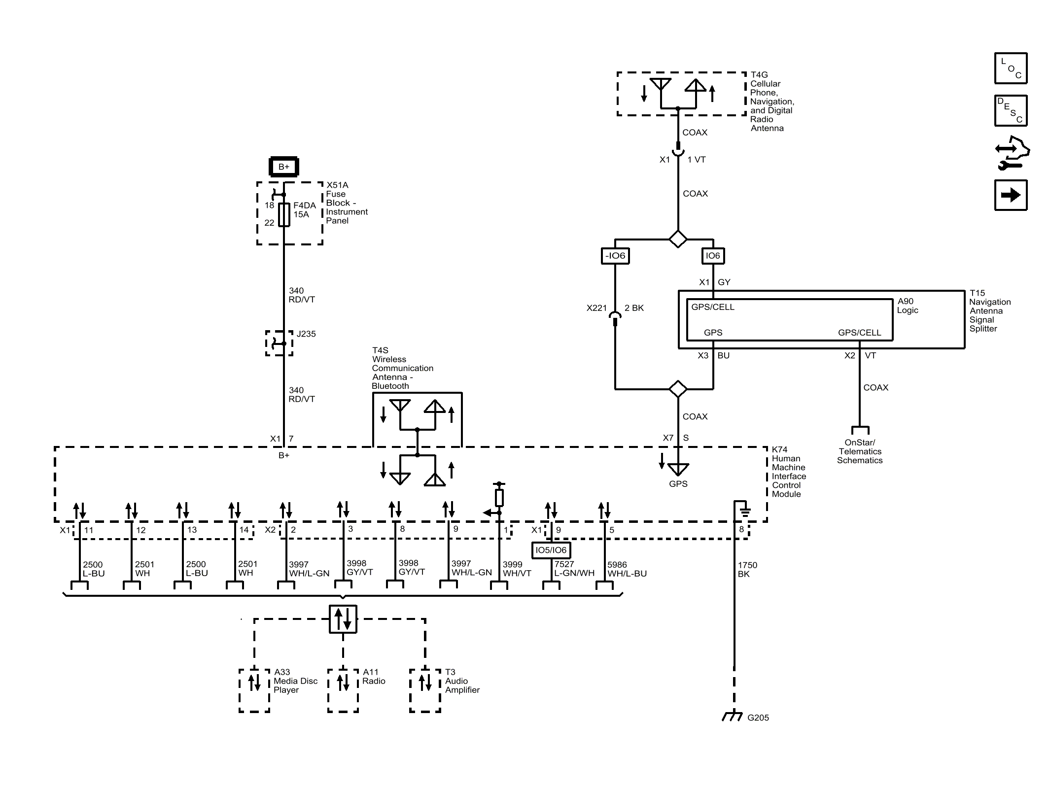
Home >> Cadillac >> 2014 >> XTS Base >> Repair and Diagnosis >> Accessories & Equipment >> Entertainment Systems >> Cellular System, Entertainment System, And Navigation System >> Schematic Wiring Diagrams >> Radio/Navigation System Wiring Schematics >> Power, Ground, Serial Data and Antenna (IO3/IO5/IO6)
April 5, 2026: LEMON Manuals is launched! Read the announcement.

Power, Ground, Serial Data and Antenna (IO3/IO5/IO6)

Fig 1: Power, Ground, Serial Data and Antenna (IO3/IO5/IO6)
GM3252139Courtesy of GENERAL MOTORS COMPANY