LEMON Manuals: Even more car manuals for everyone: 1960-2025
Home >> Cadillac >> 2014 >> XTS Base >> Repair and Diagnosis >> External Pages >> Different car >> Section 25 (Cellular System, Entertainment System, And Navigation System) >> Schematic Wiring Diagrams >> Video System Wiring Schematics >> Passenger Headrest Display Signals
April 5, 2026: LEMON Manuals is launched! Read the announcement.

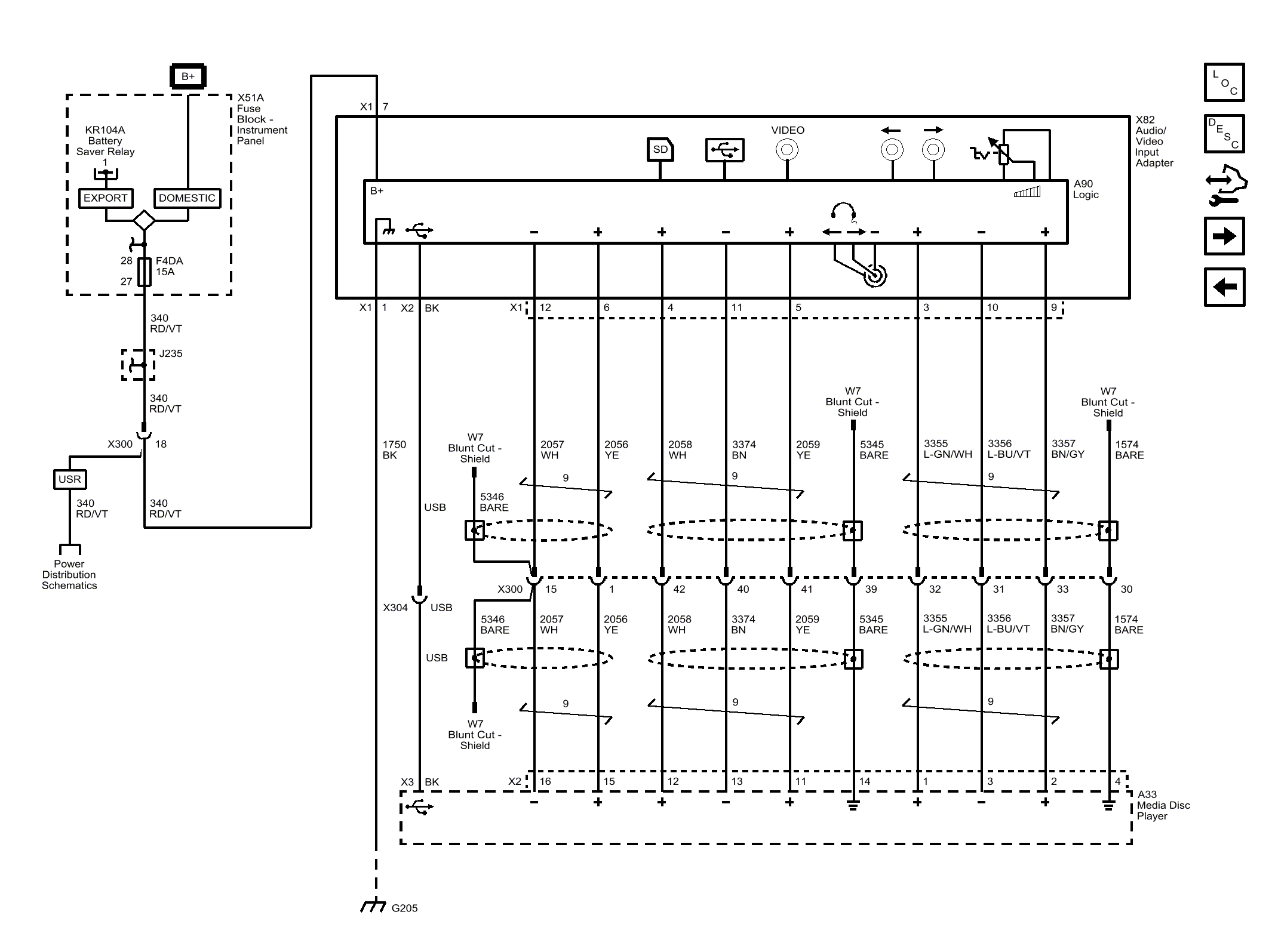
Passenger Headrest Display Signals

WARNING: This page is about a different car, the 2013 Cadillac XTS. However, it is still accessible from the selected car via links, so may be relevant.
Fig 1: Passenger Headrest Display Signals Wiring Schematic
GM2769495Courtesy of GENERAL MOTORS COMPANY