LEMON Manuals: Even more car manuals for everyone: 1960-2025
Home >> Cadillac >> 2015 >> CTS V, Automatic Trans >> Repair and Diagnosis (Single Page) >> Accessories & Equipment >> Anti-Theft Systems >> Power Door Lock System And Release Systems (Coupe) >> Schematic Wiring Diagrams >> Liftgate Wiring Schematics >> Module Power, Ground, Data Communication, Control Switch, and Liftgate Motor
April 5, 2026: LEMON Manuals is launched! Read the announcement.

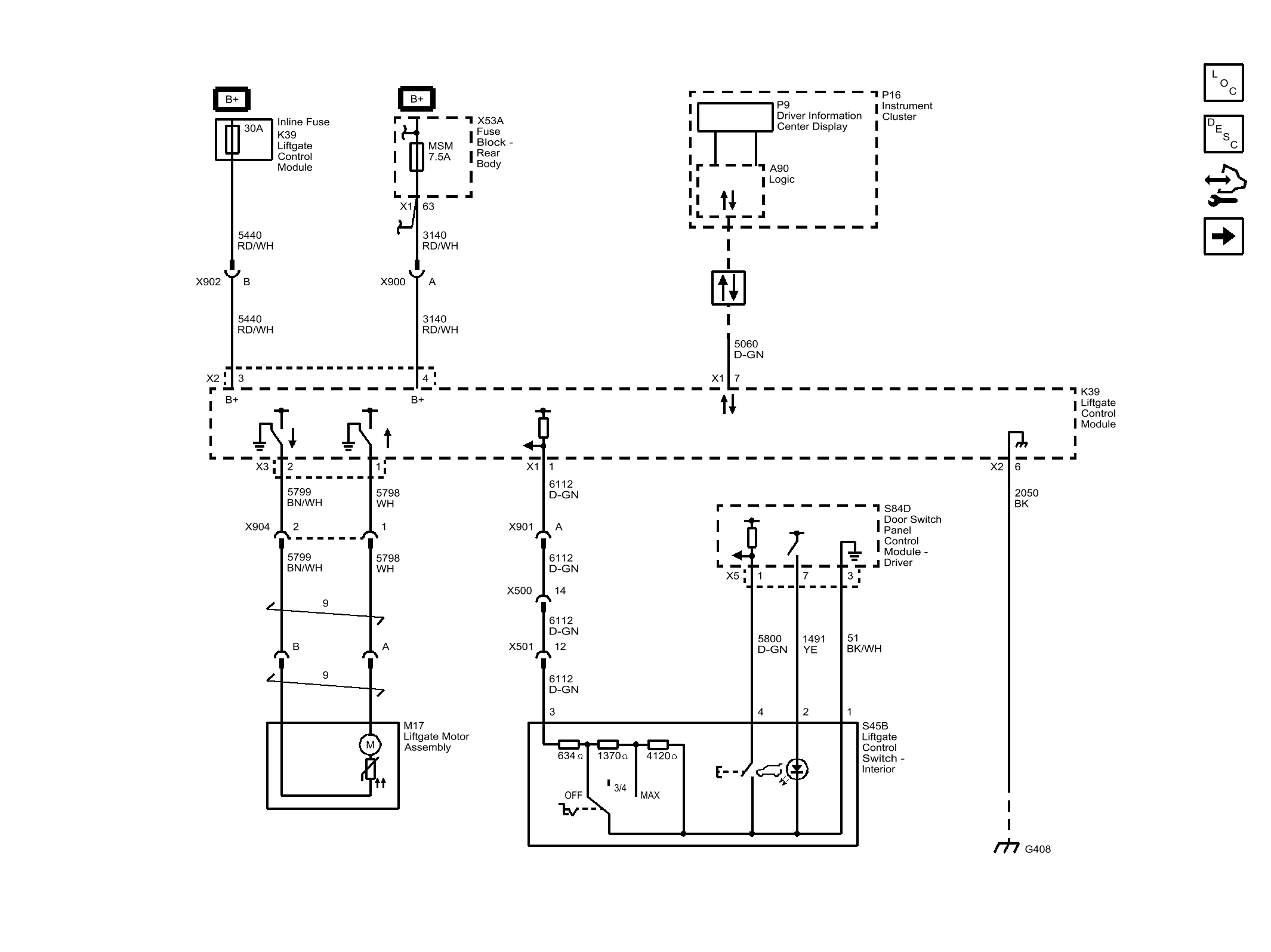
Module Power, Ground, Data Communication, Control Switch, and Liftgate Motor

Fig 1: Module Power, Ground, Data Communication, Control Switch, and Liftgate Motor
GM3766297Courtesy of GENERAL MOTORS COMPANY