LEMON Manuals: Even more car manuals for everyone: 1960-2025
Home >> Cadillac >> 2016 >> SRX Base >> Repair and Diagnosis >> Body & Frame >> Body, Cab Control Systems >> Power Door Lock System And Release Systems >> Schematic Wiring Diagrams >> Liftgate Wiring Schematics >> Power, Ground, Serial Data, and Front Controls (TB5)
April 5, 2026: LEMON Manuals is launched! Read the announcement.

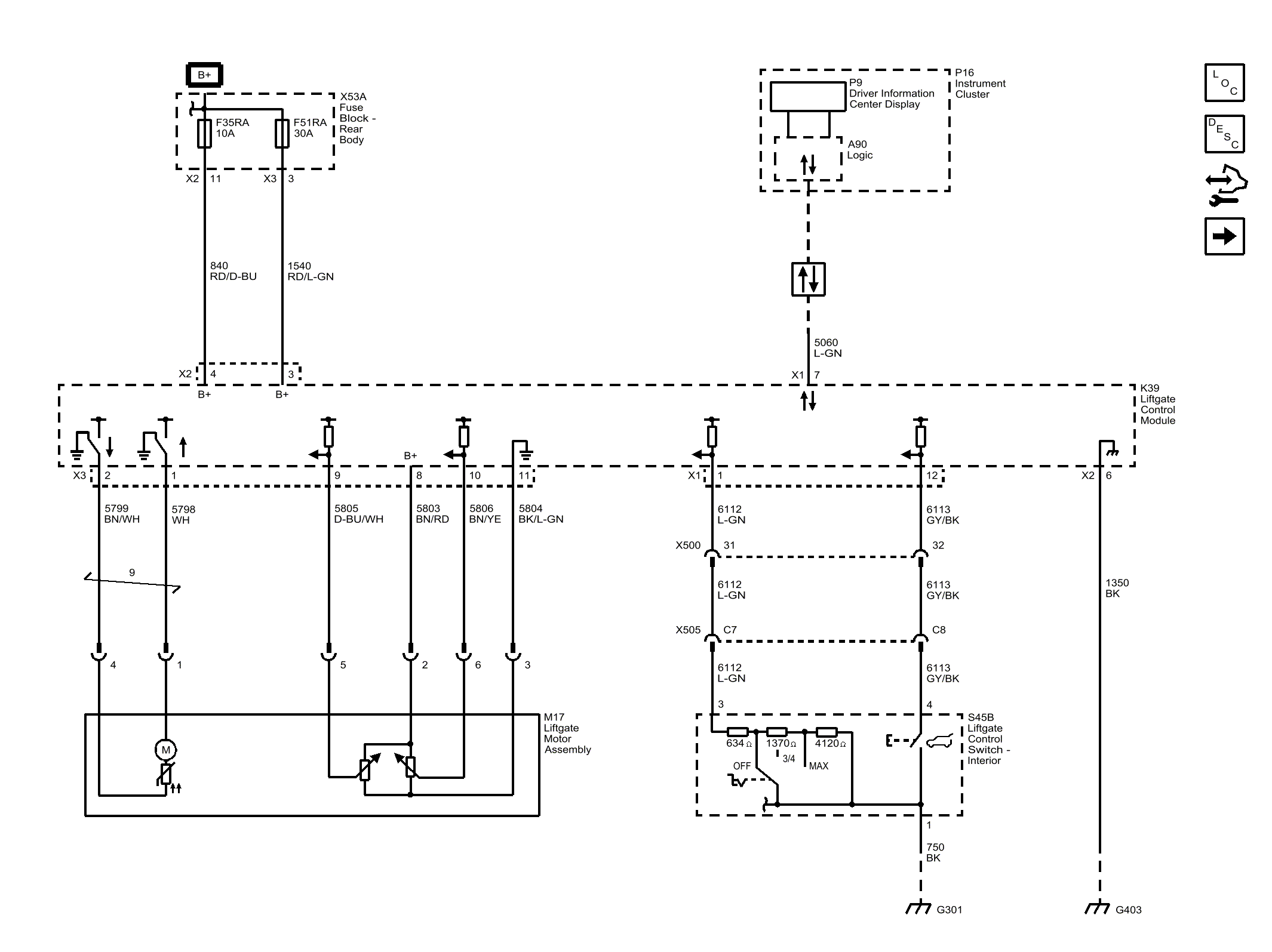
Power, Ground, Serial Data, and Front Controls (TB5)

Fig 1: Power, Ground, Serial Data, and Front Controls (TB5)
GM4082733Courtesy of GENERAL MOTORS COMPANY