LEMON Manuals: Even more car manuals for everyone: 1960-2025
Home >> Cadillac >> 2017 >> CT6 Plug-In >> Repair and Diagnosis (Single Page) >> Accessories & Equipment >> Anti-Theft Systems >> Power Door Lock System And Release Systems - Schematic Wiring Diagrams >> Schematic Wiring Diagrams >> Liftgate Wiring Schematics (TC2/TL9) >> Module Power, Ground, Serial Data and Liftgate Motor
April 5, 2026: LEMON Manuals is launched! Read the announcement.

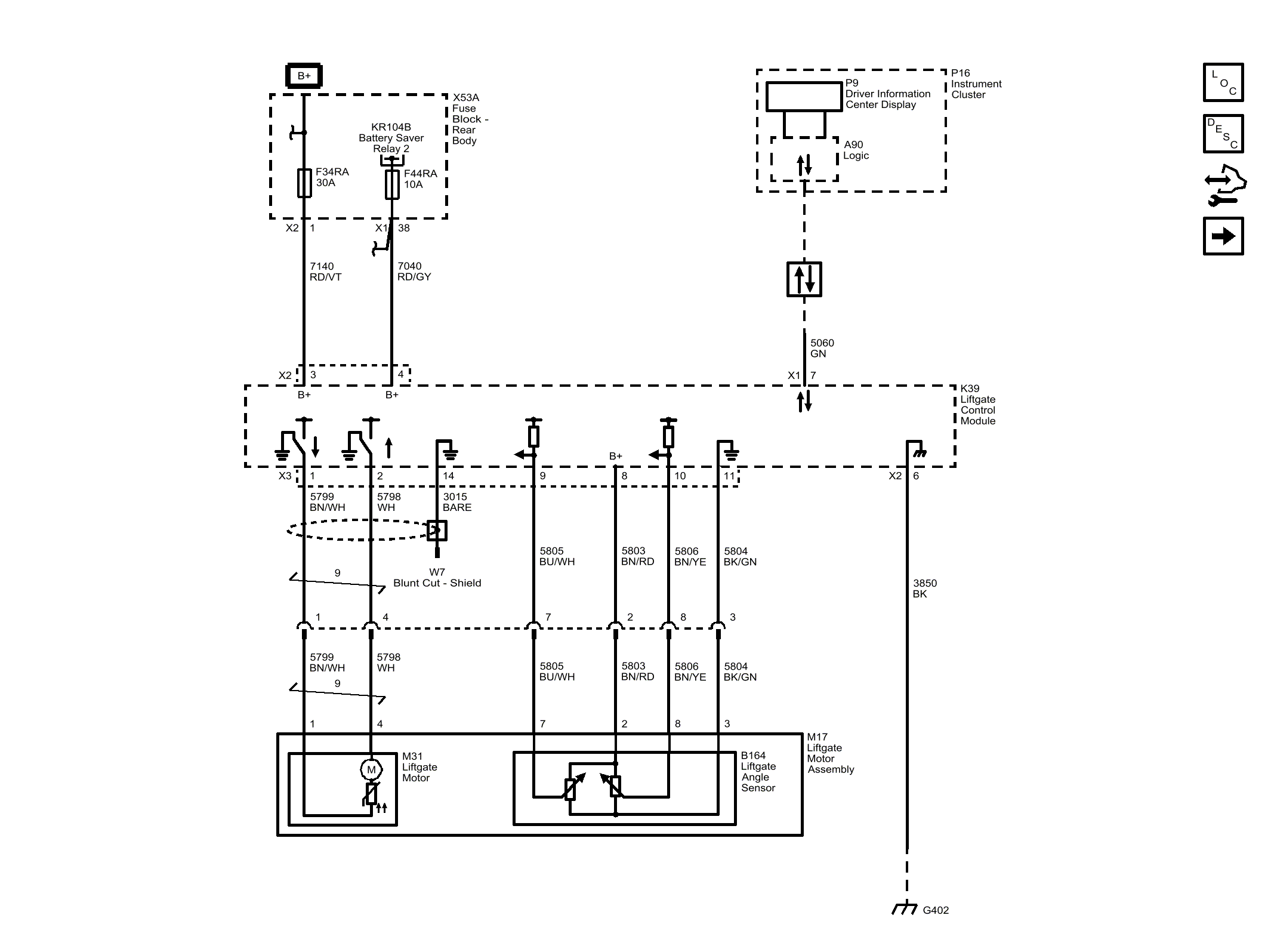
Module Power, Ground, Serial Data and Liftgate Motor

Fig 1: Module Power, Ground, Serial Data and Liftgate Motor
GM4489704Courtesy of GENERAL MOTORS COMPANY