LEMON Manuals: Even more car manuals for everyone: 1960-2025
Home >> Cadillac >> 2017 >> CT6 Plug-In >> Repair and Diagnosis (Single Page) >> Accessories & Equipment >> Entertainment Systems >> Cellular System, Entertainment System, And Navigation System - Schematic Wiring Diagrams >> Schematic Wiring Diagrams >> Video System Wiring Schematics (UWG) >> Audio/Video Input Adapter
April 5, 2026: LEMON Manuals is launched! Read the announcement.

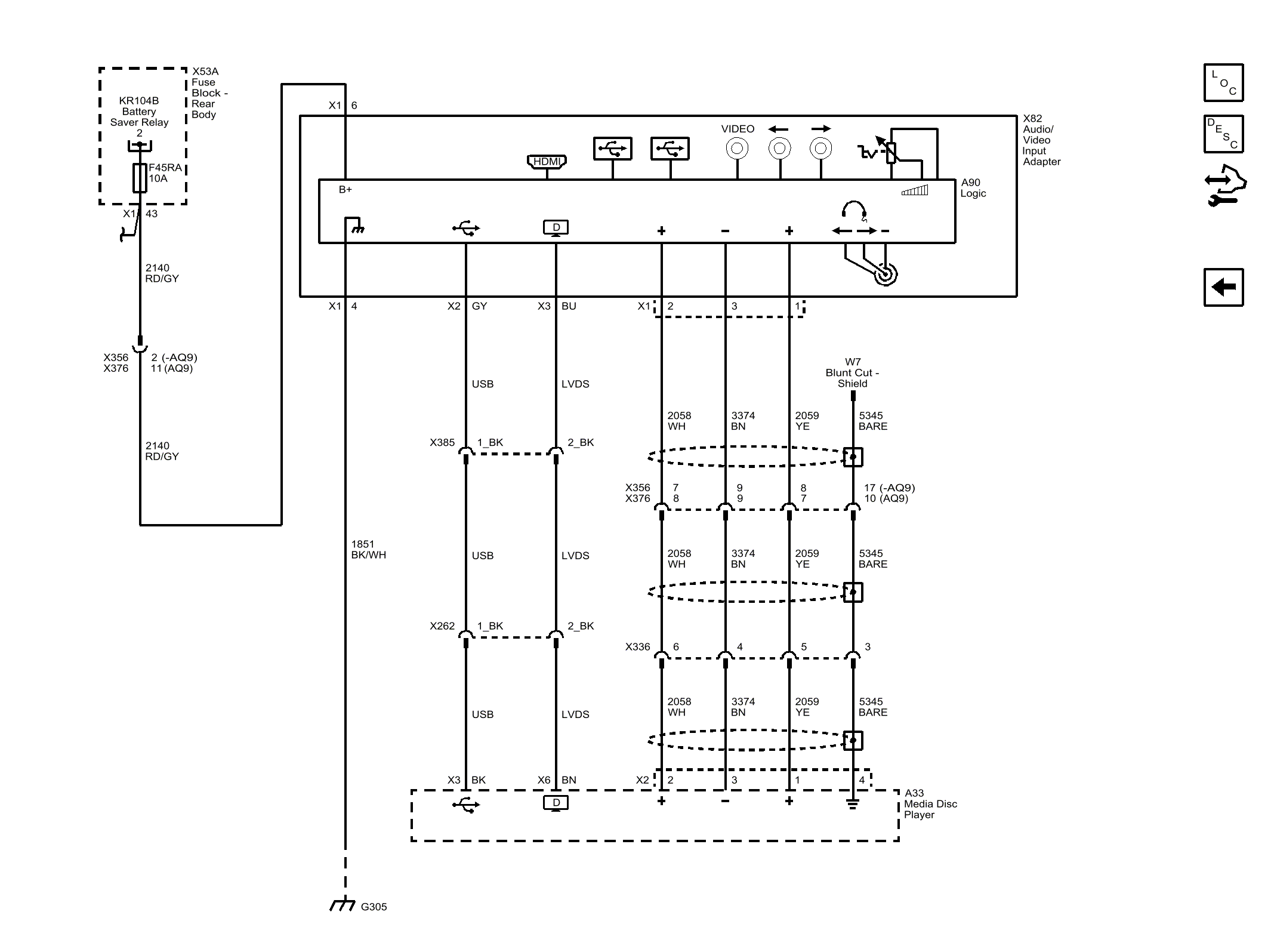
Audio/Video Input Adapter

Fig 1: Audio/Video Input Adapter
GM4489744Courtesy of GENERAL MOTORS COMPANY