LEMON Manuals: Even more car manuals for everyone: 1960-2025
Home >> Cadillac >> 2017 >> CT6 Plug-In >> Repair and Diagnosis >> Electrical >> Body Electrical >> Plug-In Charging System >> Schematic Wiring Diagrams >> Plug-In Charging Wiring Schematics >> Battery Charger Output
April 5, 2026: LEMON Manuals is launched! Read the announcement.

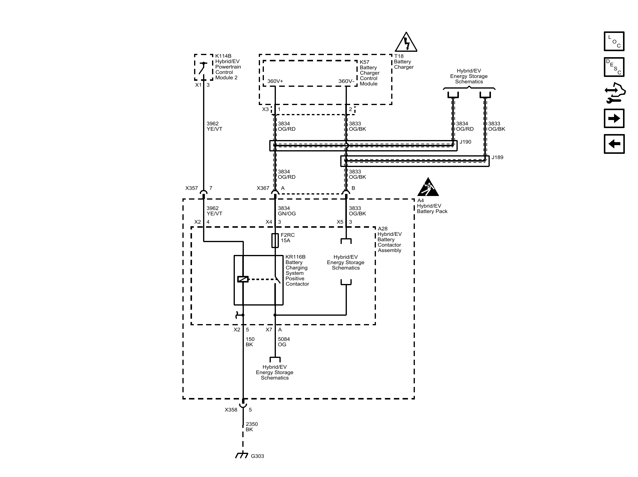
Battery Charger Output

Fig 1: Battery Charger Output
GM4494971Courtesy of GENERAL MOTORS COMPANY