LEMON Manuals: Even more car manuals for everyone: 1960-2025
Home >> Cadillac >> 2017 >> XT5 Base >> Repair and Diagnosis (Single Page) >> Accessories & Equipment >> Entertainment Systems >> Cellular System, Entertainment System, And Navigation System >> Schematic Wiring Diagrams >> Radio/Navigation System Wiring Schematics >> Audio Amplifier Power, Ground and Serial Data
April 5, 2026: LEMON Manuals is launched! Read the announcement.

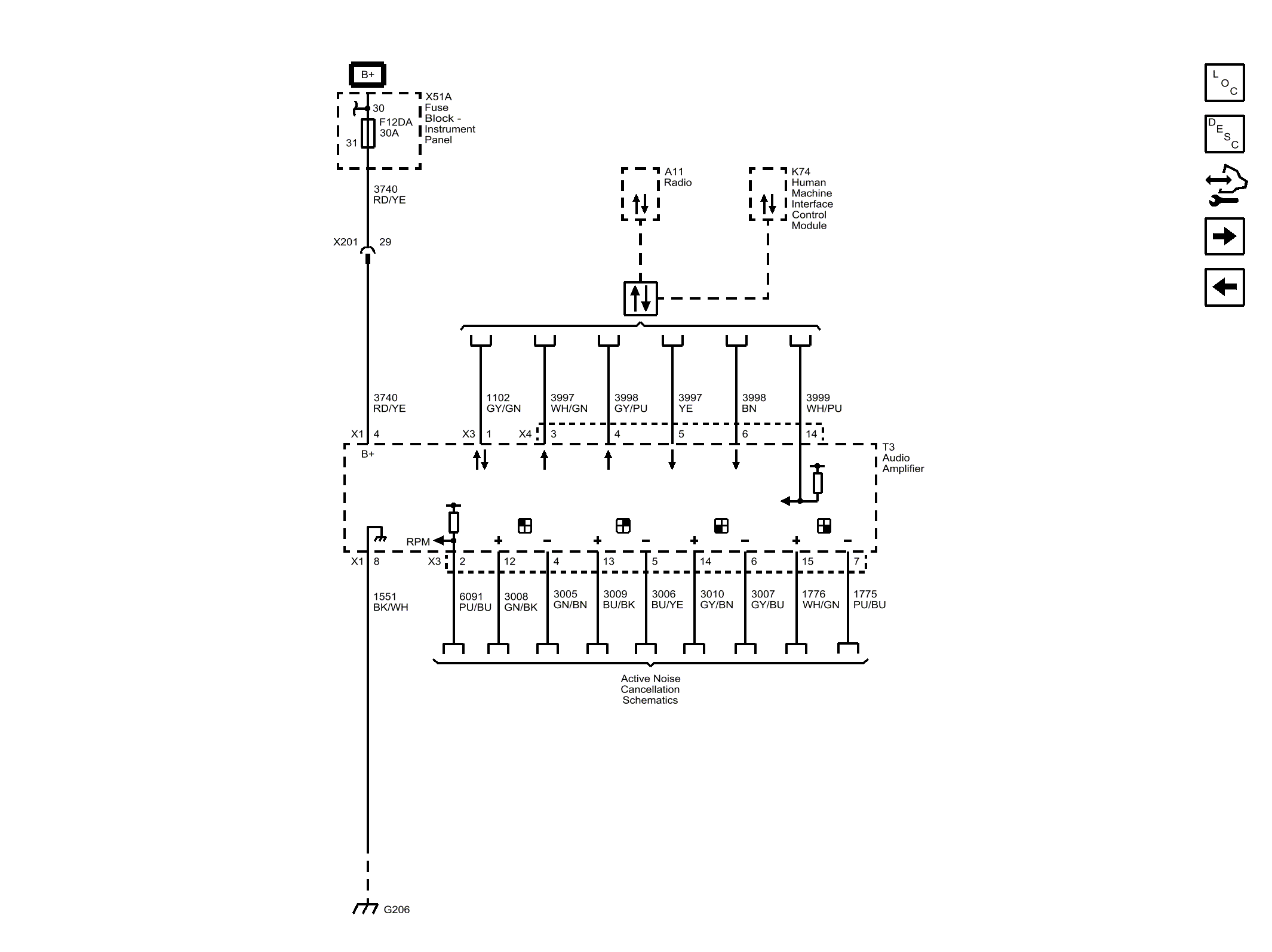
Audio Amplifier Power, Ground and Serial Data

Fig 1: Audio Amplifier Power, Ground and Serial Data
GM4298531Courtesy of GENERAL MOTORS COMPANY