LEMON Manuals: Even more car manuals for everyone: 1960-2025
Home >> Cadillac >> 2018 >> CT6 Plug-In >> Repair and Diagnosis (Single Page) >> Accessories & Equipment >> Entertainment Systems >> Cellular System, Entertainment System, And Navigation System - Schematic Wiring Diagrams >> Schematic Wiring Diagrams >> OnStar/Telematics Wiring Schematics >> Controls, Audio Signals, Microphone, and Module Battery (UE1)
April 5, 2026: LEMON Manuals is launched! Read the announcement.

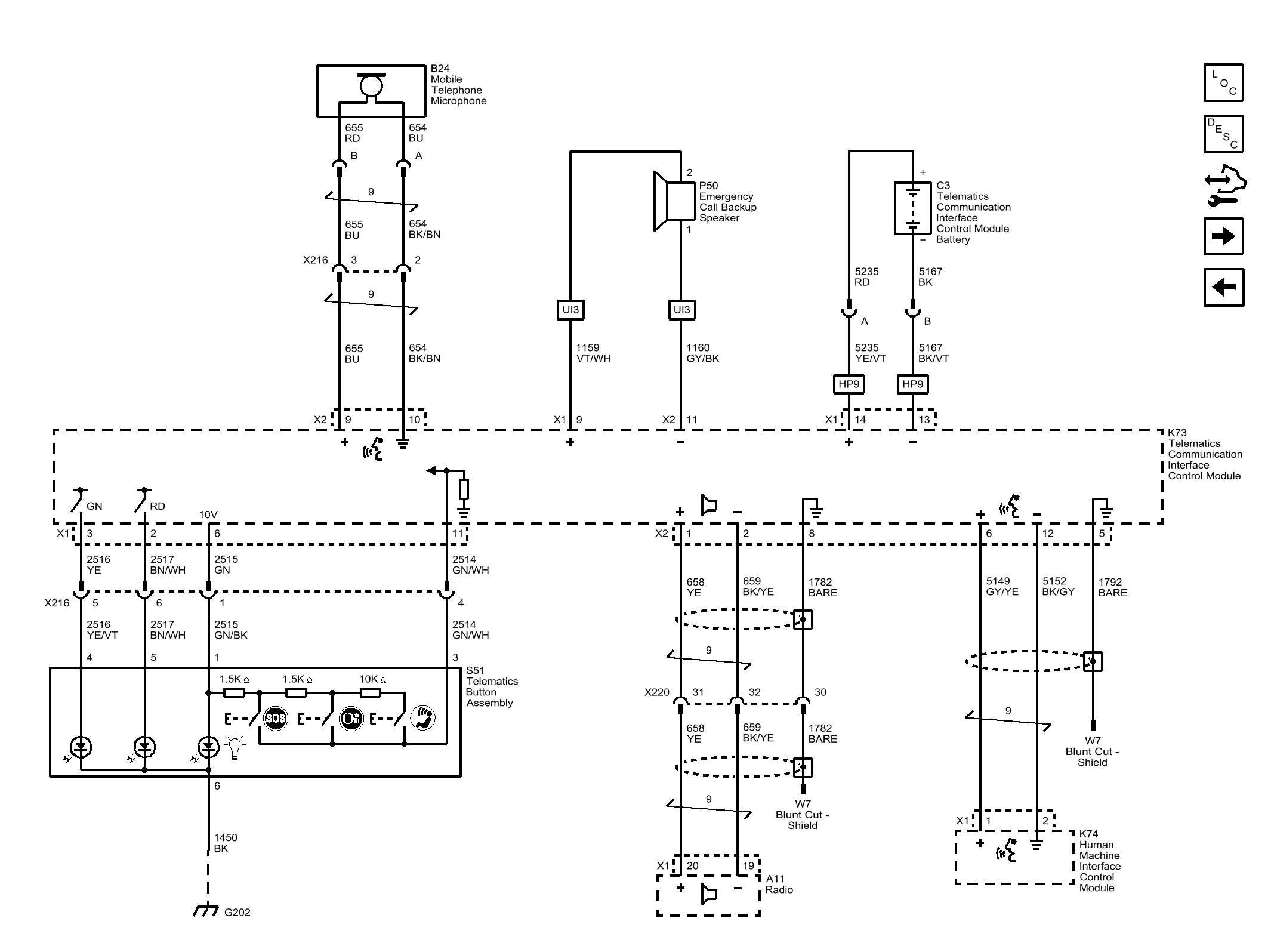
Controls, Audio Signals, Microphone, and Module Battery (UE1)

GM4598110