LEMON Manuals: Even more car manuals for everyone: 1960-2025
Home >> Cadillac >> 2018 >> CT6 Plug-In >> Repair and Diagnosis >> Electrical >> Charging Systems >> Plug-In Charging >> Schematic Wiring Diagrams >> Plug-In Charging Wiring Schematics >> Battery Charger Output
April 5, 2026: LEMON Manuals is launched! Read the announcement.

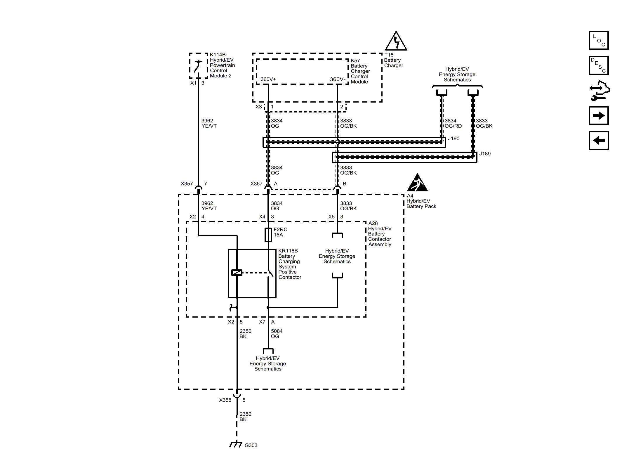
Battery Charger Output

GM4598522Courtesy of GENERAL MOTORS COMPANY