LEMON Manuals: Even more car manuals for everyone: 1960-2025
Home >> Dodge and Ram >> 1982 >> Rampage Base, Automatic Trans >> Repair and Diagnosis >> Engine Performance >> Engine Control Systems >> Electronic Fuel Control >> Removal & Installation >> Oxygen Sensor >> Installation
April 5, 2026: LEMON Manuals is launched! Read the announcement.

Oxygen Sensor: Installation

Coat threads of new sensor with nickel-based anti-seize compound. Do not use graphite or other compounds. Start sensor by hand, then tighten to 35 ft. lbs. Install air cleaner and connect battery cable.

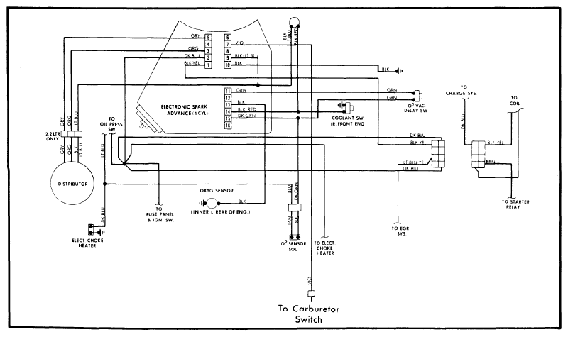
Fig 1: Wiring Diagram for 1.7L and 2.2L EFC System
G09340154Courtesy of CHRYSLER GROUP, LLC