LEMON Manuals: Even more car manuals for everyone: 1960-2025
Home >> Dodge and Ram >> 1987 >> Lancer Base, 2.2 E, Standard >> Repair and Diagnosis >> Engine Performance >> System >> Fuel Injection System - Multi-Point >> Description
April 5, 2026: LEMON Manuals is launched! Read the announcement.

Fuel Injection System - Multi-Point: Description

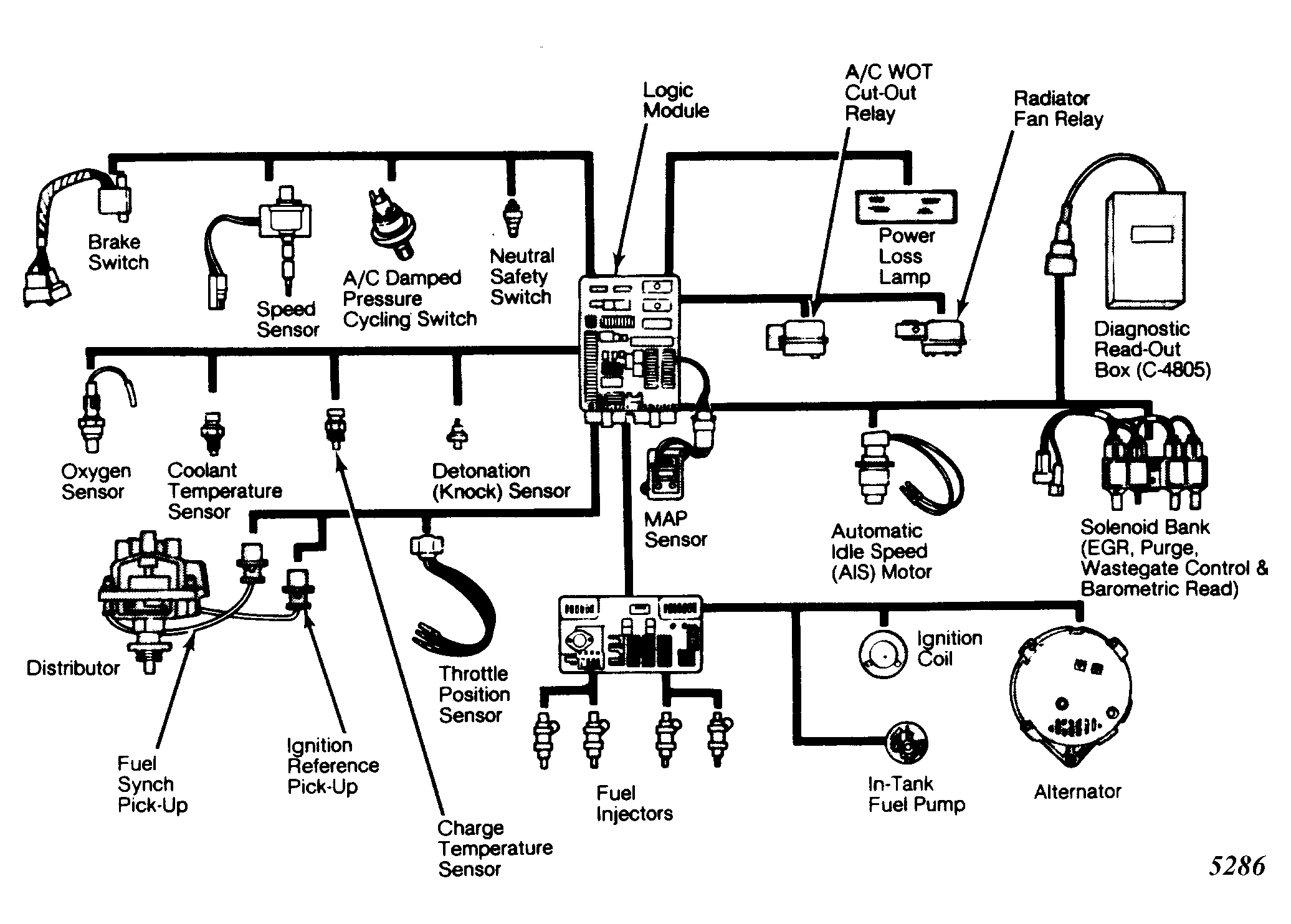
The turbocharged multi-point electronic fuel injection system combines an electronic fuel and spark advance control system with a turbocharged intake system. At the center of the system is a digital logic module that regulates ignition timing, air-fuel ratio, emission control control devices, cooling fan, charging system, turbocharger wastegate and idle speed. This component has the ability to update and revise its commands to meet changing operating conditions.

Various sensors provide the input necessary for the logic module to correctly regulate fuel flow at the fuel injectors. These include the manifold absolute pressure, throttle position, oxygen sensor, coolant temperature, charge temperature, and vehicle speed sensors. In addition to the sensors, various switches also provide information input.

Inputs to the logic module are converted into signals sent to the power module. These signals cause the power module to change the fuel flow at the injector or ignition timing or both.

The logic module tests many of its own input and output circuits. If a fault is found in a major circuit, this information is stored in the logic module. Information on this fault is displayed on the instrument panel power loss light or by connecting a diagnostic readout and observing a numbered display code which directly relates to a general fault.

Fig 1: Multi-Point Fuel Injection Components
G5286Courtesy of CHRYSLER MOTORS.