LEMON Manuals: Even more car manuals for everyone: 1960-2025
Home >> Dodge and Ram >> 1998 >> Viper GTS-R >> Repair and Diagnosis >> External Pages >> Different car >> Section 3 (Body Control Computer) >> Wiring Diagrams >> Electronic Entry Module System
April 5, 2026: LEMON Manuals is launched! Read the announcement.

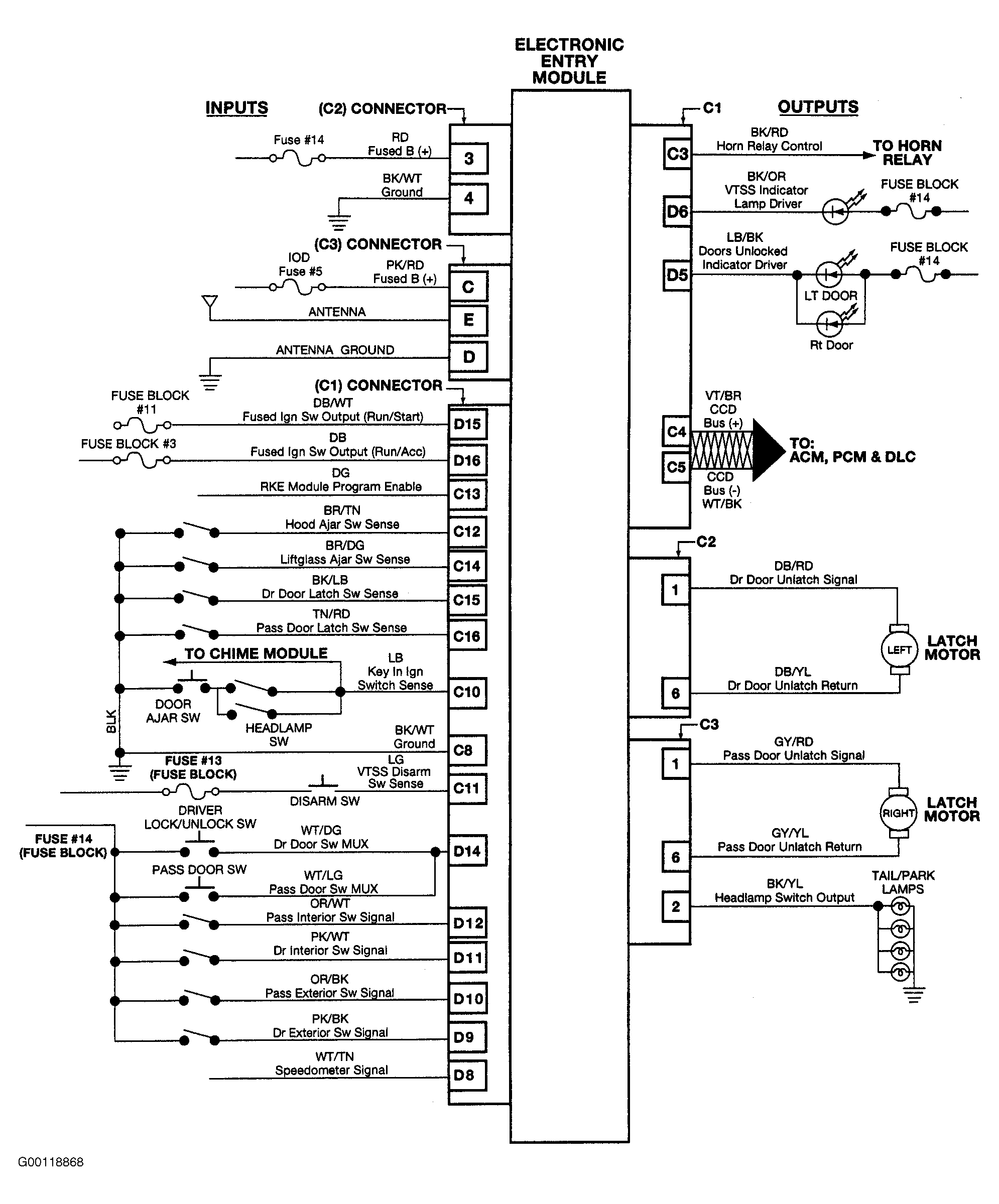
Electronic Entry Module System

WARNING: This page is about a different car, the 2001 Dodge Viper and 2000 Dodge Viper. However, it is still accessible from the selected car via links, so may be relevant.
Fig 1: Electronic Entry Module System Wiring Diagram
G00118868Courtesy of DAIMLERCHRYSLER CORP.