LEMON Manuals: Even more car manuals for everyone: 1960-2025
Home >> Dodge and Ram >> 2001 >> Intrepid Base >> Repair and Diagnosis (Single Page) >> Body & Frame >> Body, Cab Control Systems >> Body Control Modules >> System Tests >> Windshield Wiper System >> Wiper Runs All The Time With Ignition On
April 5, 2026: LEMON Manuals is launched! Read the announcement.

Wiper Runs All The Time With Ignition On

NOTE: After making any repairs, perform BODY CONTROL MODULES SYSTEM VERIFICATION TEST  under VERIFICATION TESTS.
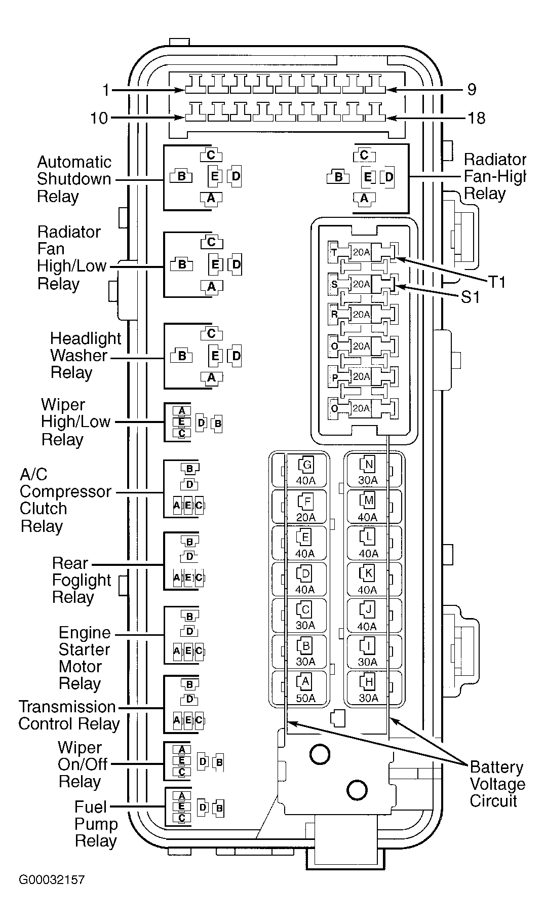
  1. Install a known-good wiper on/off relay in power distribution center. See Figure . Turn ignition on. Check wiper operation. If wipers operate properly, replace wiper on/off relay. If wipers do not operate properly, go to next step.
  2. Turn ignition off. Remove wiper on/off relay from power distribution center. Disconnect Body Control Module (BCM) connector C3. Measure resistance between ground and wiper on/off relay connector terminal "C", wiper on/off control circuit (Red/Violet wire). See Figure . If resistance is less than 100 ohms, repair short to ground in Red/Violet wire. If resistance is 100 ohms or more, leave BCM connector C3 disconnected, and go to next step
  3. Remove wiper high/low relay from power distribution center. Disconnect wiper motor connector. Turn ignition on. Measure voltage on wiper high/low relay connector terminal "E", wiper low speed output circuit (Brown/White wire). If voltage exists, repair short to voltage in Brown/White wire. If voltage does not exist, leave wiper high/low relay removed, wiper motor connector disconnected, and go to next step.
  4. Measure voltage on wiper high/low relay connector terminal "D", wiper high speed output circuit (Red/Yellow wire). If voltage exists, repair short to voltage in Red/Yellow wire. If voltage does not exist, leave wiper high/low relay removed, and go to next step.
  5. Measure voltage on wiper high/low relay connector terminal No. 2, wiper relay common circuit (Dark Green wire). If voltage exists, repair short to voltage in Dark Green wire. If volage does not exist, replace BCM.