LEMON Manuals: Even more car manuals for everyone: 1960-2025
Home >> Dodge and Ram >> 2010 >> Nitro Detonator, 4WD >> Repair and Diagnosis >> External Pages >> Different car >> Section 64 (Final Drive Control Module (FDCM) - Electrical Diagnostics) >> DTC Troubleshooting >> C141D-Rear Differential Control Circuit Low >> Circuit Schematic
April 5, 2026: LEMON Manuals is launched! Read the announcement.

Circuit Schematic

WARNING: This page is about a different car, the 2009 Jeep Grand Cherokee. However, it is still accessible from the selected car via links, so may be relevant.
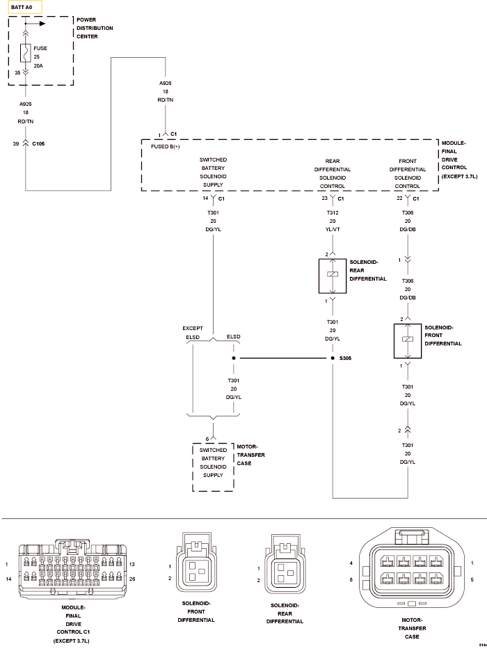
Fig 1: Front Differential Solenoid Control Circuit Schematic
GC0120047Courtesy of CHRYSLER LLC