LEMON Manuals: Even more car manuals for everyone: 1960-2025
Home >> Dodge and Ram >> 2012 >> Avenger SXT Plus >> Repair and Diagnosis (Single Page) >> Body & Frame >> Sun Roof/T-Top/Convertible Top >> Power Top Control Module ( PTCM) - Electrical Diagnostics >> DTC Troubleshooting >> B252A-DECKLID Release Control Circuit Low >> Notes
April 5, 2026: LEMON Manuals is launched! Read the announcement.

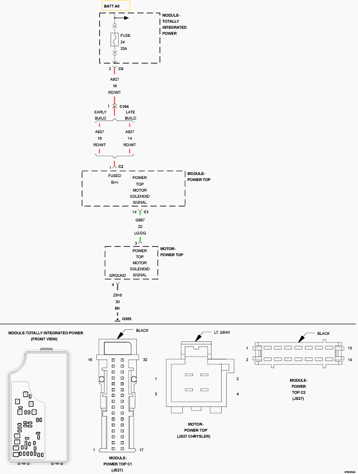
B252A-DECKLID Release Control Circuit Low: Notes

Fig 1: Decklid Release Control Circuit Wiring Diagram
GC0123746Courtesy of CHRYSLER GROUP, LLC

For a complete wiring diagram, refer to appropriate SYSTEM WIRING DIAGRAMS article  .