LEMON Manuals: Even more car manuals for everyone: 1960-2025
Home >> Dodge and Ram >> 2014 >> Durango R/T, AWD >> Repair and Diagnosis (Single Page) >> Engine Performance >> System >> 5.7L - DTCS P000B To P0298 >> Diagnosis And Testing >> P0160-O2 Sensor 2/2 No Activity Detected >> Notes
April 5, 2026: LEMON Manuals is launched! Read the announcement.

P0160-O2 Sensor 2/2 No Activity Detected: Notes

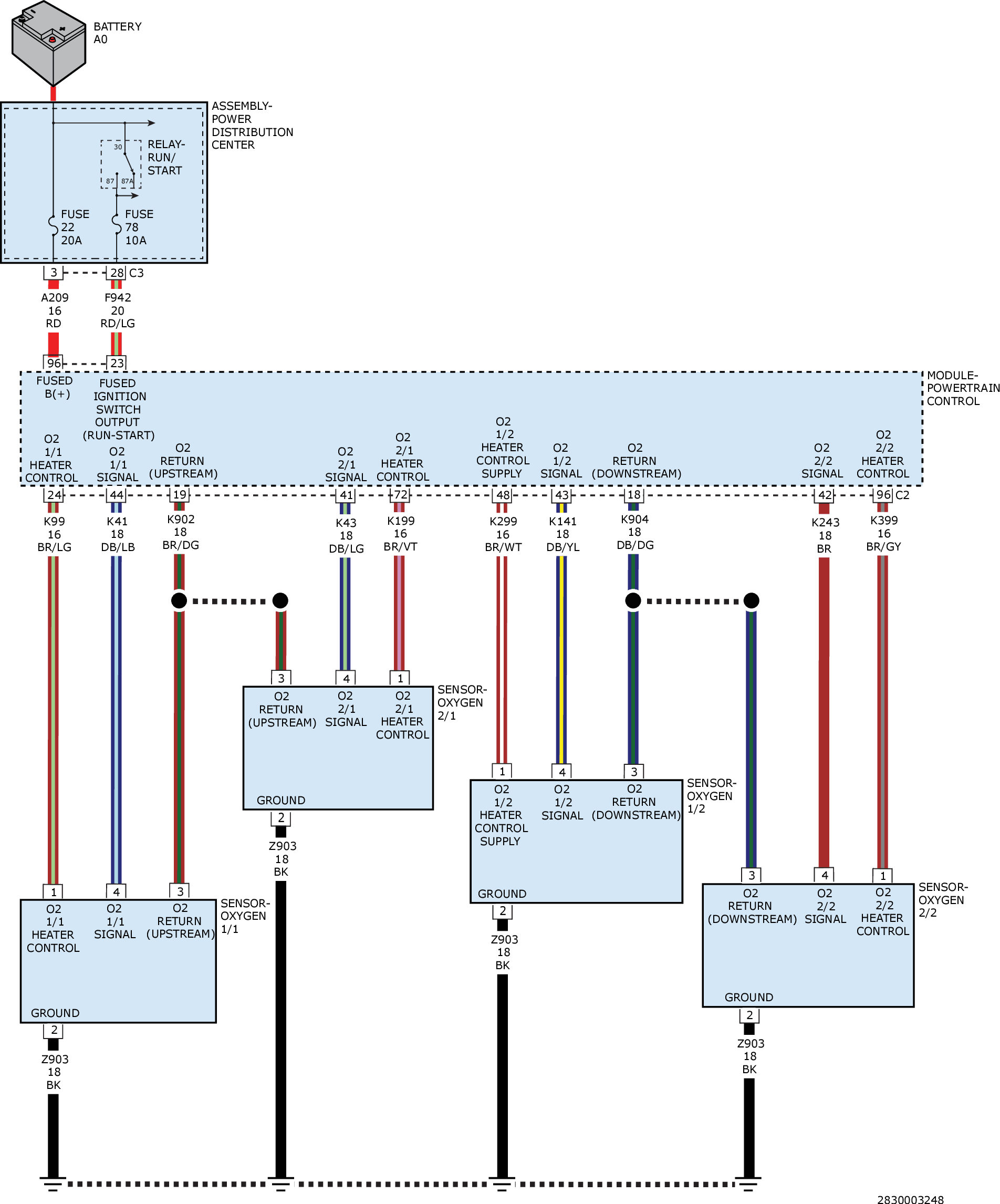
For a complete wiring diagram, refer to appropriate SYSTEM WIRING DIAGRAMS article  .

Fig 1: Oxygen Sensor Circuit Diagram
GC0157564Courtesy of CHRYSLER GROUP, LLC