LEMON Manuals: Even more car manuals for everyone: 1960-2025
Home >> Dodge and Ram >> 2015 >> Viper Base >> Repair and Diagnosis >> Steering >> Steering Control Systems >> (Steering Control Module (SCM) - Electrical Diagnostics) >> DTC Troubleshooting >> B1425-2A-Remote Radio Switch Input - Stuck >> Notes
April 5, 2026: LEMON Manuals is launched! Read the announcement.

B1425-2A-Remote Radio Switch Input - Stuck: Notes

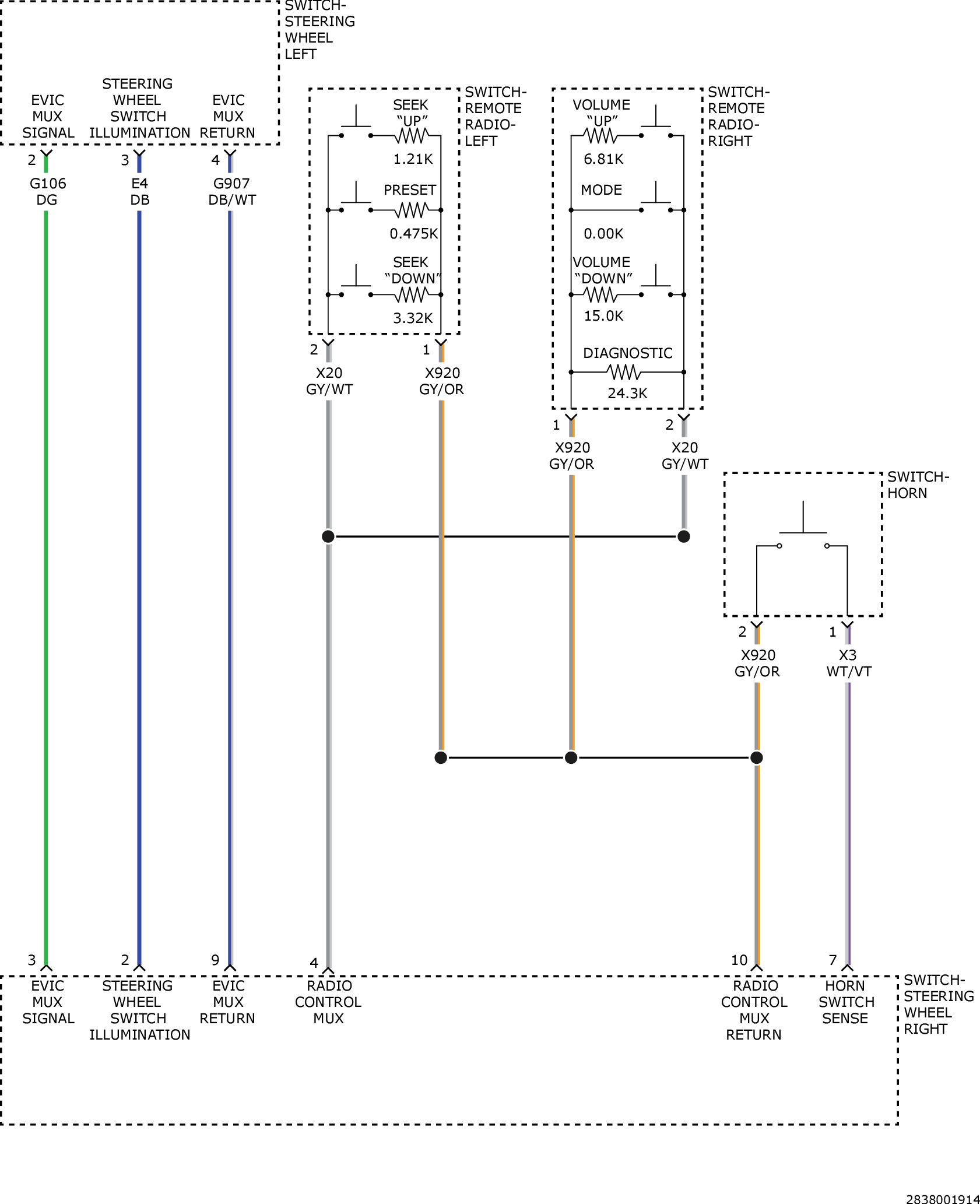
For a complete wiring diagram, refer to appropriate SYSTEM WIRING DIAGRAMS article  .

Fig 1: Steering Wheel Control Switch Circuit Diagram
GC0157066Courtesy of CHRYSLER GROUP, LLC