LEMON Manuals: Even more car manuals for everyone: 1960-2025
Home >> Dodge and Ram >> 2017 >> Challenger SXT Plus >> Repair and Diagnosis (Single Page) >> Engine Performance >> System >> 3.6L - DTCS P0503 To P1129 >> DTC Troubleshooting >> P058C-Battery Monitor Module Temperature Monitoring Performance >> Notes
April 5, 2026: LEMON Manuals is launched! Read the announcement.

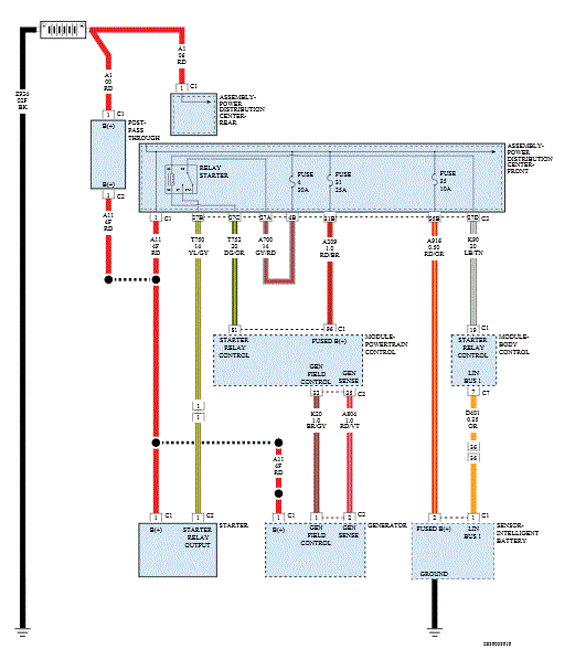
P058C-Battery Monitor Module Temperature Monitoring Performance: Notes

GC0168394Courtesy of CHRYSLER GROUP, LLC