LEMON Manuals: Even more car manuals for everyone: 1960-2025
Home >> Dodge and Ram >> 2017 >> Durango SXT, AWD >> Repair and Diagnosis (Single Page) >> Brakes >> Traction Control >> (Antilock Brake System (Abs) - Electrical Diagnostics) >> DTC Troubleshooting >> C211B-92-Ignition Run/Start Input Circuit - Performance Or Incorrect Operation >> Notes
April 5, 2026: LEMON Manuals is launched! Read the announcement.

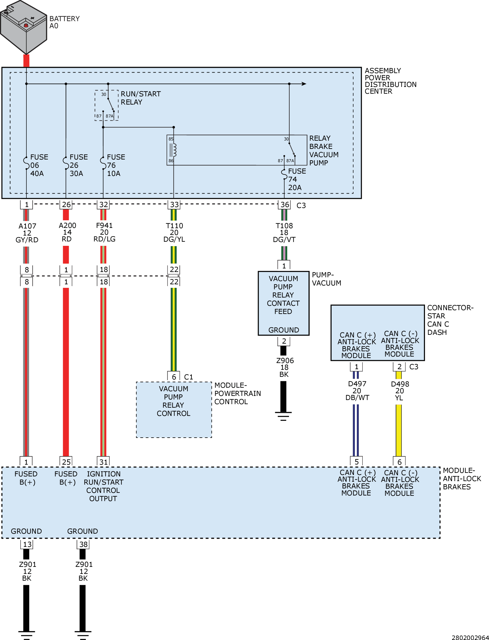
C211B-92-Ignition Run/Start Input Circuit - Performance Or Incorrect Operation: Notes

GC0160918Courtesy of CHRYSLER GROUP, LLC