LEMON Manuals: Even more car manuals for everyone: 1960-2025
Home >> Dodge and Ram >> 2017 >> Viper Base >> Repair and Diagnosis (Single Page) >> Accessories & Equipment >> Communication Devices >> Communication - Non-DTC Based Diagnostics >> Diagnosis And Testing >> No Response From SCCM (Steering Column Control Module) >> Notes
April 5, 2026: LEMON Manuals is launched! Read the announcement.

No Response From SCCM (Steering Column Control Module): Notes

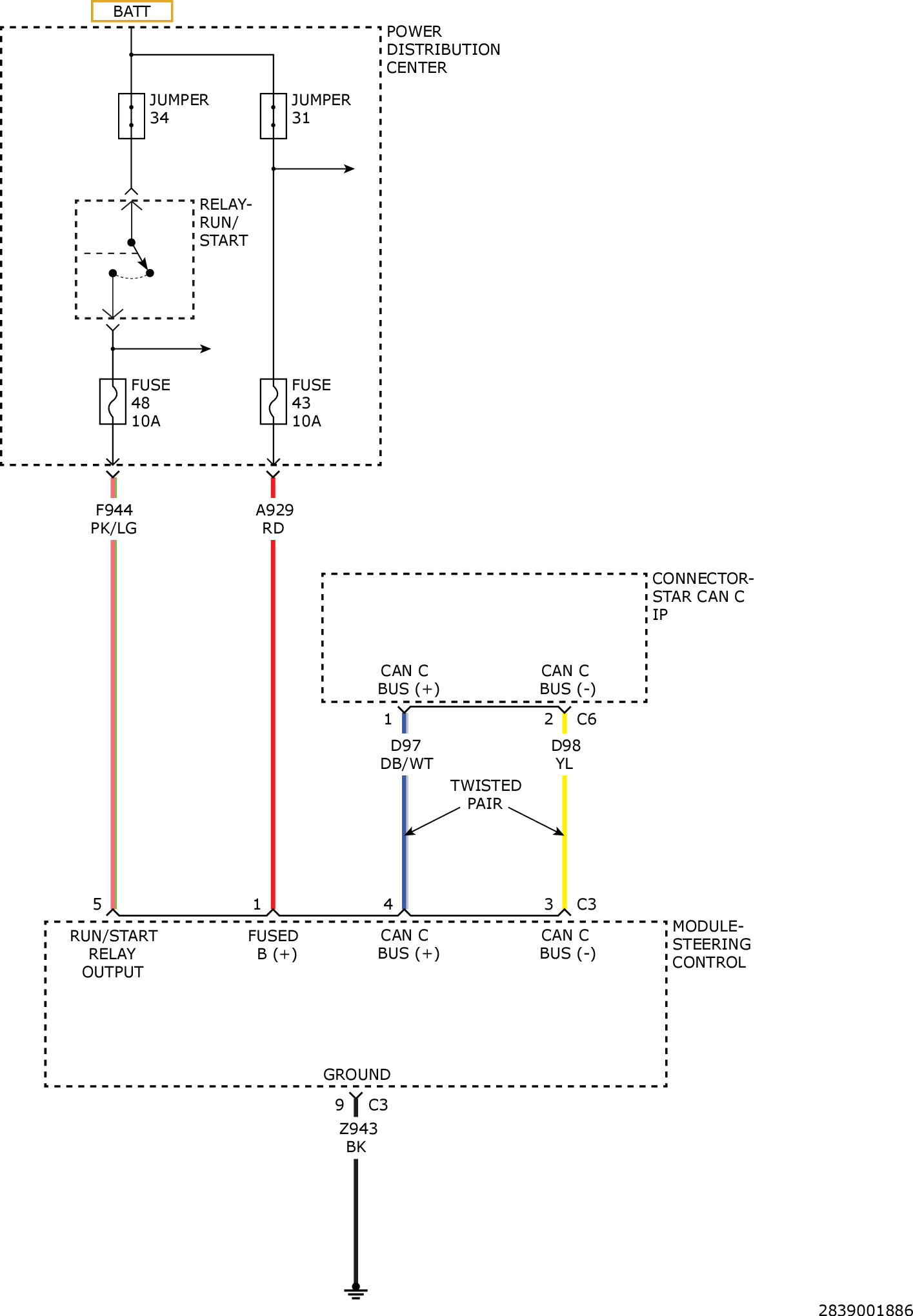
For a complete wiring diagram, refer to appropriate SYSTEM WIRING DIAGRAMS article  .

GC0157047Courtesy of CHRYSLER GROUP, LLC