LEMON Manuals: Even more car manuals for everyone: 1960-2025
Home >> Eagle >> 1982 >> Eagle L6-258 4.2L >> Repair and Diagnosis >> Powertrain Management >> Diagrams
April 5, 2026: LEMON Manuals is launched! Read the announcement.

Powertrain Management: Diagrams

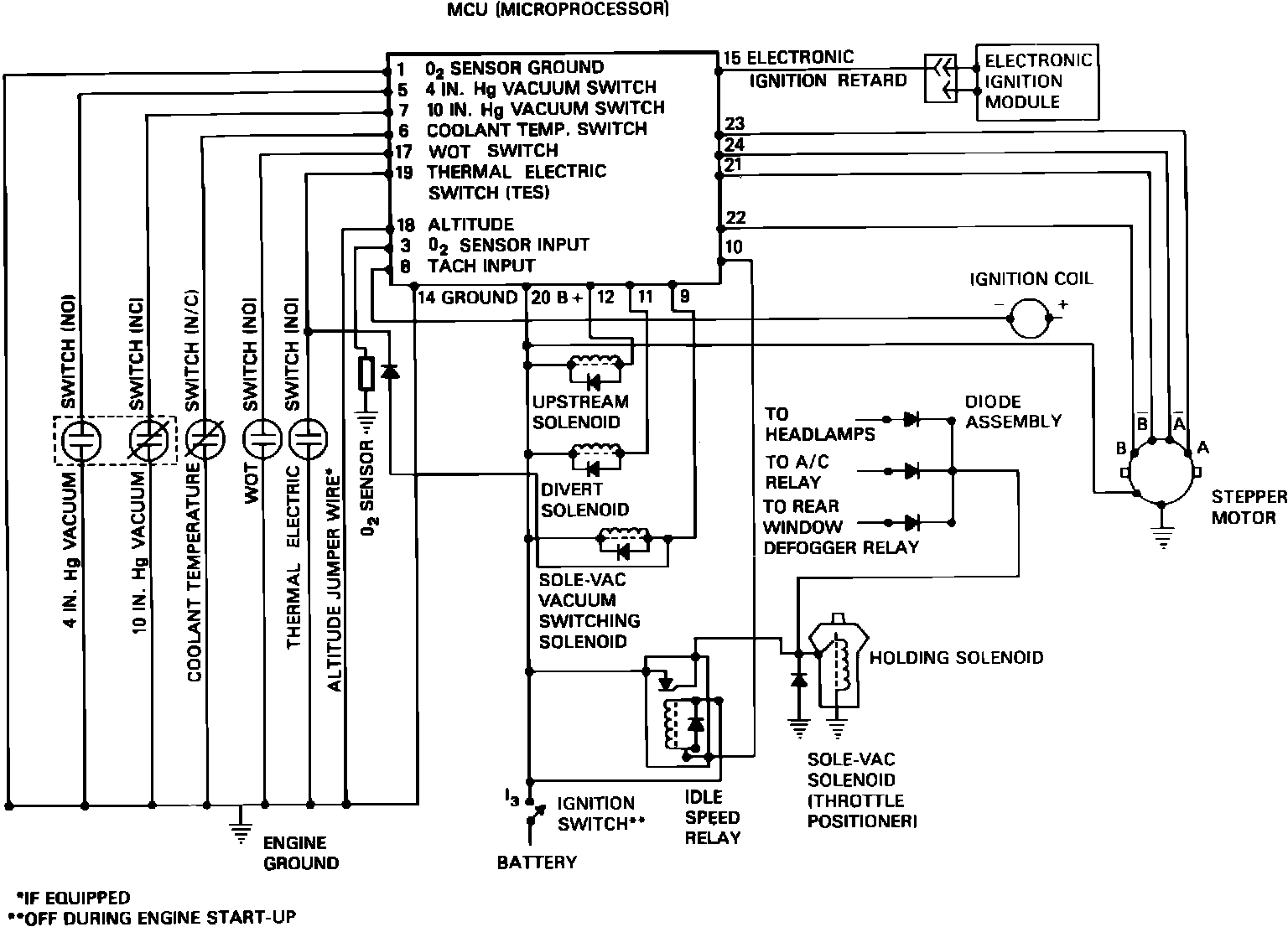
Fig.4a CEC system wiring diagram: