LEMON Manuals: Even more car manuals for everyone: 1960-2025
Home >> Eagle >> 1987 >> Eagle Wagon L6-258 4.2L >> Repair and Diagnosis >> Powertrain Management >> Computers and Control Systems >> Testing and Inspection >> Symptom Related Diagnostic Procedures >> No Start Test >> AMC Ignition System Sensor & Control Unit Test
April 5, 2026: LEMON Manuals is launched! Read the announcement.

AMC Ignition System Sensor & Control Unit Test

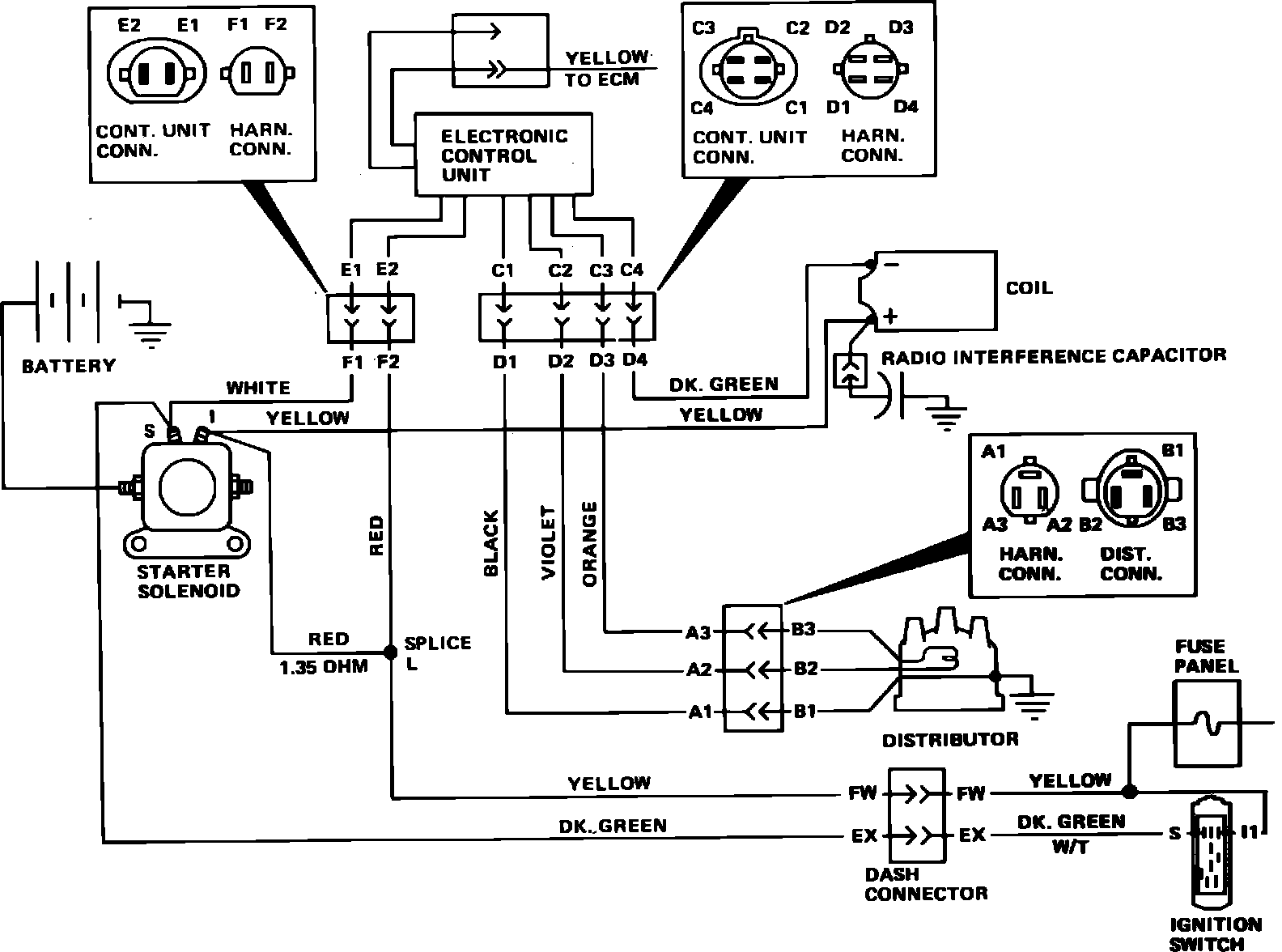
Fig. 1 Schematic view of American Motors solid state ignition system less electronic feedback system:




Fig. 2 Schematic view of American Motors solid state ignition system with electronic feedback system:





1. Disconnect the four wire connector at the control unit, Figs. 1 and 2. Disconnect coil wire from center tower of distributor and hold wire approximately 1/2 inch from a good engine ground withinsulated pliers, then turn ignition ``On.'' If spark is observed at coil wire,proceed to next step. If not, proceed to Step 5.
2. Measure resistance between terminals ``D2'' and ``D3'' of the harnessconnector, Figs. 1 and 2. If resistance is 400-800 ohms, proceed to Step 6. If not, proceed to next step.
3. Disconnect and connect the three wire connector at distributor and measureresistance between terminals ``D2'' and ``D3'' of the harness connector,Figs. 1 and 2. If resistance is now between 400-800 ohms, proceed toStep 6. If not, disconnect three wire connector at distributor and proceedto next step.
4. Measure resistance between terminals ``B2'' and ``B3'' of the distributorconnector, Figs. 1 and 2. If resistance is not 400-800 ohms, repair orreplace harness between three wire and four wire connector.
5. Connect an ohmmeter between terminal ``D1'' of the harness connector, Figs. 1 and 2, and battery negative terminal. If reading is below .002ohm, repeat Step 2. If not, check for an improper ground. Check ground cableresistance, distributor to engine block resistance and distributor groundscrew to terminal ``D1'' resistance, Figs. 1 and 2.
6. Using a voltmeter connected between terminals ``D2'' and ``D3'' of the harness connector, Figs. 1 and 2, observe reading while crankingengine. If voltmeter reading fluctuates, it indicates proper sensor and triggerwheel operation. If not, the trigger wheel is defective or the distributor isnot rotating.