LEMON Manuals: Even more car manuals for everyone: 1960-2025
Home >> Ford >> 1977 >> Pinto Pony, 2D Sedan, Standard Trans >> Repair and Diagnosis >> Engine Performance >> Engine Control Systems >> Feedback Carb. System >> Wiring Diagrams
April 5, 2026: LEMON Manuals is launched! Read the announcement.

Wiring Diagrams

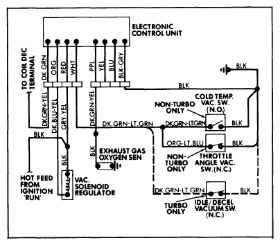
Fig 1: 1978 Feedback Carburetor System Wiring Diagram
G09354709Courtesy of FORD MOTOR CO.
Fig 2: 1979 Feedback Carburetor System Wiring Diagram
G09354710Courtesy of FORD MOTOR CO.