LEMON Manuals: Even more car manuals for everyone: 1960-2025
Home >> Ford >> 1978 >> Pinto Pony, 2D Sedan, Standard Trans >> Repair and Diagnosis >> Engine Performance >> Engine Control Systems >> Feedback Carb. System >> Operation >> Electronically Controlled Feedback Carburetor System >> Open Loop Mode
April 5, 2026: LEMON Manuals is launched! Read the announcement.

Open Loop Mode

In this mode the air/fuel mixture is set to a predetermined, non-varying setting by the ECU, and is not influenced by the oxygen sensor signals. This occurs during cold operating temperatures or when throttle is closed (idle or deceleration). In "Open Loop" mode, the fuel mixture is set by the ECU.

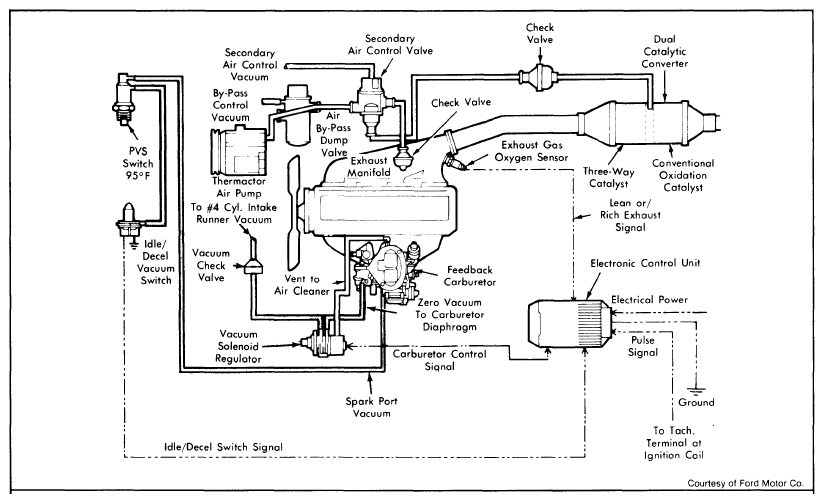
Fig 1: 2.3L Feedback Carburetor System Vacuum Schematic
G09354700Courtesy of FORD MOTOR CO.
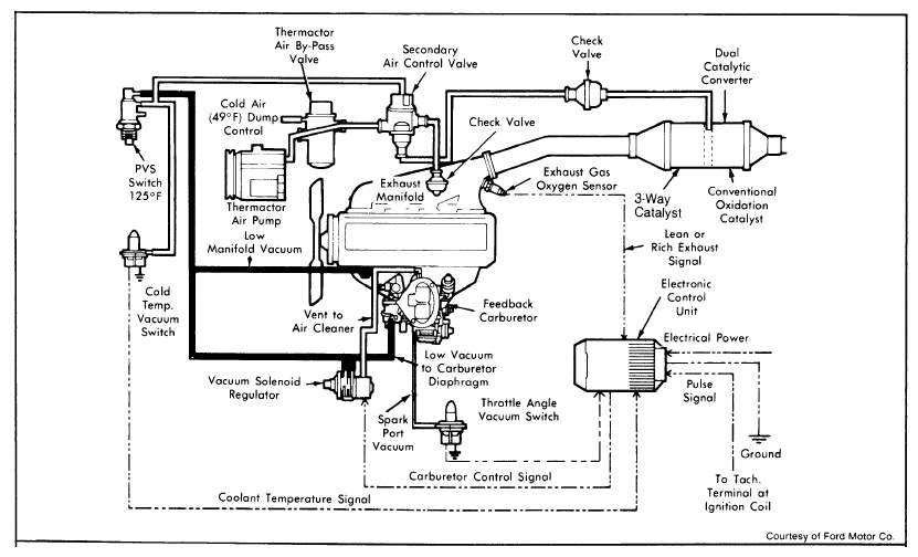
Fig 2: 2.3L Turbo Feedback Carburetor System Vacuum Schematic
G09354701Courtesy of FORD MOTOR CO.