LEMON Manuals: Even more car manuals for everyone: 1960-2025
Home >> Ford >> 1982 >> E 100 Van V8-351 5.8L >> Repair and Diagnosis >> Powertrain Management >> Emission Control Systems >> Diagrams >> Automatic >> Calif. >> Calib. Code 2-64R-R1
April 5, 2026: LEMON Manuals is launched! Read the announcement.

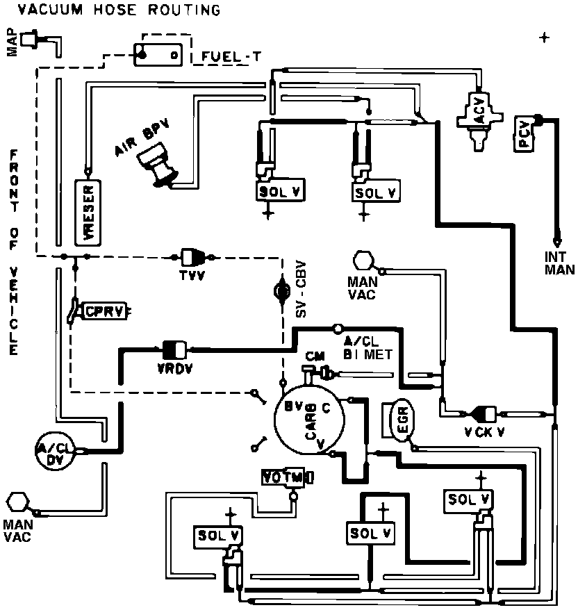
Calib. Code 2-64R-R1

Vacuum Hose Routing: