LEMON Manuals: Even more car manuals for everyone: 1960-2025
Home >> Ford >> 1982 >> E 100 Van V8-351 5.8L >> Repair and Diagnosis >> Powertrain Management >> Ignition System >> Knock Sensor >> Testing and Inspection >> Component Testing
April 5, 2026: LEMON Manuals is launched! Read the announcement.

Component Testing

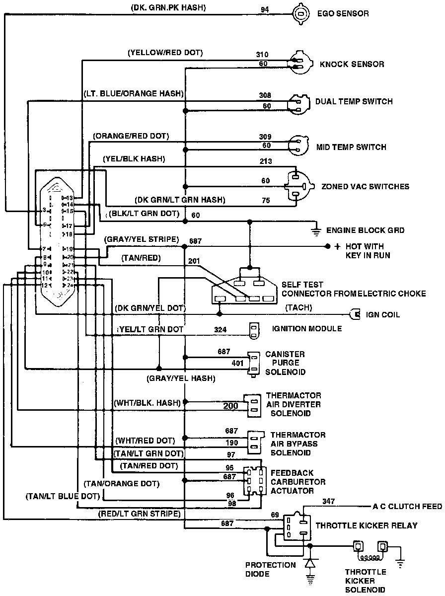
Fig.8 - MCU System Wiring Circuit:






1. Make sure that the following three steps are properly conducted in order to simulate spark knock conditions and determine that spark detection system is inoperative. If not, repeat test to verify problem.
a. Make sure that engine is at normal operating temperature. Run engine at 2000 rpm for 2 minutes, then turn key off. Immediately restart engine and allow to idle.
b. Observe voltmeter and vacuum gauge for initialization pulses after restarting the engine. The throttle kicker will also extend (increase engine speed) and remain on throughout the test.
c. On vehicles with spark knock sensor, when initial pulses occur, immediately simulate spark knock by placing a 3/8 inch extension on manifold near base of knock sensor. Tap end of extension with a small hammer for about 15 seconds.

2. Disconnect jumper wire from self-test trigger input circuit 201.
3. With ignition key off, disconnect vehicle harness from spark knock sensor.
4. Using a torque wrench and a 1 1/8 inch deep socket, make sure that spark sensor is torqued to 12-18 ft. lbs. If sensor is properly torqued, proceed to next step. If not, torque to specifications.
5. Disconnect vehicle harness from MCU and spark sensor. Connect one lead of an ohmmeter to circuit 310 of vehicle harness and other lead to engine block, Fig. 8. If resistance is 1000 ohms or more, proceed to next step. If resistance is less than 1000 ohms, repair short to ground in circuit 301.
6. With key off and knock sensor harness disconnected, check circuit 310 of vehicle harness for continuity. If resistance is 10 ohms or less, continue to next step. If resistance is greater than 10 ohms, repair circuit 310.
7. Check circuit 60 of vehicle harness for continuity between knock sensor and MCU, Fig. 8. If resistance is 10 ohms or less, reconnect harness connector to MCU and proceed to next step. If resistance is greater than 10 ohms, service circuit 60.
8. Reconnect jumper wire to circuits 201 and 60 of VIP connector, Fig. 8.
9. Connect a test lamp to positive terminal of battery, then disconnect knock sensor from vehicle harness.
10. Perform "Engine Running Functional Test" procedure. When the four initialization pulses occur, continuously tap circuit 310 of the vehicle harness connector, which mates to the knock sensor connector, with the probe end for 5 seconds while observing voltmeter pulses. If a code 25 is observed, replace MCU. If any other code is observed, replace spark knock sensor.

SPARK KNOCK, ONLY AT WIDE OPEN THROTTLE AND/OR POOR
PERFORMANCE/MILEAGE

1. If engine has a spark knock sensor, disconnect it.
2. Make sure that ignition timing is within specifications.
3. With engine running at normal operating temperature, disconnect the two wire ignition module connector (yellow wire is circuit 324 and black/white wire is circuit 69) from vehicle harness. Using a jumper wire, jump the wires together at the ignition module and note ignition timing. Remove jumper wire and note ignition timing. If timing retards 16-20 degrees, reconnect ignition module and proceed to next step. If timing does not retard 16-20 degrees, replace ignition module and repeat steps 1, 2 and 3.
4. With engine at normal operating temperature, set high cam on lowest step that will maintain engine speed greater than 1200 rpm. Note ignition timing, then disconnect and plug vacuum hose from zone vacuum switch and again note timing. If timing retards more than 5 degrees, on engines with spark knock sensor, proceed to step 6, on all other engines MCU system is okay. If timing does not retard more than 5 degrees, proceed to next step.
5. With engine still at 1200 rpm, disconnect ignition module (connector with yellow and black/white wires). If timing retards, check circuit 324 for short to ground. If circuit is okay, replace MCU unit and retest. If timing does not retard, check circuit 324 for open circuit. If circuit is okay, Replace MCU unit and retest.
6. On engines with spark knock sensor, reconnect sensor. Repeat Engine Running Functional Test, but do not simulate knock by taping sensor. If service code 25 appears, MCU system is okay, testing is completed. If any other service code appears, replace knock sensor and retest.