LEMON Manuals: Even more car manuals for everyone: 1960-2025
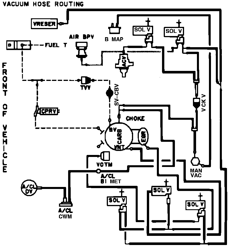
Home >> Ford >> 1982 >> E 150 Van V8-302 5.0L >> Repair and Diagnosis >> Powertrain Management >> Emission Control Systems >> Diagrams >> Automatic >> Calif. >> Calib. Code 2-54P-R0
April 5, 2026: LEMON Manuals is launched! Read the announcement.

Calib. Code 2-54P-R0

Vacuum Hose Routing: