LEMON Manuals: Even more car manuals for everyone: 1960-2025
Home >> Ford >> 1982 >> E 150 Van V8-351 5.8L >> Repair and Diagnosis >> Powertrain Management >> Ignition System >> Diagrams
April 5, 2026: LEMON Manuals is launched! Read the announcement.

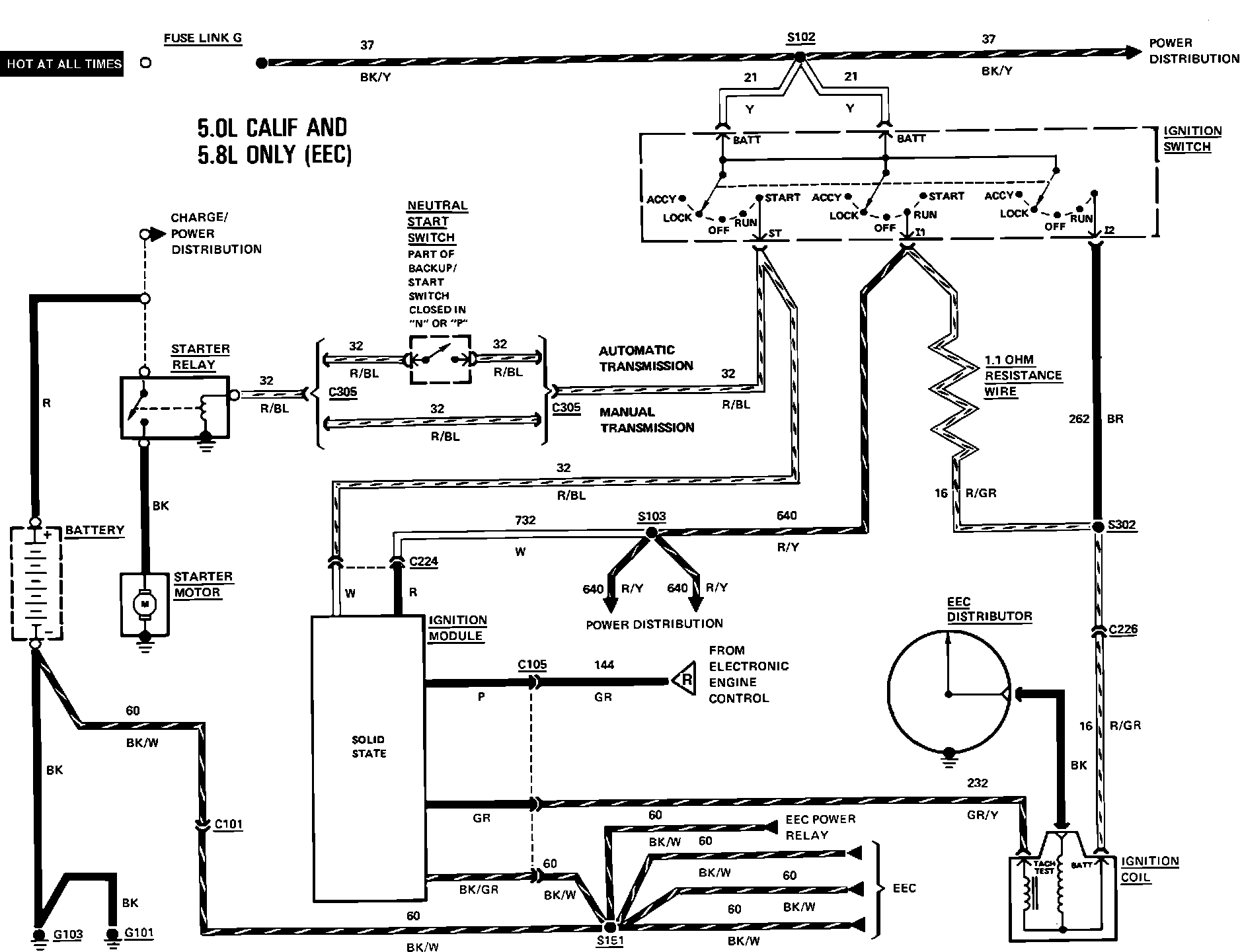
Ignition System: Diagrams

Wiring Diagram - Start/Ignition:



Wiring Diagram - Start/Ignition: