LEMON Manuals: Even more car manuals for everyone: 1960-2025
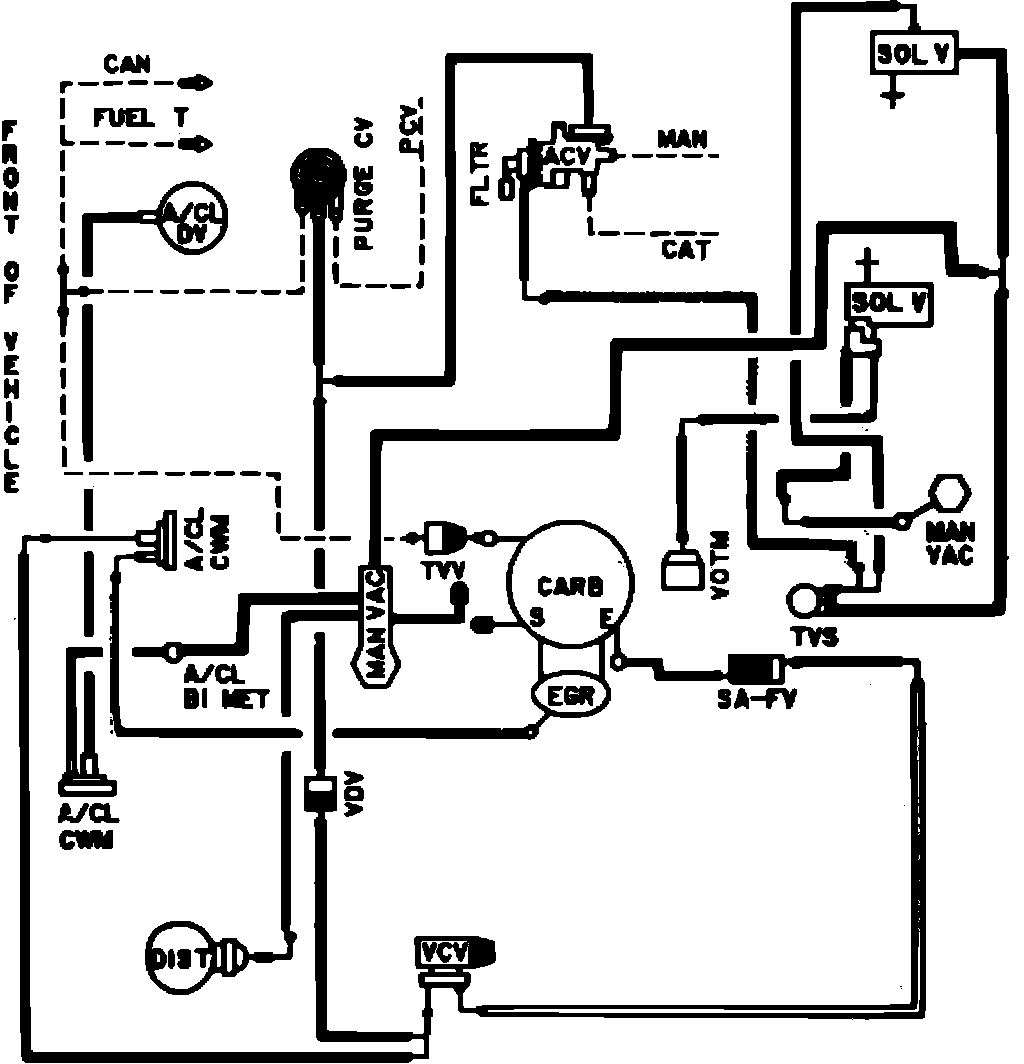
Home >> Ford >> 1982 >> Granada L4-140 2.3L VIN A 2-bbl >> Repair and Diagnosis >> Powertrain Management >> Emission Control Systems >> Diagrams >> Fig. 31 Calib. Code 2-05B-R01 Federal Exc. High Alt.
April 5, 2026: LEMON Manuals is launched! Read the announcement.

Fig. 31 Calib. Code 2-05B-R01 Federal Exc. High Alt.

Vacuum hose routing: