LEMON Manuals: Even more car manuals for everyone: 1960-2025
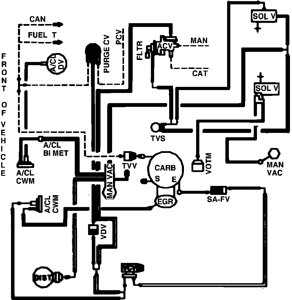
Home >> Ford >> 1982 >> Mustang L4-140 2.3L SOHC Turbo >> Repair and Diagnosis >> Powertrain Management >> Emission Control Systems >> Diagrams >> Fig. 29 Calib. Code 2-05A-R0 Calif., High Alt.
April 5, 2026: LEMON Manuals is launched! Read the announcement.

Fig. 29 Calib. Code 2-05A-R0 Calif., High Alt.

Vacuum hose routing.: