LEMON Manuals: Even more car manuals for everyone: 1960-2025
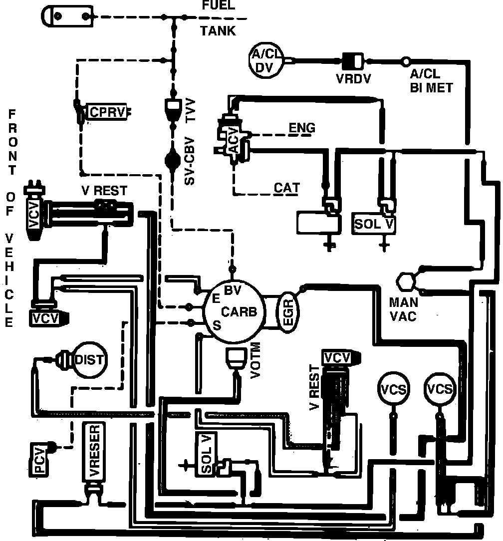
Home >> Ford >> 1982 >> Thunderbird V8-255 4.2L >> Repair and Diagnosis >> Powertrain Management >> Emission Control Systems >> Diagrams >> Fig. 64 Calib. Code 2-18Q-R0 Calif.
April 5, 2026: LEMON Manuals is launched! Read the announcement.

Fig. 64 Calib. Code 2-18Q-R0 Calif.

Vacuum hose routing: