LEMON Manuals: Even more car manuals for everyone: 1960-2025
Home >> Ford >> 1983 >> EXP Base, 1.6 2 >> Repair and Diagnosis >> Quick Lookups >> Technical Bulletins >> Technical Service Bulletins >> System >> TFI Module/Pip Sensor New EEC-IV Testing (87-21-10)
April 5, 2026: LEMON Manuals is launched! Read the announcement.

TFI Module/Pip Sensor New EEC-IV Testing (87-21-10)

Publication date: 1987-10-21
Reference number: 87-21-10

TFI MODULE/PIP SENSOR NEW EEC-IV TESTING

TFI MODULE/PIP SENSOR NEW EEC-IV TESTING

TECHNICAL SERVICE BULLETIN

Reference Number(s): 87-21-10, Date of Issue:  October 21, 1987

EEC IV - TFI MODULE AND PIP SENSOR - NEW DIAGNOSTIC PROCEDURE

APPLICATION

Model: FORD: 1983-88 ESCORT/EXP, MUSTANG,

THUNDERBIRD, FORD

1984088 TEMPO

1986-88 TAURUS

LINCOLN-MERCURY: 1983 MARK VI

1983-86 CAPRI

1983-87 LYNX

1983-88 COUGAR, MERCURY,

CONTINENTAL, TOWN CAR

1984-88 TOPAZ, MARK VII

1986-88 SABLE

MERCURY MERKUR: 1985-88 XR4Ti

1988 SCORPIO

FORD LIGHT TRUCK: 1983-88 ALL LIGHT TRUCK LINES

Group: Electrical

Bulletin No.: 87-21-10

Date: October 21, 1987

ISSUE

A new diagnostic procedure for testing the TFI module and PIP sensor has been developed. This new procedure allows the technician to take a direct path when testing the TFI module and PIP sensor with the use of the new TFI IV diagnostic tester (Rotunda No. 105-00003).

ACTION

If service is required, use the diagnostic procedures in this TSB.

TFI-IV IGNITION SYSTEM WITH TFI IGNITION TESTER

PRELIMINARY CHECKOUT, EQUIPMENT & NOTES; CHECKOUT

  • Visually inspect the engine compartment to ensure all vacuum hoses and spark plug wires are properly routed and securely connected.
  • Examine all wiring harnesses and connectors for insulation damage, burned, overheated, loose or broken conditions.
  • Check that he TFI module is securely fastened to the distributor base.
  • Be certain the battery is fully charged.

PRELIMINARY CHECKOUT, EQUIPMENT & NOTES; EQUIPMENT

Obtain the following test equipment or an equivalent:

  • Spark Tester, Special Service Tool D81P-6666-A. See note.
  • Volt/Ohm Meter Rotunda 014-00407.
  • 12 Volt Test Light.
  • Small straight pin.
  • Remote Starter Switch.
  • TFI Ignition rester, Rotunda 105-00002.

PRELIMINARY CHECKOUT, EQUIPMENT & NOTES; NOTES

  • A spark plug with a broken side electrode is not sufficient to check for spark and may lead to incorrect results.
  • When instructed to inspect a wiring harness, both a visual inspection and a continuity test should be performed.
  • When making measurements on a wiring harness or connector, it is good practice to wiggle the wires while measuring.
  • References to pin-in-line connector apply to a shorting bar type connector used to set base timing.
  • This procedure is intended to identify faulty components or wiring while the fault is present. If the complaint is of an intermittent condition, refer to Intermittent Diagnosis.

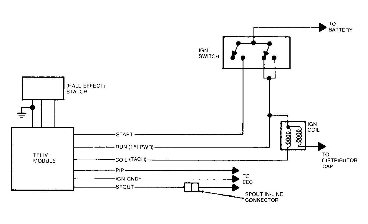
FUNCTIONAL SCHEMATIC

The TFI-IV system electrical schematic is shown in Fig 1 . For detailed information, refer to the vehicle wiring diagram.

TEST 1 - IGNITION COIL SECONDARY VOLTAGE (CRANK MODE) - TFI-IV

  1. Connect spark tester between ignition coil wire and engine ground. See Fig 2 .
  2. Crank engine.
  3. Turn ignition switch to the OFF position. Was spark present?

a: YES - Test result Ok. Inspect distributor cap and rotor for damage/carbon cracking. Go to Test 2.

b: NO - Measure resistance of ignition coil wire. Replace if greater than 7,000 ohms per foot. Inspect ignition coil for damage/carbon cracking. Crank engine to verify distributor rotation. Go to test 4.

TEST 2 - IGNITION COIL SECONDARY VOLTAGE (RUN MODE) - TFI-IV TEST STEP

  1. Connect spark tester between ignition coil wire and engine ground (see Fig 2 ).
  2. Place the transmission shift lever in the PARK (A/T) or NEUTRAL (M/T) position and set the parking brake.
    CAUTION: Failure to perform this step may result in the vehicle moving when the starter is subsequently engaged during the test.
  3. Disconnect wire at S terminal of starter relay.
  4. Attach remote starter switch.
  5. Turn ignition switch to the RUN position.
  6. Crank the engine using remote starter switch.
  7. Turn ignition switch to the OFF position.
  8. Remove remote starter switch. Was spark present?

a: YES - Test result Ok.

Problem is not in the ignition system.

b: NO - Go to test 3.

TEST 3 - WIRING HARNESS - TFI-IV

  1. Separate wiring harness connector from ignition module. Inspect for dirt, corrosion, and damage.
    NOTE: Push connector tabs to separate.
  2. Verify that the wire to the S terminal of starter relay is disconnected.
  3. Attach negative (-) VOM lead to distributor base.
  4. Measure battery voltage.
  5. Following table below, measure connector terminal voltage by attaching VOM to small straight pin inserted into connector terminal (see Fig 3 ) and turning ignition switch to position shown in table.
    CAUTION: Do not allow straight pin to contact electrical ground.
    IGNITION SWITCH TERMINAL IDENTIFICATION

    Connector Terminal Wire/Circuit Ignition Switch Test Position
    #3 Run Circuit Run and Start
    #4 Start Circuit Start
  6. Turn ignition switch to OFF position.
  7. Remove straight pin.
  8. Reconnect wire to S terminal of starter relay. Was the value at least 90 percent of battery voltage in each case?

a: YES - Replace TFI module.

b: NO - Inspect for faults in wiring harness and connectors. Refer to vehicle wiring diagram for appropriate circuit. Damaged or worn ignition switch.

TEST 4 - STATOR - TFI-IV

  1. Place the transmission shift lever in the PARK (A/T) or NEUTRAL (M/T) position and set the parking brake.
    CAUTION: Failure to perform this step may result in the vehicle moving when the starter is subsequently engaged during the test.
  2. Disconnect the harness connector from TFI module and connect the TFI tester.
  3. Connect the red lead from the tester to the positive (+) side of the battery.
  4. Disconnect the wire at the S terminal of the starter relay and attach remote starter switch.
  5. Crank the engine using the remote starter switch and note the status of the two LED lights.
  6. Remove the tester and remote starter switch.
  7. Reconnect the wire to the starter relay and the connector to the TFI. Did the PIP light blink?

a: YES - Go to test 6.

b: NO - Remove distributor cap and verify rotation. if Ok, go to test 5.

TEST 5 - STATOR - TFI-IV

  1. Remove the distributor from the engine and the TFI module from the distributor.
  2. Measure resistance between TFI module terminals as shown in Figure 4. Measure resistance between TFI module terminals shown in table below. Are all of these readings as specified?

a: YES - Replace stator.

b: NO - Replace TFI

CONNECTOR RESISTANCE

Measure Between These Terminal Resistance Should Be
GND - PIP In Greater than 500 Ohms
PIP PWR - PIP In Less than 2K Ohms
PIP PWR - TFI PWR Less than 200 Ohms
GND - IGN GND Less than 2 Ohms
PIP In - PIP Less than 200 Ohm

TEST 6 - TFI MODULE - TFI-IV

  1. Use status of each light from Test 4. Did the Tach light blink?

a: YES - Go to Test 7.

b: NO - Replace TFI module and check for spark using the method described in test 1. if spark was not present replace the coil also.

TEST 7 - IGNITION COIL PRIMARY RESISTANCE - TFI-IV

  1. Disconnect ignition coil connector. Inspect for dirt, corrosion and damage.
  2. Measure resistance from positive (+) to negative (-) terminal of ignition coil. See Fig 5 . Is the resistance between .3 and 1.0 ohm?

a: YES - Test result Ok. Go to Test 8.

b: NO - Replace ignition coil.

TEST 8 - IGNITION COIL SECONDARY RESISTANCE - TFI-IV

  1. Disconnect the secondary wire from the ignition coil.
  2. Measure resistance from negative (-) terminal to high voltage terminal of ignition coil. See Fig 6 . Is the resistance between 6.500 and 11.500 ohms?

a: YES - Reconnect ignition coil connector and secondary wire. go to Test 9.

b: NO - Replace ignition coil.

TEST 9 - EEC-IV - TFI-IV

  1. Connect spark tester between ignition coil wire and engine ground. See Fig 2 .
  2. Disconnect pin-in-line connector near the distributor.
  3. Crank engine.
  4. Turn ignition switch to OFF position. Was spark present?

a: YES - Check PIP and ignition ground wires for continuity. service as necessary.

b: NO - Go to Test 10.

TEST 10 - IGNITION COIL SUPPLY VOLTAGE - TFI-IV

  1. Attach negative (-) VOM lead to distributor base.
  2. Measure battery voltage.
  3. Turn ignition switch to RUN position.
  4. Measure voltage at POSITIVE (+) terminal of ignition coil. See Figure 7.
  5. Turn ignition switch to OFF position. Was the value 90 percent of battery voltage or more?

a: YES - Go to Test 11.

b: NO - Inspect and service wiring between ignition coil and ignition switch. Refer to vehicle wiring diagram. Worn or damaged ignition switch.

TEST 11 - WIRING HARNESS - TFI-IV

  1. Separate wiring harness connector from ignition module. Inspect for dirt, corrosion, and damage.
    NOTE: Push connector tabs to separate.
  2. Disconnect the wire at S terminal of starter relay.
  3. Attach negative (-) VOM lead to distributor base.
  4. Measure battery voltage.
  5. Following table below, measure connector terminal voltage by attaching VOM to small straight pin inserted into connector terminal (see Fig 3 ) and turning ignition switch to position shown in the table below.
    CAUTION: Do not allow straight pin to contact electrical ground.
    IGNITION SWITCH TERMINAL IDENTIFICATION

    Connector Terminal Wire Circuit Ignition Switch Test Position
    #3 Run Circuit Run and Start
    #4 Start Circuit Start
  6. Turn ignition switch to OFF position.
  7. Remove straight pin.
  8. Reconnect wire to S terminal of starter relay. Was the value at least 90 percent of battery voltage in each case?

a: YES - Inspect for faults in wiring between the coil and TFI module terminal No. 2 or any additional wiring or components connected to that circuit. Refer to vehicle wiring diagram.

b: NO - Inspect for faults in wiring harness and connectors. Refer to vehicle wiring diagram for appropriate circuit. Damaged or worn ignition switch.

TFI-IV CLOSED BOWL DISTRIBUTOR (WITH TFI IGNITION TESTER)

PRELIMINARY CHECKOUT, EQUIPMENT & NOTES; CHECKOUT

  • Visually inspect the engine compartment to ensure all vacuum hoses are properly routed and securely connected.
  • Examine all wiring harnesses and connectors for insulation damage, and spark plug wires burned, overheated, loose, or broken conditions.
  • Be certain the battery is fully charged.
  • All accessories should be off during diagnosis.

PRELIMINARY CHECKOUT, EQUIPMENT & NOTES; EQUIPMENT

Obtain the following test equipment or an equivalent:

  • Spark Tester, Special Service Tool D81P-6666-A. See note.
  • Volt/Ohm Meter Rotunda 014-00407.
  • 12 Volt Test Light.
  • Small straight in.
  • Remote Starter Switch.
  • TFI Ignition Tester, Rotunda 105-00003.

PRELIMINARY CHECKOUT, EQUIPMENT & NOTES; NOTES

  • A spark plug with a broken side electrode is not sufficient to check for spark and may lead to incorrect results.
  • When instructed to inspect a wiring harness, both a visual inspection and a continuity test should be performed.
  • When making measurements on a wiring harness or connector, it is good practice to wiggle the wires while measuring.
  • References to pin-in-line connector apply to shorting bar type connector used to set base timing.
  • This procedure is intended to identify faulty components or wiring while the fault is present. If the complaint is of an intermittent condition refer to Intermittent Diagnosis.

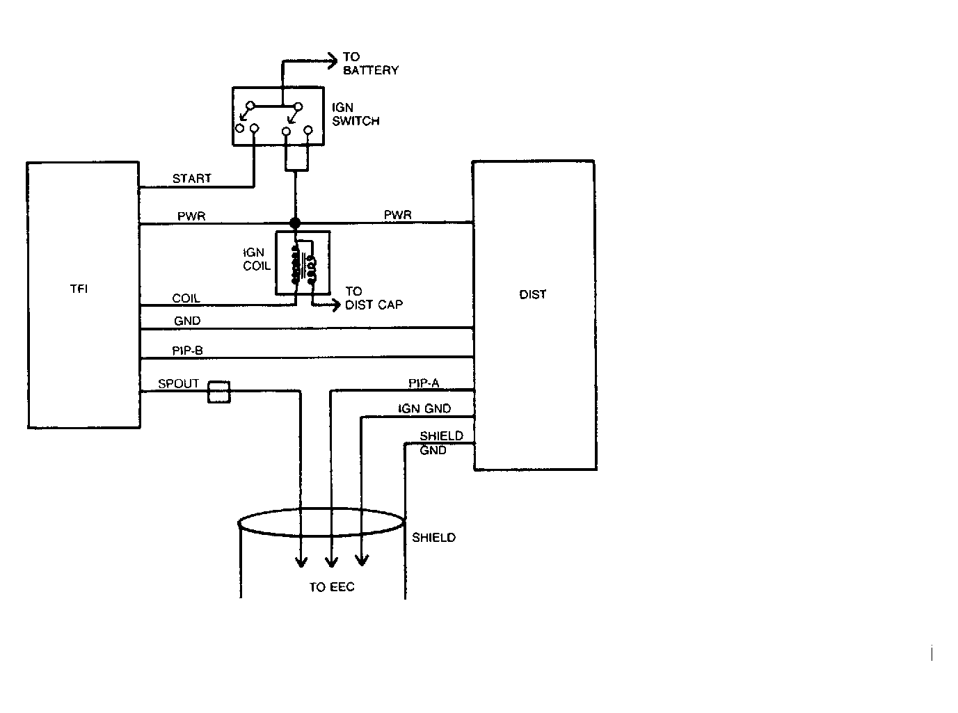
FUNCTIONAL SCHEMATIC - TFI-IV - CLOSED BOWL DISTRIBUTOR

The TFI-IV Closed Bowl Distributor system electrical schematic is

shown in Fig 8 . For detailed information, refer to the vehicle wiring diagram.

TEST 1 - IGNITION COIL SECONDARY VOLTAGE - CRANK MODE - TFI-IV Closed Bowl Distributor

  1. Connect spark tester between ignition coil wire and engine ground. See Fig 2 .
  2. Crank engine. Was spark present?

a: YES - Test result OK. Inspect distributor cap and rotor for damage/carbon tracking. Go to Test 2.

b: NO - Measure resistance of ignition coil wire. Replace if greater than 7,000 ohms per foot. Inspect ignition coil for damage/carbon tracking. Crank engine to verify distributor rotation. Go to Test 4.

TEST 2 - IGNITION COIL SECONDARY VOLTAGE RUN MODE - TFI-IV CLOSED BOWL DISTRIBUTOR

  1. Connect spark tester between ignition coil wire and engine ground. See Fig 2 .
  2. Place the transmission shift lever in the PARK (A/T) or NEUTRAL (M/T) position and set the Parking Brake.
    CAUTION: Failure to perform this step may result in the vehicle moving when the starter is subsequently engaged during the test.
  3. Disconnect wire at S terminal of starter relay.
  4. Attach remote starter switch.
  5. Turn ignition switch to RUN position.
  6. Crank the engine using remote starter switch.
  7. Turn ignition switch to OFF position.
  8. Remove the remote starter switch.
  9. Reconnect wire to S terminal of starter relay. Was spark present?

a: YES - Test result OK. Problem is not in the ignition system primary circuit components.

b: NO - Go to Test 3.

TEST 3 - WIRING HARNESS - TFI-IV CLOSED BOWL DISTRIBUTOR

  1. Separate wiring harness connector from ignition module. Inspect for dirt, corrosion, and damage.
    NOTE: Push connector tabs to separate.
  2. Disconnect wire at S terminal of starter relay.
  3. Attach negative (-) VOM lead to distributor base.
  4. Measure battery voltage.
  5. Following table below, measure connector terminal voltage by attaching VOM to small straight pin inserted into connector terminal (see Fig 3 ) and turning ignition switch to position shown in table.
    CAUTION: Do not allow straight pin to contact electrical ground.
    IGNITION SWITCH TERMINAL IDENTIFICATION

    Connector Terminal Wire/Circuit Ignition Switch Test Position
    #3 Run Circuit Run and Start
    #4 Start Circuit Start
  6. Turn ignition switch to OFF position.
  7. Remove straight pin.
  8. Reconnect wire to S terminal of starter relay. Was the voltage measured in each case greater than 90 percent of battery voltage?

a: YES - Replace the TFI module.

b: NO - Inspect for faults in wiring harness and connectors. Refer to vehicle wiring diagram for appropriate circuit. Damaged or worn ignition switch.

TEST 4 - STATOR - TFI-IV CLOSED BOWL DISTRIBUTOR

  1. Separate wiring harness connector from the distributor. Inspect for dirt, corrosion and damage.
  2. Measure resistance between the stator connector terminals 1 and
  3. See Fig 9 . Was the resistance between stator terminals 1 and 5 less than 5 ohms?

a: YES - Go to Test 5.

b: NO - Replace the stator.

TEST 5 - STATOR - TFI-IV CLOSED BOWL DISTRIBUTOR

  1. Measure resistance between stator connector terminal 2 and the distributor base. See Fig 10 .
  2. Measure resistance between stator connector terminal 6 and the distributor base. Was the resistance less than 1 ohm in each case?

a: YES - GO to Test 6.

b: NO - Inspect the retaining screws to stator in the distributor bowl. If OK Replace the stator.

TEST 6 - STATOR - TFI-IV CLOSED BOWL DISTRIBUTOR

  1. Place the transmission shift lever in the PARK (AT) or NEUTRAL (M/T) position and set the parking brake.
    CAUTION: Failure to perform this step may result in the vehicle moving when the starter is subsequently engaged during the test.
  2. Disconnect the harness connector from the TFI module and connect the TFI-IV tester to the stator and TFI module.
  3. Connect the red lead from the tester to the positive (+) side of the battery.
  4. Disconnect the wire at the S terminal of the starter relay, and attach remote starter switch.
  5. Crank the engine using the remote starter switch and note the status of the two LED lights.
  6. Remove the tester and remote starter switch.
  7. Reconnect the wire to the starter relay. Did the PIP light blink?

a: YES - GO to Test 7.

b: NO - Replace the stator.

TEST 7 - TFI MODULE - TFI-IV CLOSED BOWL DISTRIBUTOR

  1. Use status of Tach light from Test 6. Did the TACH light blink?

a: YES - GO to Test 8.

b: NO - Replace the TFI module and CHECK for spark using the method described in Test 1. If spark is not present Replace the coil also.

TEST 8 - IGNITION COIL PRIMARY RESISTANCE - TFI-IV CLOSED BOWL DISTRIBUTOR

  1. Turn ignition switch to OFF position.
  2. Disconnect ignition coil connector. Inspect for dirt, corrosion and damage.
  3. Measure resistance from positive (+) to negative (-) terminal of ignition coil. See Fig 5 . Is the resistance between 0.3 and 1.0 ohm?

a: YES - Test result OK. Go to Test 9.

b: NO - Replace the ignition coil.

TEST 9 - IGNITION COIL SECONDARY RESISTANCE - TFI-IV CLOSED BOWL DISTRIBUTOR

  1. Measure resistance from negative (-) terminal to high voltage terminal of ignition coil. See Fig 6 . Is the resistance between 6,500 and 11,500 ohms?

a: YES - Test result OK. Go to Test 10.

b: NO - Replace ignition coil.

TEST 10 - EEC IV - WIRING - TFI-IV CLOSED BOWL DISTRIBUTOR

  1. Reconnect the wiring harness connectors to the stator TFI and ignition coil.
  2. Disconnect the pin-in-line connector near the TFI module.
  3. Crank the engine. Was spark present?

a: YES - Check PIP-A and IGN GND signal wires for continuity to EEC. Service as necessary. If OK, GO to EEC IV diagnostics.

b: NO - Go to Test 11.

TEST 11 - WIRING HARNESS - TFI-IV CLOSED BOWL DISTRIBUTOR

  1. Separate wiring harness connector from distributor and from the TFI module.
  2. Measure resistance between terminal No. 5 of the harness connector which connects to the distributor and terminal No. 6 of the harness connector which connects to the TFI module by inserting a small straight pin. See Fig 11 . Is the resistance less than 5 ohms?

a: YES - GO to Test 12.

b: NO - Inspect and service wiring between the distributor and TFI module (PIP-B circuit).

TEST 12 - IGNITION COIL SUPPLY VOLTAGE - TFI IV CLOSED BOWL DISTRIBUTOR

  1. ATTACH NEGATIVE (-) VOM LEAD TO DISTRIBUTOR BASE.
  2. Measure battery voltage.
  3. Turn ignition switch to RUN position.
  4. Measure voltage at positive (+) terminal of ignition coil. See Figure 7.
  5. Turn ignition switch to OFF position. Was the voltage at coil positive terminal at least 90 percent of battery voltage?

a: YES - Inspect ignition coil harness connector for dirt, corrosion, and damage. Inspect ignition coil terminals for dirt, corrosion, and damage. GO to Test 13.

b: NO - Inspect and Service wiring between ignition coil and ignition switch. Refer to vehicle wiring diagram.

TEST 13 - TFI SUPPLY VOLTAGE - TFI-IV CLOSED BOWL DISTRIBUTOR

  1. Separate wiring harness connector from ignition module. Inspect for dirt, corrosion and damage.
    NOTE: Push connector tabs to separate.
  2. Disconnect wire at S terminal of starter relay.
  3. Attach negative (-) VOM lead to distributor base.
  4. Measure battery voltage.
  5. Following table below, measure connector terminal voltage by attaching VOM to small straight pin inserted into connector terminal (see Fig 7 ) and turning ignition switch to position shown in table.
    CAUTION: Do not allow straight pin to contact electrical ground.
    IGNITION SWITCH TERMINAL IDENTIFICATION

    Connector Terminal Wire/Circuit Ignition Switch Test Position
    #3 Run Circuit Run and Start
    #4 Start Circuit Start
  6. Turn ignition switch to OFF position.
  7. Remove straight pin.
  8. Reconnect wire to S terminal of starter relay. Was the voltage measured in each case greater than 90 percent of battery voltage?

a: YES - Test result OK. GO to Test 14.

b: NO - Inspect for faults in wiring harness and connectors. Refer to vehicle wiring diagram for appropriate circuit. Damaged or worn ignition switch.

TEST 14 - STATOR SUPPLY VOLTAGE - TFI IV CLOSED BOWL DISTRIBUTOR

  1. Attach negative (-) VOM lead to distributor base.
  2. Measure battery voltage.
  3. Turn ignition switch to RUN position.
  4. Measure voltage at terminal 8 of the harness connector which connects to the stator. See Fig 12 .
  5. Turn ignition switch to the OFF position. Was the result greater than 90 percent of battery voltage?

a: YES - GO to Test 15.

b: NO - Inspect and service wiring between stator and ignition switch. Refer to vehicle wiring diagram. Worn or damaged ignition switch.

TEST 15 - WIRING HARNESS - TFI IV CLOSED BOWL DISTRIBUTOR

  1. Reconnect the wiring harness connector to the distributor.
  2. Measure resistance between the distributor base and terminal No. 1 of the harness connector at the ignition module. See Fig 13 . Is the resistance less than 1 ohm?

a: YES - Inspect for faults in wiring between the coil and TFI Module terminal No. 2 or any additional wiring or components connected to that circuit. Refer to vehicle wiring diagram.

b: NO - Inspect and service wiring between the harness connector at the ignition module and the harness connector at the distributor (GND circuit).

Fig 1: TFI-IV System Electrical Schematic
G91H27810
Fig 2: Connecting Spark Tester
G91I27811
Fig 3: Measuring Connector Terminal Voltage
G91J27812
Fig 4: Checking TFI Module
G91A27813
Fig 5: Checking Ignition Coil Primary Resistance
G91B27814
Fig 6: Checking Ignition Coil Secondary Resistance
G91C27815
Fig 7: Checking Ignition Coil Supply Voltage
G91D27816
Fig 8: TFI-IV Closed Bowl Distributor System Electrical Schematic
G91E27817
Fig 9: Checking Stator Terminals 1 and 5
G91F27818
Fig 10: Checking Stator Terminal 2
G91G27819
Fig 11: Checking Wiring Harness
G91J27820
Fig 12: Checking Stator Supply Voltage
G91A27821
Fig 13: Checking Resistance Terminal No. 1
G91B27822