LEMON Manuals: Even more car manuals for everyone: 1960-2025
Home >> Ford >> 1985 >> LTD LX >> Repair and Diagnosis >> Engine Performance >> System >> Fuel Injection System - High Pressure CFI >> Testing >> Inertia Switch
April 5, 2026: LEMON Manuals is launched! Read the announcement.

Inertia Switch

  1. The inertia switch is located in the luggage compartment on the left hinge support on Cougar, Crown Victoria, Grand Marquis (sedan only), Town Car, Thunderbird and Mustang and Capri 2-door models.
  2. The Mustang/Capri switch is located near the left hand tail lamp area on 3-door models. The inertia switch is located in the left side storage compartment on Crown Victoria and Grand Marquis station wagons. To reset the inertia switch, depress button on the switch.
CAUTION: DO NOT  reset the inertia switch until the complete fuel system has been inspected for leaks.
Fig 1: Fuel Pump Wiring Diagrams (Lincoln Mark VII & Continental)
G50B17146
Fig 2: Fuel Pump Wiring Diagrams (Crown Victoria, Grand Marquis & Lincoln Town Car)
G3207
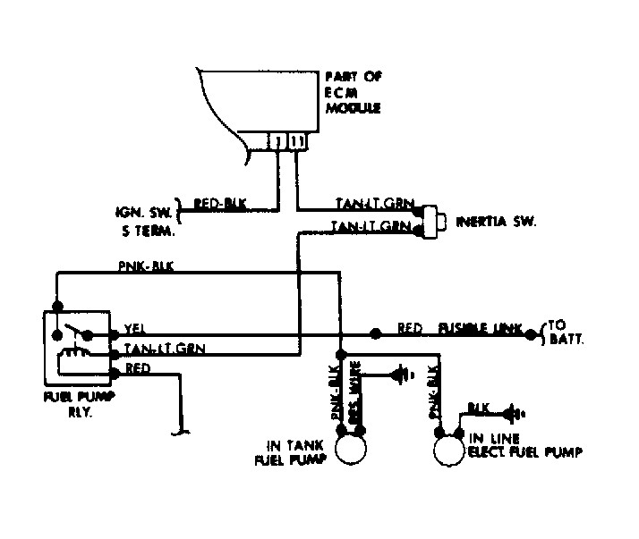
Fig 3: Fuel Pump Wiring Diagram (All Except Crown Victoria, Grand Marquis & Lincoln Models)
G5325