LEMON Manuals: Even more car manuals for everyone: 1960-2025
Home >> Ford >> 1987 >> EXP L4-116 1.9L VIN 9 TBI >> Repair and Diagnosis >> Heating and Air Conditioning >> Control Module HVAC >> Testing and Inspection
April 5, 2026: LEMON Manuals is launched! Read the announcement.

Control Module HVAC: Testing and Inspection

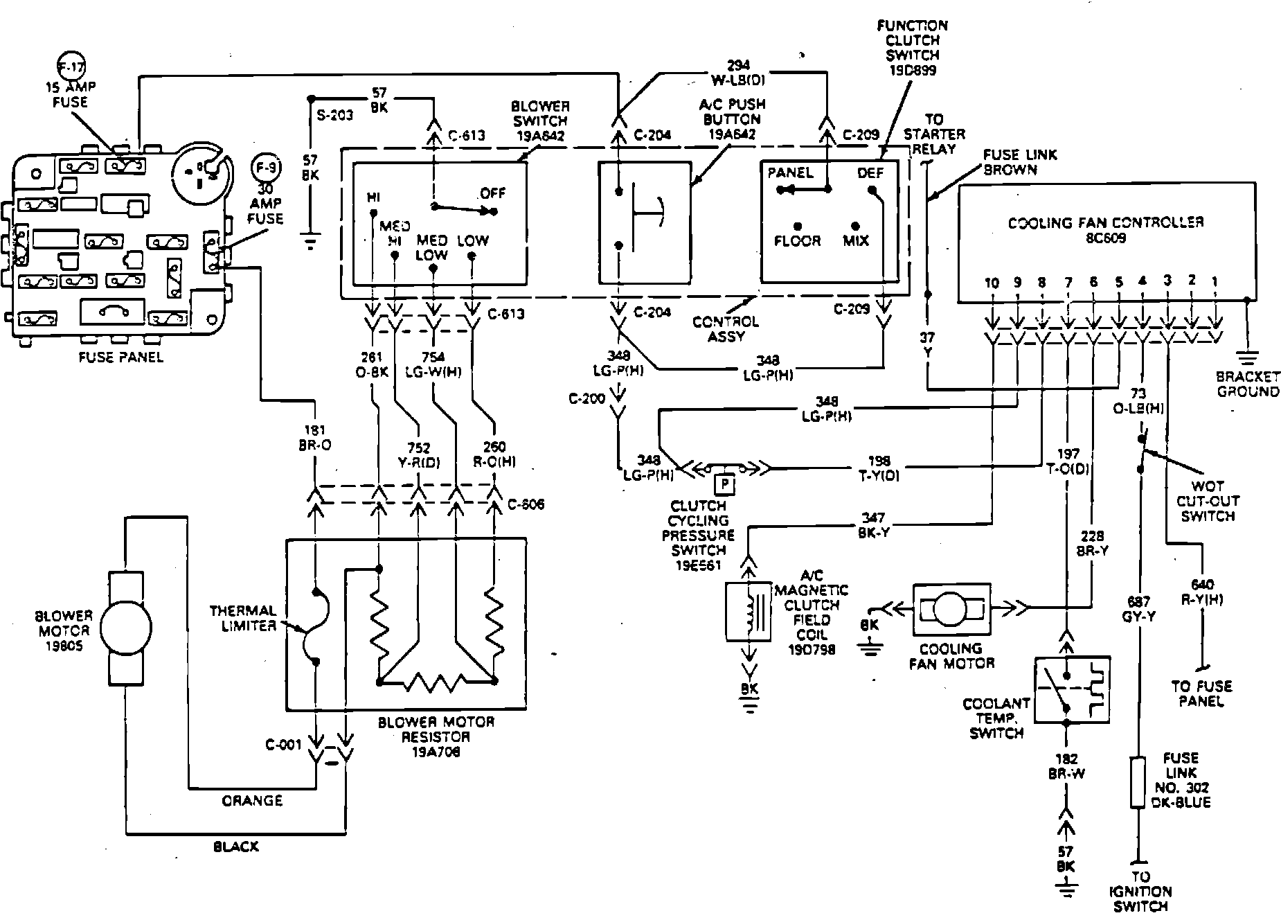
Fig. 36 Electric engine cooling fan wiring diagram. Type 30:






Refer to Fig. 36, during the following procedures.
1. Check fuse and fusible link. If satisfactory, proceed to step 2. If not satisfactory, repair or replace as necessary.
2. Bring engine to operating temperature while operating A/C to determine when cooling fan does or does not operate. If cooling fan operates only during A/C operation, proceed to step 3. If cooling fan does not operate during A/C operation or during high engine coolant temperatures, proceed to step 12. If cooling fan only operates during high engine coolant temperature, proceed to step 7.
3. Disconnect coolant temperature switch electrical connector, then connect a jumper wire from connector to ground. If fan motor operates, proceed to step 4. If fan motor does not operate, proceed to step 5.
4. Using a suitable ohmmeter, check continuity from switch body to thermostat housing. If continuity is not present, tighten switch until continuity is achieved, then recheck operation. Ensure coolant temperature has exceeded 221 degrees F, by operating engine for approximately 25 minutes. If fan motor runs, cooling fan system is operational. If fan motor does not operate, replace coolant temperature switch.
5. Disconnect fan controller electrical connector, then check circuit 197 from controller to coolant temperature switch. If continuity exists, replace cooling fan controller. If no continuity exists, service 197 circuit.
6. Check wide open throttle cut-out switch to determine if switch is open or closed. If switch is open, adjust or replace switch. If switch is closed, proceed to step 7.
7. Remove connector from cooling fan controller, then check for voltage at circuits 354, 687, 640, 348 and 198. If no voltage is present, service circuit, then go to step 10. If voltage is satisfactory, proceed to step 10.
8. Disconnect connector from clutch cycling pressure switch, then install jumper wire across connector. Check for voltage at circuit 198 of cooling fan controller. If voltage is satisfactory, proceed to step 9. If no voltage is present, proceed to step 11.
9. Check A/C system for satisfactory refrigerant charge. If no refrigerant charge is present, leak test, service and recharge system. If refrigerant pressure is above 50 psi, replace clutch cycling pressure switch.
10. Remove connector and check for ground at circuit 57 or loose module attachment. If ground is not satisfactory, repair as necessary. If ground is satisfactory, replace fan controller.
11. Remove connector from A/C control assembly. Connect a jumper from circuit 296 to circuit 321 and check for voltage at circuit 198 and 348, at cooling fan controller connector. If voltage is available at both circuits, replace A/C push button switch. If voltage is present at circuit 198 only, service circuit 348.
12. Disconnect connector at cooling fan motor, then connect a jumper from B+ and ground to motor. If fan motor operates, proceed to step 13. If fan motor does not run, replace motor.
13. Remove jumper wires, then connect harness connector to fan motor. Disconnect connector from cooling fan controller, then turn ignition switch ``On'' and check for voltage at circuits 37 and 354. If no voltage exists on bracket ground at 1 or all circuits, service as necessary. If voltage is satisfactory, proceed to step 14.
14. Jumper circuit 37 to 228 at cooling fan controller. If fan motor operates, replace cooling fan controller. If fan motor does not operate, service circuit 228.