LEMON Manuals: Even more car manuals for everyone: 1960-2025
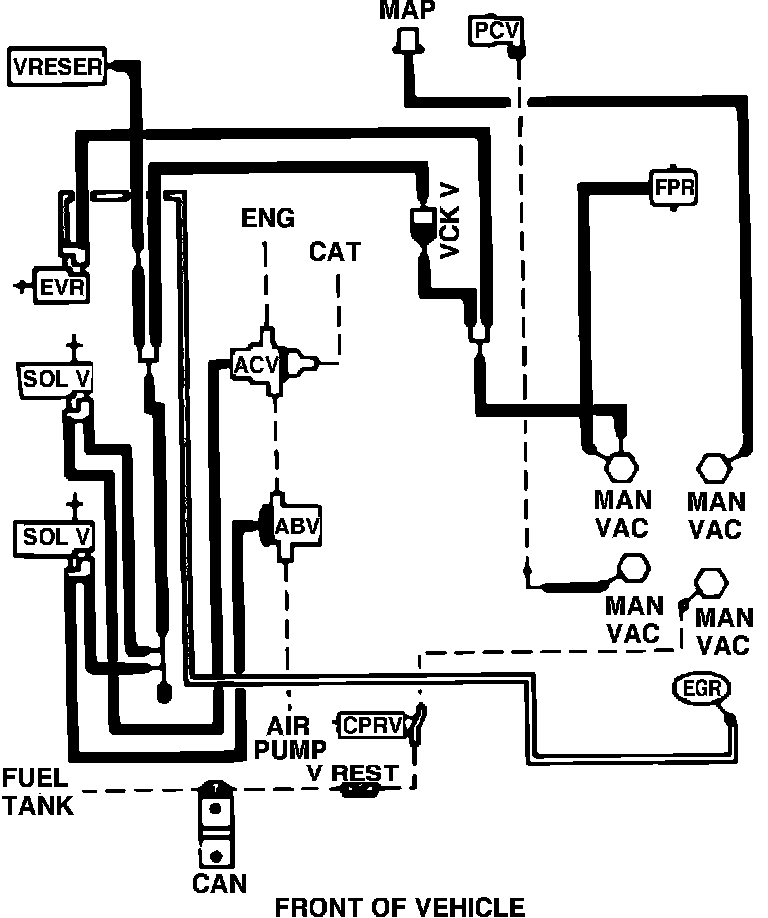
Home >> Ford >> 1987 >> Mustang V8-302 5.0L HO >> Repair and Diagnosis >> Powertrain Management >> Emission Control Systems >> Diagrams >> Fig. 11 Codes 7-21(A,C,P)-R05/7-22(A,D,P,R)-R00/7-23D-R00
April 5, 2026: LEMON Manuals is launched! Read the announcement.

Fig. 11 Codes 7-21(A,C,P)-R05/7-22(A,D,P,R)-R00/7-23D-R00

Fig. 11 Vacuum hose routing. 1987 V8-302 w/EFI, exc. calib. codes 7-21A-R05, 7-21C-R05, 7-21P-R05, 7-22A-R00, 7-22D-R00, 7-22P-R00 7-22R-R00 & 7-23D-R00: