LEMON Manuals: Even more car manuals for everyone: 1960-2025
Home >> Ford >> 1992 >> Explorer 2WD V6-245 4.0L >> Repair and Diagnosis >> Powertrain Management >> Computers and Control Systems >> Testing and Inspection >> Pinpoint Tests >> FE - Electrical Load Inputs >> FE - Testing Schematic
April 5, 2026: LEMON Manuals is launched! Read the announcement.

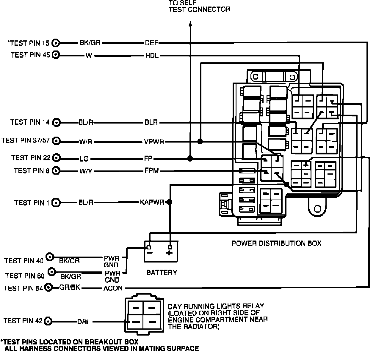
FE - Testing Schematic

Schematic Diagram: