LEMON Manuals: Even more car manuals for everyone: 1960-2025
Home >> Ford >> 1994 >> Probe Base, Standard >> Repair and Diagnosis >> External Pages >> Different car >> Section 39 (Engine Controls - System/Component Tests - EEC-IV (3.0L)) >> Ignition System >> EI System (High Data Rate) - Flex Fuel >> Notes
April 5, 2026: LEMON Manuals is launched! Read the announcement.

EI System (High Data Rate) - Flex Fuel: Notes

WARNING: This page is about a different car, the 1994 Mercury Topaz, 1994 Mercury Sable, 1994 Ford Tempo, and 1994 Ford Taurus. However, it is still accessible from the selected car via links, so may be relevant.
NOTE: Start all diagnostics with QUICK TEST. Proceed to TESTS W/CODES - EEC-IV (3.0L) article in the ENGINE PERFORMANCE section. These tests are dependent on results and service codes received during QUICK TEST.
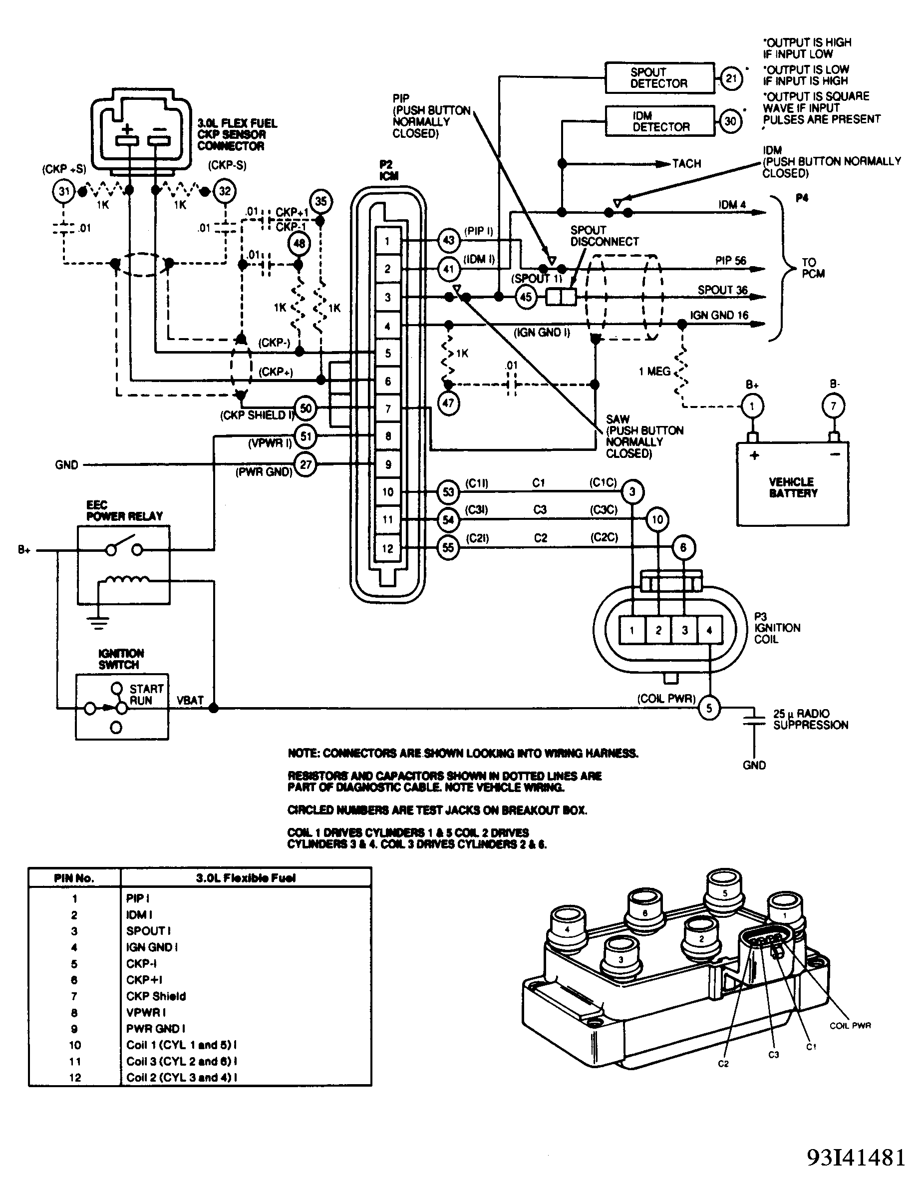
NOTE: EI Diagnostic Cable (Rotunda 007-00059) should be used to diagnose this system. This cable is equipped with additional circuits and components used to enhance and modify signals for testing purposes. If an aftermarket test cable is used or diagnosis is being performed using only a DVOM, become familiar with system wiring diagram and system operation.
NOTE: Refer to Figure -Figure when using pinpoint test procedures.