Diagnostic Aids
WARNING: This page is about a different car, the 1994 Mercury Topaz, 1994 Mercury Sable, 1994 Ford Tempo, and 1994 Ford Taurus. However, it is still accessible from the selected car via links, so may be relevant.
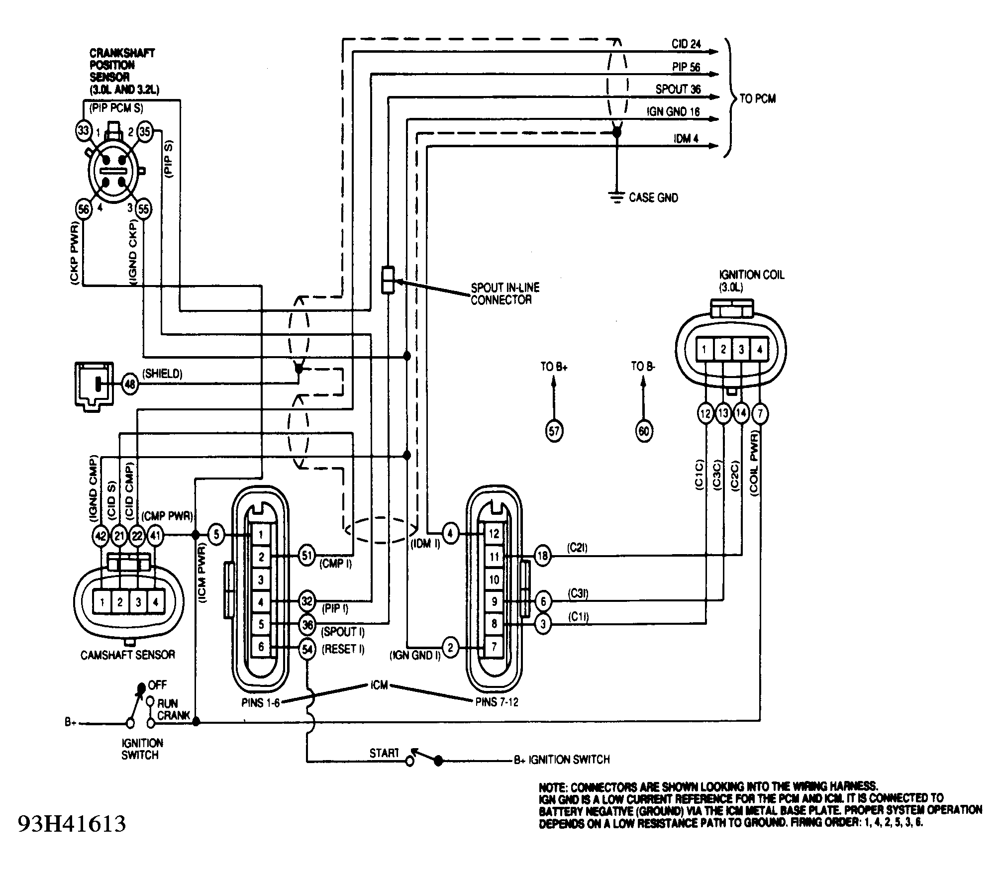
PINPOINT TEST A is designed for a no-start condition. PINPOINT TESTS B through E are designed to identify hard faults. PINPOINT TESTS F and G are used to search for intermittent failures. Following information should be noted during testing:
- All voltage readings given in test procedures are based on values obtained using a standard DVOM such as Rotunda (007 -00001) or Fluke (20 series, 70 series or 88). DO NOT use RMS type meter.
- When instructed to inspect a wiring harness, perform both a visual inspection and a continuity test.
- When making voltage checks, ground connections should be made at negative battery terminal or cast iron surface of engine.
- When making voltage checks, ground readings are defined as a value of less than 1.0 volt. Battery voltage is defined as a value of more than 10 volts.
- Circuits are identified in all capitals, for example: PIP. Manufacturer's breakout box overlay test terminals are identified by a J prefix, for example: J31 (PIP). This indicates test terminal number and circuit identification. When the letter "I" follows the circuit identification, it implies measurement is being taken at ICM, for example: J31 (PIP I). When the letter "S" follows the circuit identification, it implies measurement is being taken at the sensor. CMP is at camshaft sensor and CKP is at crankshaft sensor.
- Test procedures are intended to identify faulty components or wiring while fault is present. If complaint is an intermittent condition, see TESTS W/O CODES - EEC-IV (3.0L) article in the ENGINE PERFORMANCE section.
EI PINPOINT TEST INDEX
| Application | Pinpoint Test |
|---|---|
| No Start | A |
| Code 211 | A |
| Code 212 | B |
| Code 212 With 214 | C |
| Code 214 | C |
| Code 215, 216 Or 217 | D |
| Code 213 | E |
| Misfire Under Load | F |
| Intermittent Miss Or Stall | G |
WARNING:
DO NOT connect PCM to EI diagnostic cable; 60-pin connector on this harness may be connected to an additional breakout box only.
NOTE:
Steps in pinpoint tests are designed to correct one ignition failure at a time. When a component is replaced or service is completed, remove all test equipment. Reconnect all components, and perform QUICK TEST. See TESTS W/CODES - EEC-IV (3.0L)
article in the ENGINE PERFORMANCE section.