LEMON Manuals: Even more car manuals for everyone: 1960-2025
Home >> Ford >> 1994 >> Probe Base, Standard >> Repair and Diagnosis >> External Pages >> Different car >> Section 57 (A/C-Heater System - Manual) >> Testing >> Mode Doors
April 5, 2026: LEMON Manuals is launched! Read the announcement.

Mode Doors

WARNING: This page is about a different car, the 1994 Ford Mustang. However, it is still accessible from the selected car via links, so may be relevant.

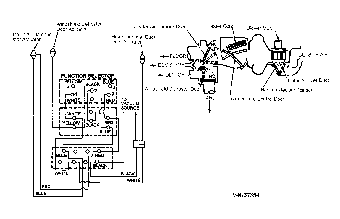
Check vacuum routing. Check for vacuum leaks and inoperative vacuum motors. See VACUUM DISTRIBUTION table. See Figure.

VACUUM DISTRIBUTION

Selector Knob Position (1) A/C-Heater Air Inlet Duct Door (1) Heater Air Damper Door (1) Windshield Defroster Door
MAX A/C V NV V
NORM A/C NV NV V
VENT NV NV V
OFF V V NV
FLOOR NV V NV
MIX NV PV NV
Defrost NV NV NV
(1) Vacuum (V), Partial Vacuum (PV), No Vacuum (NV). When vacuum is applied to both floor and defrost vacuum lines (Red and Blue), a full vacuum condition exists. When vacuum is applied to Blue vacuum line only, a partial vacuum condition exists.