LEMON Manuals: Even more car manuals for everyone: 1960-2025
Home >> Ford >> 1994 >> Probe Base, Standard >> Repair and Diagnosis >> External Pages >> Different car >> Section 96 (A/C-Heater System - Automatic) >> Testing >> Vacuum System Test
April 5, 2026: LEMON Manuals is launched! Read the announcement.

Vacuum System Test

WARNING: This page is about a different car, the 1994 Mercury Sable, 1994 Lincoln Continental, and 1994 Ford Taurus. However, it is still accessible from the selected car via links, so may be relevant.
NOTE: A continuous hiss at EATC control panel indicates a major vacuum leak somewhere in system. It does not necessarily indicate leak is at EATC control panel.
  1. Start engine. Slowly depress each EATC control panel function button. A momentary hiss should be heard as each button is pressed. Hissing indicates vacuum is available at EATC control panel.
  2. If hiss is not heard, check for a kinked, pinched or disconnected vacuum supply hose. Also, inspect check valve between intake manifold and vacuum reservoir to ensure it is working properly.
  3. If momentary hiss is heard as each function button is pressed, vacuum is available at EATC control panel. Cycle function buttons through each position with blower on high speed position. Check air discharge at ducts.
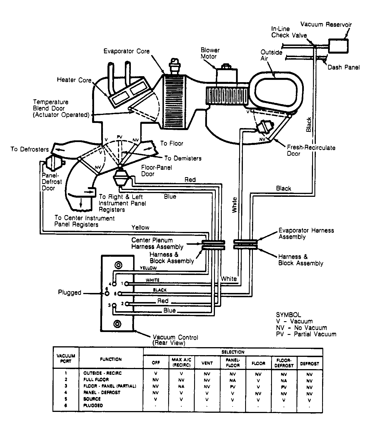
  4. If a vacuum motor fails to operate, airflow at ducts will be incorrect. See Fig 1 . If vacuum motor is inoperative, apply vacuum to motor. If motor operates, check vacuum hose for leaks or poor connection.
  5. If vacuum system works normally at idle, but goes to defrost during acceleration, a small leak exists in vacuum system. Turn engine off. Using a vacuum gauge, check for vacuum loss while selectively blocking off vacuum hoses. Check in-line check valve.
    Fig 1: EATC System Vacuum Schematic & Function Control Chart
    G90G05487Courtesy of FORD MOTOR CO.