LEMON Manuals: Even more car manuals for everyone: 1960-2025
Home >> Ford >> 1994 >> Taurus V6-232 3.8L >> Repair and Diagnosis >> Relays and Modules >> Relays and Modules - Restraints and Safety Systems >> Air Bag Control Module >> Technical Service Bulletins >> All Technical Service Bulletins >> Air Bag - Light Flashing/Diagnostic Code 51 Set >> Code 51 Sequence of Events
April 5, 2026: LEMON Manuals is launched! Read the announcement.

Code 51 Sequence of Events

1. A short-to-ground occurs on one or more of the air bag deployment circuits.














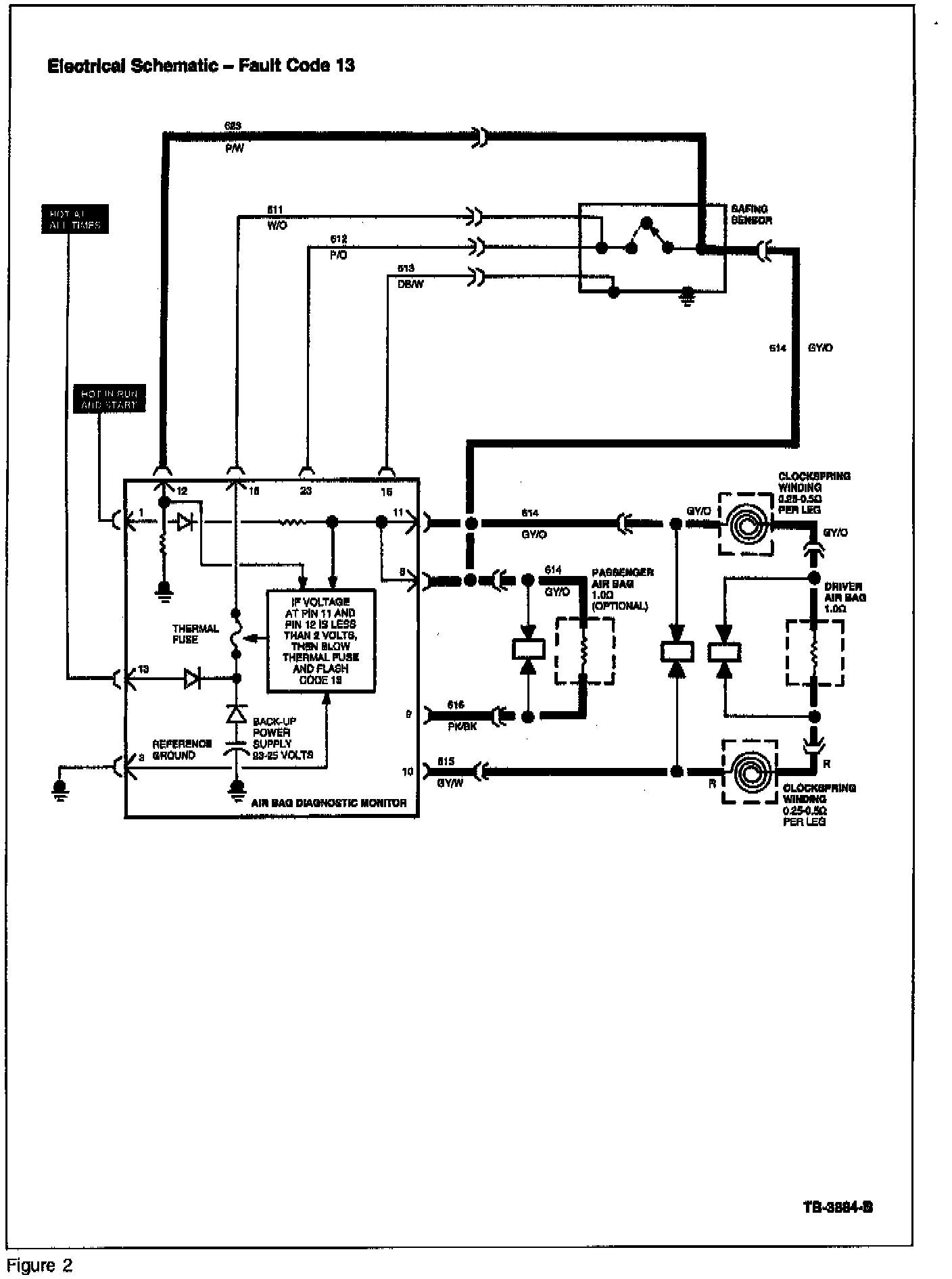
2. The diagnostic monitor recognizes the shorted wiring and, depending on which circuit the short occurred, flashes either a Code 13 (air bag circuit shorted) or Code 14 (primary crash circuit shorted). Refer to Figures 1 and 2 for Code 13 and Figures 3 and 4 for Code 14.

NOTE:
FAULT CODES 13 AND 14 WILL ONLY FLASH WHILE THE SHORT-TO-GROUND IS PRESENT.

3. The diagnostic monitor sends a signal to its internal thermal fuse, causing the fuse to blow. This disables the air bag deployment circuits.

4. The diagnostic monitor will continue to flash Codes 13 and 14 while the short is present. If the short goes away, Code 51 will appear.

5. The diagnostic monitor only flashes a Code 51 when the internal thermal fuse is blown and a short-to-ground is not present.

NOTE:
IT MAY BE POSSIBLE TO REPEAT THE FAULT CODES 13 OR 14 BY MOVING ("SHAKE-WIGGLE" TEST) THE WIRING TO RECREATE THE ORIGINAL SHORT. HOWEVER, THIS WILL REQUIRE THE REACTIVATION OF THE AIR BAG SYSTEM, WHICH WILL AGAIN REQUIRE DEACTIVATION OF THE AIR BAG SYSTEM AFTER THE TEST IS PERFORMED.

CAUTION:
ALL AIR BAG SYSTEM COMPONENTS ARE SERVICED BY REPLACEMENT ONLY. IF ANY OF THESE COMPONENTS OR COMPONENT WIRING ARE DAMAGED IN ANY WAY, THEY CANNOT BE REPAIRED AND MUST BE REPLACED.

These components include the following:

^ Driver Air Bag Module Assembly

^ Passenger Air Bag Module Assembly

^ Sliding Contact (Clockspring)

^ Diagnostic Monitor

^ Safing Sensor

^ Primary Crash Sensors