LEMON Manuals: Even more car manuals for everyone: 1960-2025
Home >> Ford >> 1994 >> Taurus V6-232 3.8L >> Repair and Diagnosis >> Relays and Modules >> Relays and Modules - Restraints and Safety Systems >> Air Bag Control Module >> Technical Service Bulletins >> All Technical Service Bulletins >> Air Bag - Light Flashing/Diagnostic Code 51 Set >> General Information
April 5, 2026: LEMON Manuals is launched! Read the announcement.

General Information

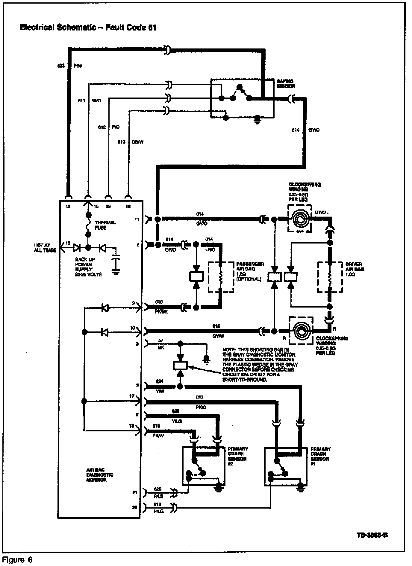
The diagnostic monitor contains an internal thermal fuse that is not serviceable. The thermal fuse is controlled by a computer inside the diagnostic monitor. The computer will blow the thermal fuse whenever a short on the deployment circuits occur. The thermal fuse does not blow because of excessive current flowing through it. Do not attempt to jump the thermal fuse with a circuit breaker or any other type of fuse.

WARNING:
DO NOT INSTALL A NEW DIAGNOSTIC MONITOR UNTIL THE CAUSE OF FAULT CODE 51 HAS BEEN LOCATED AND REPAIRED. IF A SHORT-TO-GROUND HAS NOT BEEN LOCATED AND REPAIRED, THE SHORT IS INTERMITTENT AND IS NOT PRESENT AT THIS TIME. INSTALLING A NEW DIAGNOSTIC MONITOR WITH AN INTERMITTENT SHORT IN THE SYSTEM WILL RESULT IN REPEAT BLOWN THERMAL FUSES IN DIAGNOSTIC MONITORS AND REPEAT SERVICE.








The diagnostic monitor measures the voltages at the diagnostic monitor connector pins. The diagnostic monitor will sense a short-to-ground on any air bag deployment circuit and if a short is detected, will blow the diagnostic monitor's internal thermal fuse. Blowing this fuse removes all power from the air bag deployment circuits. While the short-to-ground exists, the monitor will flash Fault Code 13 or 14 depending where the short is. If the short-to-ground is intermittent and temporarily corrects itself, the diagnostic monitor will flash Fault Code 51. Refer to Figures 5 and 6.

If the short-to-ground returns, the higher priority Codes 13 and 14 will be flashed instead of 51.

If the air bag indicator is flashing Code 51 and a short-to-ground has not been serviced, this means an intermittent short-to-ground exists in the air bag system. The diagnostic monitor should only be replaced after service of the short-to-ground has been completed.