LEMON Manuals: Even more car manuals for everyone: 1960-2025
Home >> Ford >> 1995 >> Taurus SHO, 3.2 P >> Repair and Diagnosis (Single Page) >> Engine Performance >> System >> Engine Controls - Tests W/Codes - EEC-IV (3.2L SHO) >> Circuit Tests >> Circuit Test X - Constant Control Relay Module (CCRM) >> Diagnostic Aids
April 5, 2026: LEMON Manuals is launched! Read the announcement.

Diagnostic Aids

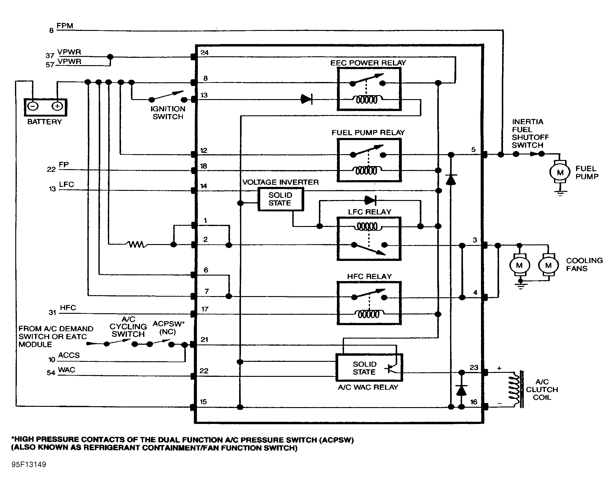
CCRM interfaces with the EEC-IV system to provide control for cooling fan, A/C clutch and fuel pump. CCRM may also contain EEC-IV power relay, which provides battery power (VPWR) to the Powertrain Control Module (PCM) and EEC-IV system.

Perform this test only when instructed by QUICK TEST or if directed by CIRCUIT TEST C  , CIRCUIT TEST PA or CIRCUIT TEST PB. This test is only intended to diagnose the following:

To prevent replacing good components, be aware the following non-EEC related components or systems may be at fault:

  1. 1) Check Battery Supply Voltage

    Turn ignition on. Set DVOM on 20-volt scale. Measure voltage across battery terminals. If voltage is less than 10.5 volts, recharge or replace battery. If voltage is 10.5 volts or more, go to next step.
  2. 2) Check Battery Ground

    Leave ignition on. Measure voltage between negative battery terminal and SIG RTN circuit at Data Link Connector (DLC). If voltage is less than .5 volt, go to step 6). If voltage is .5 volt or more, go to next step.
  3. 3) Isolate Ground Fault

    Turn ignition off. Disconnect PCM 60-pin connector. Inspect connector for damaged pins, corrosion and loose wires. Repair as necessary. Install breakout box. Connect PCM wiring harness to breakout box. Turn ignition on. Measure voltage between negative battery terminal and test pins No. 40 and 60. If either reading is .5 volt or more, repair open ground circuit. Remove breakout box, and repeat QUICK TEST  . If both readings are less than .5 volt, go to next step.
  4. 4) PCM Ground Fault Isolation

    Ensure ignition is off. Leave breakout box installed with PCM connected. Measure resistance between test pin No. 46 and test pins No. 40 and 60. If each reading is 5 ohms or more, replace PCM. Remove breakout box, and repeat QUICK TEST  . If both readings are less than 5 ohms, go to next step.
  5. 5) Check Continuity Of SIG RTN Circuit

    Turn ignition off. Disconnect PCM from breakout box. Measure resistance between test pin No. 46 and SIG RTN circuit at Data Link Connector (DLC). If reading is less than 5 ohms, system is okay. Remove breakout box, and reconnect PCM. Repeat QUICK TEST  . If reading is 5 ohms or more, repair open SIG RTN circuit. Remove breakout box, and repeat QUICK TEST  .
  6. 6) Measure Voltage & Ground To CCRM

    Leave ignition off. Disconnect CCRM. Measure voltage between terminals No. 8 and 15 at CCRM wiring harness connector. If voltage is more than 10.5 volts, go to next step. If voltage is 10.5 volts or less, go to step 9).
  7. 7) Check Key Power To CCRM

    Leave CCRM disconnected. Turn ignition on. Measure voltage between terminals No. 13 and 15 at CCRM wiring harness connector. If voltage is less than 10.5 volts, repair open circuit between terminal No. 13 and ignition switch. Reconnect CCRM, and repeat QUICK TEST  . If voltage is 10.5 volts or more, go to next step.
  8. 8) Check Continuity Of VPWR Circuit

    Turn ignition off. Disconnect PCM 60-pin connector. Inspect connector for damaged pins, corrosion and loose wires. Repair as necessary. Install breakout box, leaving PCM disconnected. Measure resistance between test pins No. 37 and 57 at breakout box and terminal No. 24 at CCRM wiring harness connector. If any resistance is 5 ohms or more, repair open in VPWR circuit and repeat QUICK TEST  . If each resistance is less than 5 ohms, replace CCRM and repeat QUICK TEST  .
  9. 9) Check Continuity Of Ground To CCRM

    Leave ignition off and CCRM disconnected. Measure resistance between terminal No. 15 at CCRM wiring harness connector and negative battery terminal. If resistance is 5 ohms or more, repair open in ground circuit to CCRM wiring harness connector. Repeat QUICK TEST  . If resistance is less than 5 ohms, repair open in battery circuit to terminal No. 8 and 10 (some models) at CCRM wiring harness connector. Repeat QUICK TEST  .
  10. 10) DTC Code 562: Check For Power to Pusher Fan Control (PFC)

    Possible causes for DTC 562 are damaged circuit, PFC relay, or PCM. Turn ignition off. Disconnect PFC relay. Turn ignition on. Measure voltage between negative battery terminal and VPWR terminal at PFC relay wiring harness connector. See Fig 3 . and negative battery terminal. If voltage is less than 10.5 volts, repair open in VPWR circuit to PFC relay. Repeat QUICK TEST  . If voltage is 10.5 volts or more, go to next step.
    Fig 3: Identifying PFC Wiring Harness Connector Terminals
    G94J31624
  11. 11) Check PFC Relay

    Turn ignition off. Leave PFC relay disconnected. Measure resistance between PFC relay terminals No. 85 and 86. See Fig 4 . If resistance is not 40-85 ohms, replace PFC relay and repeat QUICK TEST  . If resistance is 40-85 ohms, measure resistance between PFC relay terminal No. 85 and terminals No. 30 and 87. If all readings are 10,000 ohms or more, go to next step. If any reading is less than 10,000 ohms, replace PFC relay and repeat QUICK TEST  .
    Fig 4: Identifying PFC Relay Terminals
    G94A31625
  12. 12) Check PFC Circuit

    Leave ignition off and PFC relay disconnected. Turn ignition off. Disconnect PFC relay. Disconnect PCM 60-pin connector. Inspect connector for damaged pins, corrosion and loose wires. Repair as necessary. Install breakout box, leaving PCM disconnected. Turn ignition on. Measure voltage between test pins No. 34 and 40. If voltage is one volt or more, repair short circuit. Remove breakout box, and repeat QUICK TEST  . If voltage is less than one volt, go to next step.
  13. 13)

    Turn ignition off. Leave PFC relay and PCM disconnected. Measure resistance between test pins No. 34 and 40. If resistance is 10,000 ohms or more, go to next step. If resistance is less than 10,000 ohms, repair short circuit and repeat QUICK TEST  .
  14. 14) Check PFC Circuit Continuity

    Leave ignition off. Measure resistance between PFC terminal of PFC relay wiring harness connector and test pin No. 34. If resistance is 5 ohms or more, repair open circuit and repeat QUICK TEST  . If resistance is less than 5 ohms, replace PCM and repeat QUICK TEST  .
  15. 15) Code 563: Check HFC Relay Resistance

    Code 563 indicates failed HFC circuit. Possible causes are damaged circuit, CCRM or PCM. Turn ignition off. Disconnect CCRM. Measure resistance between CCRM terminals No. 17 and 24. If resistance is not 50-100 ohms, replace CCRM and repeat QUICK TEST  . If resistance is 50-100 ohms, measure resistance between CCRM terminal No. 17 and terminals No. 1-8. Also, measure resistance between CCRM terminal No. 17 and CCRM case. If all resistance readings are more than 10,000 ohms, go to step 17). If any resistance reading is 10,000 ohms or less, replace CCRM and repeat QUICK TEST  .
    NOTE: A break in step numbering sequence occurs at this point. Procedure skips from step 15) to step 17). No test procedures have been omitted.
  16. 17) Check HFC Circuit Continuity

    Turn ignition off. Disconnect PCM 60-pin connector. Inspect connector for damaged pins, corrosion and loose wires. Repair as necessary. Install breakout box, leaving PCM disconnected. Disconnect CCRM connector. Measure resistance between terminal No. 17 at CCRM wiring harness connector and HFC test pin at breakout box. See HFC TEST PIN IDENTIFICATION  table. If resistance is 5 ohms or less, go to next step. If resistance is more than 5 ohms, repair open in HFC circuit and repeat QUICK TEST  .
    HFC TEST PIN IDENTIFICATION

    Application Test Pin No.
    Taurus 31
  17. 18) Check HFC Circuit For Short To Power

    Leave CCRM and PCM disconnected. Turn ignition on. Measure voltage between HFC test pin at breakout box and negative battery terminal. If voltage is more than one volt, repair short to power and repeat QUICK TEST  . If voltage is less than one volt, go to next step.
  18. 19) Check HFC Circuit For Short To Ground

    With PCM and CCRM disconnected, measure resistance between HFC test pin and test pin No. 40 at breakout box. If resistance is more than 10,000 ohms, replace PCM and repeat QUICK TEST  . If resistance is 10,000 ohms or less, repair short to ground in HFC circuit and repeat QUICK TEST  .
  19. 20) Code 564

    If cooling fan is always on when ignition is on, go to step 24). If cooling fan is not always on when ignition is on, go to step 22).
    NOTE: A break in step numbering sequence occurs at this point. Procedure skips from step 20) to step 22). No test procedures have been omitted.
  20. 22) Check FC/LFC Signal For Short To Ground

    Turn ignition off. Disconnect PCM 60-pin connector. Inspect connector for damaged pins, corrosion and loose wires. Repair as necessary. Install breakout box, leaving PCM disconnected. Disconnect CCRM connector. Measure resistance between test pin No. 13 and test pin No. 40 or 60 at breakout box. If resistance is more than 10,000 ohms, go to next step. If resistance is 10,000 ohms or less, repair short to ground in FC/LFC circuit, and repeat QUICK TEST  .
  21. 23) Check Fan Running Mode

    With ignition off and breakout box installed, disconnect PCM and connect CCRM connector. Turn ignition on. If fan runs, replace PCM. Remove breakout box, and reconnect all components. Repeat QUICK TEST  . If fan does not run, replace CCRM. Remove breakout box. Reconnect all components, and repeat QUICK TEST  .
  22. 24) Check LFC Circuit Continuity

    Turn ignition off. Disconnect PCM 60-pin connector. Inspect connector for damaged pins, corrosion and loose wires. Repair as necessary. Install breakout box, leaving PCM disconnected. Disconnect CCRM connector. Set DVOM on 200-ohm scale. Measure resistance between test pin No. 13 at breakout box and terminal No. 14 at CCRM wiring harness connector. If resistance is 5 ohms or less, go to next step. If resistance is more than 5 ohms, repair open in LFC circuit and repeat QUICK TEST  .
  23. 25) Check LFC Circuit For Short To Power

    Turn ignition off. Install breakout box, leaving PCM disconnected. Disconnect CCRM connector. Set DVOM on 20-volt scale. Turn ignition on. Measure resistance between breakout box test pin No. 13 and negative battery terminal. If resistance is less than one volt, go to next step. If resistance is one volt or more, repair short to power in LFC circuit. Remove breakout box, and reconnect all components. Repeat QUICK TEST  .
  24. 26) LFC Circuit Fault Isolation Check

    Leave ignition off. Connect CCRM to wiring harness connector. Turn ignition on. Connect a jumper wire between test pin No. 13 and test pin No. 40 or 60 at breakout box. If fan continues to run and Code 564 is present, go to step 150). If fan continues to run and Code 564 is not present, replace CCRM. Remove breakout box, and reconnect all components. Repeat QUICK TEST  . If fan does not run, replace PCM. Remove breakout box. Reconnect all components, and repeat QUICK TEST  .
    NOTE: The A/C Pressure Switch (ACPSW) may also be called an A/C high pressure cut-out switch.
    NOTE: A break in step numbering sequence occurs at this point. Procedure skips from step 26) to step 28). No test procedures have been omitted.
  25. 28) Cooling Fan Always On

    Turn all accessories off. Turn ignition on. If the pusher fan (located in front of radiator) is on, go to next step. If pusher fan off, go to step 30).
  26. 29) Check Pusher Fan Control Relay

    Turn ignition off. Disconnect Pusher Fan Control (PFC) relay. Turn ignition on. If the pusher fan is still on, repair circuit short in power-to-pusher fan circuit. If fan is off, replace PFC relay.
  27. 30) Fan Always On; Check CCRM-To-Fan Circuit

    Turn ignition on. Turn all accessories off. Verify fan is always on. Turn ignition off. Disconnect CCRM. Turn ignition on. If fan is no longer on, go to step 32). If fan is still on, repair short to power between CCRM and fan.
  28. 31) Check Low Speed Power-To-Fan Circuit For Short To Power

    Turn ignition off. Disconnect CCRM and fan connectors. Set DVOM to 20-volt scale. Measure voltage between negative battery terminal and terminal No. 1 at CCRM wiring harness connector. If voltage is less than one volt, repair short in high speed power-to-fan circuit. Reconnect all components. Recheck system operation. If voltage is one volt or more, repair short in low speed power-to-fan circuit. Reconnect all components. Recheck system operation.
  29. 32) Check A/C Pressure Switch (ACPSW)

    Turn ignition off. Reconnect CCRM to wiring harness connector. Disconnect dual function ACPSW wiring harness connector. Start engine. If cooling fan is on, go to next step. If cooling fan is off, check ACPSW operation.
  30. 33) Check PCM & ACPSW Circuit

    Turn ignition off. Ensure dual function ACPSW wiring harness connector is disconnected. Turn ignition on. Measure voltage between negative battery terminal and ACPSW terminal of ACPSW wiring harness connector. See Fig 5 . If voltage is more than 4 volts, replace CCRM. Reconnect all components and recheck system operation. If voltage is 4 volts or less, go to next step.
    Fig 5: Identifying ACPSW Wiring Harness Connector Terminals
    G94B31626
  31. 34) Check ACPSW Circuit For Short To Ground

    Turn ignition off. Leave ACPSW wiring harness connector disconnected. Disconnect PCM connector. Measure resistance between ACPSW terminal of ACPSW wiring harness connector and negative battery terminal. See Fig 5 . If resistance is 10,000 ohms or more, replace PCM. Reconnect all components and recheck system operation. If resistance is less than 10,000 ohms, repair short to ground in ACPSW circuit. Reconnect all components and recheck system operation.
  32. 35) No Fan Operation

    Turn ignition off. Disconnect CCRM. Connect negative probe of DVOM to negative battery terminal. Measure voltage between negative battery terminal and CCRM wiring harness connector terminals No. 1, 2, 6 and 7. If all readings are 10.5 volts or more, go to next step. If any reading is less than 10.5 volts, repair open in battery power circuit. Reconnect CCRM, and recheck system operation. If open circuit was to only 2 terminals, between terminals No. 3 and 4 or between terminals No. 8 and 10, go to step 141).
  33. 36) Check Fan Motor Operation

    Turn ignition off, and disconnect CCRM connector. Install a jumper wire between CCRM harness connector terminals No. 3 and 6. If cooling fan does not run, go to step 38). If cooling fan runs, go to step 41).
  34. 37) Check Fan Motor Operation

    Turn ignition off. Disconnect CCRM. Connect a jumper between terminals No. 2 and 3 at CCRM wiring harness connector. If fan does not run, go to step 40). If fan runs, go to step 41).
  35. 38) Check Battery Voltage At Fan With CCRM By-Passed

    Turn ignition off. Disconnect cooling fan and CCRM connectors. Connect a jumper wire between CCRM harness connector terminals No. 3 and 6. Measure voltage at cooling fan harness connector (check at power-to-high fan terminal). If voltage is less than 8 volts, go to next step. If voltage is 8 volts or more, replace cooling fan motor. Reconnect CCRM, and recheck system operation.
  36. 39) Check Cooling Fan Ground Circuit

    Turn ignition off. Disconnect cooling fan and CCRM connectors. Connect a jumper wire between CCRM harness connector terminals No. 3 and 6. Measure voltage between cooling fan harness connector and negative battery terminal (check at power-to-high fan terminal). If voltage is 8 volts or more, repair open in ground circuit to fan. After repairs, reconnect CCRM and recheck system operation. If voltage is less than 8 volts, repair open in power-to-fan circuit from CCRM wiring harness connector to cooling fan wiring harness connector.
  37. 40) Check Voltage At Fan With CCRM By-Passed

    Turn ignition off. Disconnect cooling fan and CCRM connectors. Connect a jumper wire between terminals No. 2 and 3 at CCRM wiring harness connector. Measure voltage at cooling fan wiring harness connector between power and ground terminals. If voltage is more than 8 volts, replace fan motor. If voltage is 8 volts or less, repair open circuit in power-to-fan circuit from terminals No. 1 and 2 of CCRM wiring harness connector to cooling fan wiring harness connector.
  38. 41) Check Fan Running Mode (Low Speed)

    Turn ignition off. Disconnect PCM. Reconnect CCRM. Turn ignition on. If fan does not run, replace CCRM. If fan runs, go to next step.
  39. 42) Check High Fan Control (HFC) Signal To Ground

    Turn ignition off. Disconnect PCM 60-pin connector. Inspect connector for damaged pins, corrosion and loose wires. Repair as necessary. Install breakout box, leaving PCM disconnected. Ensure CCRM is connected. Turn ignition on. Install a jumper wire between test pins No. 31 and 40 at breakout box. If fan speed changes from low to high, go to step 44). If fan speed does not change from low to high, replace CCRM.
    CAUTION: Ensure engine does not overheat during voltage drop procedure in step 44).
    NOTE: A break in step numbering sequence occurs at this point. Procedure skips from step 42) to step 44). No test procedures have been omitted.
  40. 44) Check ECT Sensor

    Turn ignition off. Check engine coolant level. With breakout box installed, connect PCM to breakout box. While measuring voltage between test pins No. 7 and No. 46 at break-out box, warm engine to normal operating temperature. Allow engine to continue at idle. If fan comes on during testing, fault is intermittent and cannot be duplicated at this time. Testing is complete. If fan does not come on during testing, and voltage drops below .45 volt, turn ignition off and replace PCM. If fan does not come on during testing and voltage does not drop below .45 volt, disconnect Engine Coolant Temperature (ECT) sensor connector. Check wires and sensor for high resistance. Verify system is operating properly. If system operation is okay, replace ECT sensor and remove breakout box. Reconnect all connectors and recheck system operation.
  41. 45) Cooling Fan Does Not Operate: Check If Pusher Fan Operates

    If pusher fan operates, go to step 35). If pusher fan does not operate, go to next step.
  42. 46) Check B + To Pusher Fan Control Relay

    Turn ignition off. Disconnect Pusher Fan Control (PFC) relay. Measure voltage between negative battery terminal and B+ terminal at PFC relay wiring harness connector. See Fig 6 . If voltage is 10.5 volts or more, go to step 47). If voltage is less than 10.5 volts, repair open in B + circuit.
    Fig 6: Identifying PFC Relay Wiring Harness Connector Terminals
    G94C31627
  43. 47) Check Pusher Fan Ground Circuit

    Turn ignition off. Disconnect PFC relay. Disconnect pusher fan. Measure resistance between ground terminal of pusher fan wiring harness connector and negative battery cable. If resistance is less than 5 ohms, go to next step. If resistance is 5 ohms or more, repair open in ground circuit.
  44. 48) Check Power-To-Pusher Fan Circuit Continuity

    Turn ignition off. Disconnect PFC relay. Disconnect pusher fan. Measure resistance of Dark Blue wire between power-to-pusher fan terminal of PFC relay wiring harness connector and power-to-pusher fan terminal at pusher fan wiring harness connector. If resistance is less than 5 ohms, go to next step. If resistance is 5 ohms or more, repair open in power-to-pusher fan circuit.
  45. 49) Check PFC Relay Operation

    Turn ignition off. Reconnect PFC relay. Disconnect pusher fan. Enter output state Diagnostic Test Mode (DTM). See OUTPUT STATE DIAGNOSTIC TEST MODE (DTM)  under ADDITIONAL SYSTEM FUNCTIONS. Enter output state Diagnostic Test Mode (DTM). See ADDITIONAL SYSTEM FUNCTIONS  . Command PFC output on by depressing throttle (near WOT). Wait for Malfunction Indicator Light (MIL) to flash once, twice then 3 consecutive times (about 20 seconds). Release throttle. Measure voltage between negative battery terminal and power-to-pusher fan circuit at pusher fan wiring harness connector. See Fig 6 . If voltage is more than 10.5 volts, exit output state DTM. Replace pusher fan and recheck system operation. If voltage is 10.5 volts or less, exit output state DTM. Replace PFC relay. Reconnect pusher fan connector and recheck system operation.
  46. 50) Low Or No Voltage At A/C Clutch

    Turn ignition off. Disconnect A/C clutch connector and CCRM. Measure resistance between terminal No. 23 at CCRM wiring harness connector and power side of A/C clutch wiring harness connector. Also, measure resistance between terminal No. 16 at CCRM wiring harness connector and ground side of A/C clutch wiring harness connector. If each resistance is less than 5 ohms, go to next step. If either resistance is 5 ohms or more, repair open circuit.
  47. 51) Check A/C Switch Voltage To CCRM

    Disconnect CCRM. Turn ignition on. Set A/C demand switch to ON position. Measure voltage between terminal No. 21 of CCRM wiring harness connector and negative battery terminal. If voltage is 10.5 volts or more, go to step 57). If voltage is less than 10.5 volts, go to next step.
  48. 52) Check Voltage To A/C Pressure Switch (ACPSW)

    Turn ignition off. Disconnect ACPSW. Turn ignition on. Set A/C demand switch to ON position. Measure voltage between negative battery terminal and A/C DEMAND SW CYCLING PRESSURE SW circuit terminal at ACPSW wiring harness connector. See Fig 7 . If voltage is 10.5 volts or more, go to step 53). If voltage is less than 10.5 volts, go to step 54).
    Fig 7: Identifying ACPSW Wiring Harness Connector Terminals
    G94I31631
  49. 53) Check Continuity Between ACPSW & CCRM

    Turn ignition off. Disconnect ACPSW and CCRM connector. Measure resistance between A/C Demand-to-CCRM terminal at ACPSW wiring harness connector and terminal No. 21 of CCRM wiring harness connector. If resistance is less than 5 ohms, check ACPSW operation. If resistance is 5 ohms or more, repair open circuit.
  50. 54) Check Voltage To Cycling Pressure Switch

    Turn ignition off. Disconnect cycling pressure switch. Turn ignition on. Set A/C demand switch to ON position. Set DVOM to 20-volt scale. Measure voltage between negative battery terminal and A/C demand switch side of cycling pressure switch wiring harness connector. If voltage is 10.5 volts or more, go to next step. If voltage is less than 10.5 volts, EEC-IV system is okay. Remove breakout box, reconnect all components and diagnose A/C system.
  51. 55) Check Continuity Between Cycling Pressure Switch & ACPSW

    Turn ignition off. Leave ACPSW and CCRM disconnected. Measure resistance between A/C DEMAND SW CYCLING PRESSURE SW circuit terminal at ACPSW wiring harness connector and circuit terminal from A/C demand switch at cycling pressure switch. If resistance is less than 5 ohms, EEC-IV system is okay. Remove breakout box, reconnect all components and check cycling pressure switch operation. If resistance is 5 ohms or more, repair open circuit and recheck system operation.
    NOTE: A break in step numbering sequence occurs at this point. Procedure skips from step 55) to step 57). No test procedures have been omitted.
  52. 57) Check A/C Demand Switch Voltage To PCM

    Turn ignition off. Disconnect PCM 60-pin connector. Inspect connector for damaged pins, corrosion and loose wires. Repair as necessary. Install breakout box, leaving PCM disconnected. Disconnect CCRM connector. Turn ignition on. Set A/C demand switch to ON position. Measure voltage between test pin No. 10 at breakout box and chassis ground. If voltage is more than 10.5 volts, go to next step. If voltage is 10.5 volts or less, repair open circuit between ACCS and PCM. Reconnect all connectors and recheck system operation.
  53. 58) Check WAC Circuit For Short To Ground

    Turn ignition off. Measure resistance between breakout box test pin No. 54 and chassis ground. If resistance is less than 10,000 ohms, repair short to ground in Wide Open Throttle A/C Cut-Off (WAC) circuit. Reconnect all connectors and recheck system operation. If resistance is 10,000 ohms or more, go to step 62).
    NOTE: A break in step numbering sequence occurs at this point. Procedure skips from step 58) to step 60). No test procedures have been omitted.
  54. 60) Check WAC Circuit Continuity

    Ensure ignition is off and CCRM is disconnected. Disconnect PCM 60-pin connector. Inspect connector for damaged pins, corrosion and loose wires. Repair as necessary. Install breakout box, leaving PCM disconnected. Measure resistance between breakout box test pin No. 54 and terminal No. 22 at CCRM wiring harness connector. If resistance is 5 ohms or less, go to next step. If resistance is more than 5 ohms, repair open in WAC circuit. Reconnect all connectors and recheck system operation.
  55. 61) Check WAC Circuit For Short To Power

    Turn ignition off. Leave breakout box installed and PCM disconnected. Turn ignition on. Measure voltage between breakout box test pin No. 54 and negative battery terminal. If voltage is less than one volt, go to next step. If voltage is more than one volt, repair short to power in WAC circuit. Reconnect all components and recheck system operation.
  56. 62) Isolate Fault To PCM Or CCRM

    Turn ignition off. Leave breakout box installed and PCM disconnected. Connect CCRM and A/C clutch connectors. Turn ignition on. Set A/C demand switch to ON position. Connect jumper wire between test pins No. 40 and 54 at breakout box. Disconnect and reconnect jumper wire several times while observing A/C clutch. If A/C clutch engages and disengages, and no A/C symptom is present, go to next step. If A/C clutch engages and disengages, and no WAC symptom is present, replace PCM and recheck system operation. If A/C clutch does not engage and disengage, replace CCRM. Remove breakout box, reconnect all components and recheck system operation.
  57. 63) Check ECT & TP Inputs

    Turn ignition off. Leave breakout box installed. Connect PCM to breakout box. Start engine. Set A/C demand switch to ON position. To check ECT input, measure voltage between test Pin No. 7 and 40 at breakout box. See ECT SENSOR SPECIFICATIONS  table. To check TP input, measure voltage between test pins No. 40 and 47 at breakout box. See TP SENSOR SPECIFICATIONS  table. If all voltage readings are correct, replace PCM. Remove breakout box, reconnect all components and recheck system operation. If any voltage reading is incorrect, perform QUICK TEST  . Service any codes that are present. See DIAGNOSTIC TROUBLE CODE REFERENCE CHARTS  . If no codes are present, check ECT or TP wiring harness for an open or short circuit. Repair wiring as necessary, reconnect all components and recheck system operation.
    ECT SENSOR SPECIFICATIONS

    Temperature °F (°C) Volts
    68 (20) 3.07
    104 (40) 2.13
    140 (60) 1.33
    176 (80) .78
    194 (90) .60
    TP SENSOR SPECIFICATIONS

    Throttle Angle (1) Volts
    .50
    10° .97
    20° 1.44
    30° 1.90
    40° 2.37
    50° 2.84
    60° 3.31
    70° 3.78
    80° 4.24
    (1) Values may vary by 15 percent.
    NOTE: A break in step numbering sequence occurs at this point. Procedure skips from step 63) to step 65). No test procedures have been omitted.
  58. 65) Check ACPSW Input

    Turn ignition off. Turn A/C control switch off. Disconnect ACPSW wiring harness connector. Connect jumper wire between ACPSW circuit terminal and GND terminal at ACPSW wiring harness connector. See Fig 7 . Start engine. If high speed fan does not come on, go to next step. If high speed fan comes on, ACPSW circuit is okay. Check ACPSW.
  59. 66) Check Ground Circuit To ACPSW

    Leave engine running and ACPSW disconnected. Connect jumper wire between negative battery terminal and ACPSW terminal at ACPSW wiring harness connector. If high speed fan does not come on, go to next step. If high speed fan does come on, repair open ground circuit to ACPSW. Recheck system operation.
  60. 67) Check ACPSW Circuit Continuity To PCM

    Turn ignition off. Leave ACPSW disconnected. Disconnect PCM 60-pin connector. Inspect connector for damaged pins, corrosion and loose wires. Repair as necessary. Install breakout box, leaving PCM disconnected. Measure resistance between ACPSW terminal of ACPSW wiring harness connector and test pin No. 42 at breakout box. If resistance is less than 5 ohms, replace PCM and recheck system operation. If resistance is 5 ohms or more, repair open circuit. Remove breakout box, reconnect all components and recheck system operation.
  61. 68) Check ACPSW Circuit Continuity To CCRM

    Leave ignition off and ACPSW disconnected. Disconnect CCRM. Measure resistance between ACPSW terminal at ACPSW wiring harness connector and test pin No. 17 at CCRM wiring harness connector. If resistance is less than 5 ohms, go to step 160). If resistance is 5 ohms or more, repair open circuit, reconnect all components and recheck system operation.
  62. 69) Check High Speed Fan Operation

    Turn ignition off. Leave ACPSW and CCRM disconnected. Connect jumper wire between terminals No. 3 and 6 at CCRM wiring harness connector. If fan comes on, replace CCRM. Reconnect all components and recheck system operation. If fan does not come on, check for open circuit between CCRM and cooling fan. Repair wiring as necessary. If circuit is okay, replace cooling fan.
  63. 70) Code 556 Or 557

    Code 556 indicates high speed fuel pump primary circuit failure. Code 556 indicates fuel pump primary circuit failure. Code 557 indicates low speed fuel pump primary circuit failure. Following are possible causes for this fault.
    • Faulty CCRM.
    • Faulty PCM.
    • Faulty circuit.

    Turn ignition off. Disconnect CCRM wiring harness connector. Measure resistance between terminals No. 18 and 24 at CCRM. If resistance is not 65-120 ohms, replace CCRM and repeat QUICK TEST  . If resistance is 65-120 ohms, go to step 72).

    NOTE: A break in step numbering sequence occurs at this point. Procedure skips from step 70) to step 72). No test procedures have been omitted.
  64. 72) Check Continuity Of Fuel Pump Circuit

    Turn ignition off. Leave CCRM disconnected. Disconnect PCM 60-pin connector. Inspect connector for damaged pins, corrosion and loose wires. Repair as necessary. Install breakout box, leaving PCM disconnected. Measure resistance between terminal No. 18 at CCRM wiring harness connector and test pin No. 22 at breakout box. If resistance is 5 ohms or more, repair open in fuel pump circuit and repeat QUICK TEST  . If resistance is less than 5 ohms, go to next step.
  65. 73) Check Fuel Pump Circuit For Short To Power

    Leave PCM and CCRM disconnected. Turn ignition on. Measure voltage between test pin No. 22 at breakout box and negative battery terminal. If voltage is less than 1.0 volt, go to next step. If voltage is 1.0 volt or more, repair short to power and repeat QUICK TEST  .
  66. 74) Check Fuel Pump Circuit For Short To Ground

    Leave PCM and CCRM disconnected. Turn ignition off. Measure resistance between test pin No. 22 at breakout box and negative battery terminal. If resistance is 10,000 ohms or more, replace PCM and repeat QUICK TEST  . If resistance is less than 10,000 ohms, repair fuel pump circuit for a short to ground and repeat QUICK TEST  .
    NOTE: A break in step numbering sequence occurs at this point. Procedure skips from step 74) to step 80). No test procedures have been omitted.
  67. 80) Code 542

    Code 542 indicates one of the following conditions.

    Engine Starts

    • Fuel pump secondary circuit short to power.
    • Fuel pump relay contacts always closed.
    • Open in FPM circuit between PCM and power to pump circuit connection.
    • Left/front HO2S short to power (dual HO2S system).
    • Faulty PCM.

    Engine Does Not Start

    • Open circuit in fuel pump or between fuel pump and FPM circuit.
    • Poor fuel pump ground connection.
    • Fuel pump internal circuit open.
    • IFS switch not reset or internal circuit open.

    If engine starts, go to next step. If engine does not start, go to step 85).

  68. 81) Verify Fuel Pump Is Off

    Turn ignition on. Wait 5 seconds. Listen for fuel pump operation. If pump is on, go to step 83). If fuel pump is off, go to step 84).
  69. 82)

    Check For Low Speed Fuel Pump (LFP) Relay Always Closed  Turn ignition off. Disconnect LFP relay. Turn ignition on. Wait 5 seconds. Listen for fuel pump operation. If pump goes off when relay is disconnected, replace LFP relay and repeat QUICK TEST  . If pump does not go off when relay is disconnected, go to next step.
  70. 83) Check For Fuel Pump Relay Always Closed

    Turn ignition off. Disconnect CCRM. Turn ignition on. Wait 5 seconds. Listen for fuel pump operation. If pump goes off when relay is disconnected, replace CCRM and repeat QUICK TEST  . If pump does not go off when CCRM is disconnected, repair short to power in POWER-TO-PUMP/FPM circuit. Reconnect all components and recheck system operation.
  71. 84) Check Continuity Of FPM Circuit

    Turn ignition off. Disconnect PCM 60-pin connector. Inspect connector for damaged pins, corrosion and loose wires. Repair as necessary. Install breakout box, leaving PCM disconnected. Disconnect CCRM. Measure resistance between test pin No. 8 at breakout box and pin No. 5 at CCRM wiring harness connector. If resistance is less than 5 ohms, go to step 86). If resistance is 5 ohms or more, repair open circuit and repeat QUICK TEST  .
  72. 85) Check Inertia Fuel Shutoff (IFS) Switch

    Turn ignition off. Disconnect IFS switch. Measure resistance at IFS switch terminals "C" and NC. If resistance is 5 ohms or less, fault is in fuel pump electrical system. Repair wiring as necessary. If resistance is more than 5 ohms, replace or reset IFS switch and repeat QUICK TEST  .
  73. 86) Check Left/Front HO2S For Short To Power

    Turn ignition off. Disconnect left/front HO2S. Measure resistance between HO2S SIGNAL terminal and KEY POWER terminal at HO2S connector. See Fig 8 . If resistance is 10,000 ohms or more, go to next step. If resistance is less than 10,000 ohms, replace HO2S sensor and repeat QUICK TEST  .
    Fig 8: Identifying HO2S Connector Terminals
    G93I40616
  74. 87) Check HO2S Circuit For Short To Power

    Leave ignition off and left/front HO2S sensor disconnected. Disconnect PCM 60-pin connector. Inspect connector for damaged pins, corrosion and loose wires. Repair as necessary. Turn ignition on. Measure voltage between chassis ground and HO2S SIGNAL terminal at sensor wiring harness connector. See Fig 9 . If voltage is one volt or less, replace PCM and repeat QUICK TEST  . If voltage is more than one volt, repair short circuit and repeat QUICK TEST  .
    Fig 9: Identifying HO2S Sensor Wiring Harness Connector Terminals
    G93B40619
  75. 88) Code 524

    If KOEO Code 543 is present, go to step 90). Code 524 indicates Low Speed Fuel Pump (LFP) secondary circuit failure. Following are possible causes for this fault.
    • Open B(+) circuit to LFP relay.
    • Open POWER-TO-PUMP circuit.
    • Faulty fuel pump dropping resistor.
    • Faulty LFP relay.

    Turn ignition off. Disconnect LFP relay. Measure voltage between B(+) terminal at relay wiring harness connector and negative battery terminal. If voltage is 10.5 volts or less, check all fuel pump circuit related fuses. Replace fuses as necessary. If fuses are okay, repair open in B(+) circuit and repeat QUICK TEST  . If voltage is 10.5 volts or more, go to next step.

  76. 89) Check POWER-TO-PUMP Circuit Continuity

    Leave ignition off and LFP relay disconnected. Disconnect CCRM. Measure resistance between terminal No. 5 at CCRM wiring harness connector and POWER-TO-PUMP circuit terminal at LFP relay wiring harness connector. See Fig 10 . If resistance is less than 10 ohms, replace LFP relay. Reconnect all components and repeat QUICK TEST  . If resistance is 10 ohms or more, measure resistance across fuel pump dropping resistor terminals. If resistance is not approximately one ohm, replace fuel pump dropping resistor. If resistance is approximately one ohm, repair open in POWER-TO-PUMP circuit. Reconnect all components and repeat QUICK TEST  .
    Fig 10: Checking POWER-TO-PUMP Circuit Continuity
    G93A40949
  77. 90) Code 524/543

    Code 524/543 indicates one of the following conditions:

    Engine Starts

    • Left/front HO2S short to power.
    • Faulty PCM.

    Engine Does Not Start

    • Open circuit in fuel pump or between fuel pump and FPM circuit.
    • Fuel pump relay contacts always open.

    If engine does not start, go to next step. If engine starts, go to step 86).

  78. 91) Check B(+) To Fuel Pump Relay(s)

    Turn ignition off. Disconnect CCRM relay. Measure voltage between terminal No. 11 at CCRM wiring harness connector and negative battery terminal. If voltage is 10.5 volts or less, repair open in B(+) circuit to CCRM and repeat QUICK TEST  . If voltage is more than 10.5 volts, go to next step.
  79. 92) Check POWER-TO-PUMP Circuit Continuity

    Leave ignition off and CCRM relay disconnected. Measure resistance between terminal No. 5 at CCRM wiring harness connector and negative battery terminal. If resistance is more than 10 ohms, repair open in POWER-TO-PUMP circuit. Reconnect all components and repeat QUICK TEST  . If resistance is 10 ohms or less, replace CCRM and repeat QUICK TEST  .
  80. 93) Check B(+) To High Speed Fuel Pump (HFP) Relay

    Turn ignition off. Disconnect CCRM relay. Measure voltage between terminal No. 12 at CCRM wiring harness connector and negative battery terminal. If voltage is 10.5 volts or less, repair open in B(+) circuit to CCRM and repeat QUICK TEST  . If voltage is more than 10.5 volts, go to next step.
  81. 94) Check POWER-TO-PUMP Circuit Continuity

    Leave ignition off and CCRM disconnected. Disconnect Inertia Fuel Shutoff (IFS) switch. Measure resistance between terminal No. 5 at CCRM wiring harness connector and POWER-TO-PUMP circuit at IFS switch wiring harness connector. If resistance is more than 5 ohms, repair open in POWER-TO-PUMP circuit and repeat QUICK TEST  . If resistance is 5 ohms or less, go to next step.
  82. 95) Check PCM Ability To Monitor FPM

    Leave ignition off and IFS switch disconnected. Reconnect CCRM. Perform KOEO SELF-TEST  . If Code 542 is present, replace CCRM and repeat QUICK TEST  . If Code 542 is not present, replace PCM and repeat QUICK TEST  .
    NOTE: A break in step numbering sequence occurs at this point. Procedure skips from step 95) to step 105). No test procedures have been omitted.
  83. 105) Continuous Memory Code 542; Check EEC-IV Wiring Harness

    Continuous Memory Code 542 indicates one of following intermittent conditions has occurred.
    • Fuel pump activated when PCM expected circuit to be off.
    • Open circuit in or between fuel pump and FPM circuit in PCM.
    • Poor fuel pump ground.
    • FPM or POWER-TO-PUMP circuit short to power.
    • Fuel pump relay contacts stuck closed.
    • Left/front HO2S circuit short to power.
    • Engine stall due to excessive load.

    Start engine. Check for engine stall and stumble and listen for fuel pump shutting off while performing following:

    • Shake, wiggle and bend POWER-TO-PUMP circuit between terminal No. 5 at CCRM and fuel pump.
    • Shake and bend fuel pump ground circuit from fuel pump to ground.
    • Lightly tap inertia switch and fuel pump to simulate road shock.

    Turn ignition off. Inspect fuel pump wiring harness connector and fuel pump ground for corrosion or damage. If fault is found, isolate and repair as necessary and repeat QUICK TEST  . If fault is not found, go to next step.

  84. 106) Check FPM Circuit

    Turn ignition off. Disconnect PCM 60-pin connector. Inspect connector for damaged pins, corrosion and loose wires. Repair as necessary. Install breakout box, leaving PCM disconnected. Turn ignition on. Connect test light between test pin No. 8 and test pin No. 37 at breakout box. Test light should be on. Observe test light while shaking and bending FPM circuit between PCM and splice in POWER-TO-PUMP circuit. Test light will blink or go off if fault is indicated. If fault is indicated, isolate and repair as necessary and repeat QUICK TEST  . If no fault is found, go to next step.
  85. 107) Check For Short To Power

    Leave PCM disconnected. Turn ignition on. Connect test light between test pin No. 8 and test pin No. 40. Test light should be off. Observe test light while shaking and bending FPM and POWER-TO-PUMP circuit. Tap lightly on CCRM to simulate road shock. Test light will turn on if fault is indicated. If fault is indicated, isolate and repair as necessary. Repeat QUICK TEST  . If no fault is found, go to next step.
    NOTE: A break in step numbering sequence occurs at this point. Procedure skips from step 107) to step 110). No test procedures have been omitted.
  86. 110) Continuous Memory Code 524 Or 543: Check For Code 557 Or 556

    If Continuous Memory Code 556 or Code 557 is also present, go to step 115). If codes are not present, go to next step.
  87. 111) Check EEC-IV Wiring Harness

    Continuous Memory Code 524 or 543, without Continuous Memory Code 557 or 556, indicates one of following intermittent conditions has occurred.
    • Fuel pump relay contacts open.
    • Open in B(+) circuit to fuel pump relay.
    • Open in POWER-TO-PUMP circuit between CCRM or LFP relay and FPM splice.
    • Left/front HO2S sensor short to power.

    Start engine. Check for indication of engine stall, stumble or fuel pump shutting off while performing following:

    • Shake and bend POWER-TO-PUMP circuit between CCRM/LFP relay and FPM splice.
    • Shake and bend B(+) circuit to CCRM/LFP relay.
    • Lightly tap CCRM/LFP relay to simulate road shock.

    Turn ignition off. Inspect CCRM/LFP relay connectors for corrosion or damage. If fault is indicated, isolate and repair as necessary. Repeat QUICK TEST  . If fault is not indicated, under certain conditions, a Continuous Memory Code 534 or 543 may have been set without setting a Continuous Memory Code 556 or 557, even though a fault has occurred in primary fuel pump circuit. Go to step 115).

    NOTE: A break in step numbering sequence occurs at this point. Procedure skips from step 111) to step 115). No test procedures have been omitted.
  88. 115) Continuous Memory Code 556 Or 557: Check EEC-IV Wiring Harness

    Continuous Memory Code 556 or 557 indicates that a fuel pump primary circuit fault has occurred. The following are possible causes for fault.
    • Open VPWR circuit in CCRM.
    • Open in fuel pump primary circuit (PCM pin No. 22 or 41).
    • Open coil in fuel pump relay.

    Start engine. Check for indication of engine stall or stumble and fuel pump shutting off while performing one of following:

    • Shake and bend EEC-IV harness fuel pump circuit (terminal No. 22) between PCM and CCRM.
    • Lightly tap CCRM to simulate road shock.

    If fault is indicated, isolate and repair as necessary. Repeat QUICK TEST  . If fault is not indicated, go to next step (if Code 524 or 543 is also present) or go to step 120) (all others).

    NOTE: An intermittent left/front HO2S signal short to power could produce Continuous Memory Code 524, 542 or 543.
  89. 116) Check Left/Front HO2S Circuit For Short To Power

    Turn ignition off. Disconnect 60-pin PCM connector. Inspect connector for damaged pins, corrosion and loose wires. Repair as necessary. Install EEC-IV Breakout Box (T83L-50-EEC-IV), leaving PCM disconnected. Connect test light between left/front HO2S test pin and test pin No. 40. See CIRCUIT TEST H  for HO2S test pin identification. Turn ignition on. Wiggle and tap HO2S sensor and circuitry. If fault is indicated, test light will turn on brightly. If fault is indicated, isolate and repair as necessary. If fault is not indicated, go to step 120).
    NOTE: A break in step numbering sequence occurs at this point. Procedure skips from step 116) to step 120). No test procedures have been omitted.
  90. 120) Road Test Vehicle

    Purpose of this test is to identify faults by monitoring certain controlled parameters while trying to recreate a drive-ability or MIL symptom. To prepare for road test:
    • Install fuel pressure gauge.
    • Disconnect PCM 60-pin connector, install breakout box and reconnect PCM to breakout box.
    • Connect "T" vacuum gauge into manifold vacuum line.
    • Have DVOM, writing materials and appropriate schematics and pin voltage charts available.

    With ignition on and negative lead of DVOM connected to negative battery terminal, ensure following signals are correct:

    • POWERS: KAPWR (pin No. 1) is greater than 10.5 volts, VPWR (pins No. 37 and 57) is greater than 10.5 volts and VREF (pin No. 26) is 4-6 volts.
    • GROUNDS: PWR GND (pins No. 40 and 60), SIG RTN (pin No. 46) and IGN GND (pin No. 16) are 0.0-0.5 volt.
    • OPTIONAL GROUNDS: HO2S GND (pin No. 49), CSE GND (pin No. 20) and MAF RTN (pin No. 9 or 15) are 0.0-0.5 volt.
    NOTE: A break in step numbering sequence occurs at this point. Procedure skips from step 120) to step 130). No test procedures have been omitted.
  91. 130) Diagnostic Trouble Code 381

    Continuous Memory Code indicates excessive A/C compressor clutch cycling (more than once every 8.5 seconds). Possible causes for this fault are:
    • Mechanical problems such as low refrigerant, damaged cycling pressure switch, etc.
    • Intermittent open between Electronic Automatic Temperature Control (EATC) module and terminal No. 10 at PCM.

    Check A/C system for causes of fast clutch cycling. If no fault is indicated, go to next step. If fault is indicated, locate and repair as necessary. Clear continuous memory. Start engine and turn A/C on for about 2 minutes. Turn engine and A/C off, and repeat QUICK TEST  .

  92. 131) Check For Intermittent Open Between Electronic Automatic Temperature Control (EATC) Module & PCM

    Turn ignition off. Disconnect 60-pin PCM connector. Inspect connector for damaged pins, corrosion and loose wires. Repair as necessary. Install EEC-IV Breakout Box (T83L-50-EEC-IV), leaving PCM disconnected. Connect a non-powered test light between test pins No. 10 and 40 at breakout box. Turn A/C and ignition on. Test light should come on. Check for indication of fault (test light goes off) while performing one of following:
    • Shake and bend circuits between EATC module and PCM. See Fig 11 .
    • Lightly tap cycling pressure switch to simulate road shock.
    • Turn ignition off. Disconnect and inspect cycling pressure switch and EATC module connector for damage.

    If fault is indicated, isolate and repair as necessary. Clear continuous memory. Start engine and turn A/C on for about 2 minutes. Turn engine and A/C off, and repeat QUICK TEST  . If fault is not indicated, problem is intermittent and cannot be duplicated or identified at this time.

    Fig 11: Identifying CCRM Test Circuit
    G94A31633
    NOTE: A break in step numbering sequence occurs at this point. Procedure skips from step 131) to step 140). No test procedures have been omitted.
  93. 140) Check Continuity Of High Speed Power To Fan Circuits

    Turn ignition off. Disconnect cooling fan and CCRM wiring harness connectors. Measure resistance between terminals No. 1 and 12 at CCRM wiring harness connector. If resistance is less than 5 ohms, repair open in high speed power-to-fan circuit between slice and cooling fan. Recheck system operation. If resistance is 5 ohms or more, repair open in high speed power-to-fan circuit between splice and CCRM. After repair is completed, go to next step.
  94. 141) Verify operation Of HFC Relays

    Turn ignition off. Leave CCRM disconnected. Connect jumper wire between positive battery terminal and CCRM terminal No. 13. Connect another jumper wire between negative battery terminal and CCRM terminal No. 17. Measure resistance between terminal No. 4 and terminals No. 1 and 2 at CCRM. Also, measure resistance between terminal No. 10 and terminals No. 12 and 24 at CCRM. If each resistance is less than 5 ohms, both HFC relays are okay. Reconnect all components and re-evaluate symptom. If any resistance 5 ohms or more, replace CCRM.
    NOTE: A break in step numbering sequence occurs at this point. Procedure skips from step 141) to step 150). No test procedures have been omitted.
  95. 150) Check HFC Circuit For Short To Ground

    Turn ignition off. Disconnect 60-pin PCM connector. Inspect connector for damaged pins, corrosion and loose wires. Repair as necessary. Install EEC-IV Breakout Box (T83L-50-EEC-IV), leaving PCM disconnected. Disconnect CCRM. Measure resistance between test pin No. 40 and HFC test pin at breakout box. See Fig 2 . If resistance is less than 10,000 ohms, repair short to ground in HFC circuit. Reconnect all components and repeat QUICK TEST  . If resistance is more than 10,000 ohms, replace CCRM. Reconnect all components and repeat QUICK TEST  .
    NOTE: A break in step numbering sequence occurs at this point. Procedure skips from step 150) to step 165). No test procedures have been omitted.
  96. 165) Diagnostic Trouble Code (DTC) 557

    DTC 557 indicates a Low Speed Fuel Pump (LFP) primary circuit failure. Possible causes are as follows:
    • Open or shorted circuit.
    • Damaged LFP relay.
    • Damaged PCM.

    Turn ignition off. Disconnect LFP relay. Turn ignition on. Measure voltage between VPWR terminal of LFP relay wiring harness connector and negative battery terminal. See Fig 12 . If voltage is more than 10.5 volts, go to next step. If voltage is 10.5 volts or less, repair open in VPWR circuit between CCRM and LFP relay. Repeat QUICK TEST  .

    Fig 12: Identifying LFP Wiring Harness Connector Terminals
    G94B31634
  97. 166) Check LFP Relay

    Turn ignition off. Leave LFP relay disconnected. Measure resistance between terminals LFP and VPWR at fuel pump relay. See Fig 13 . Resistance should be 40-85 ohms. Measure resistance between fuel pump relay terminal LFP and terminals PUMP-TO-POWER and B+. Both readings should be 10,000 ohms or more. If all resistances are correct, go to next step. If any resistance is not correct, replace LFP relay.
    Fig 13: Identifying Fuel Pump Relay Terminals
    G50B07573
  98. 167) Check LFP Relay For Short To Power

    Leave ignition off and LFP relay disconnected. Disconnect 60-pin PCM connector. Inspect connector for damaged pins, corrosion and loose wires. Repair as necessary. Install EEC-IV Breakout Box (T83L-50-EEC-IV), leaving PCM disconnected. Turn ignition on. Measure voltage between negative battery terminal and test pin No. 32 at breakout box. If voltage is less than one volt, go to next step. If voltage is one volt or more, repair short to power and repeat QUICK TEST  .
  99. 168) Check LFP Circuit For Short To Ground

    Turn ignition off. Leave LFP relay disconnected. Measure resistance between test pin No. 32 and test pins No. 40 and 60. If all readings are 10,000 ohms or more, go to next step. If any reading is less than 10,000 ohms, repair short to ground and repeat QUICK TEST  .
  100. 169) Check LFP Circuit Continuity

    Turn ignition off. Leave LFP relay disconnected. Measure resistance between test pin No. 32 at breakout box and LFP terminal at LFP relay wiring harness connector. See Fig 12 . If resistance is 5 ohms or more, repair open circuit and repeat QUICK TEST  . If resistance is less than 5 ohms, replace PCM and repeat QUICK TEST  .
    NOTE: A break in step numbering sequence occurs at this point. Procedure skips from step 169) to step 175). No test procedures have been omitted.
  101. 175) One Cooling Fan Inoperative

    Turn ignition off. Disconnect inoperative cooling fan motor connector. Measure resistance between ground and Black wire at inoperative cooling fan motor connector. If resistance is less than 5 ohms, go to next step. If resistance is 5 ohms or more, locate and repair open in Black wire. Reconnect cooling fan motor connector and recheck fan operation.
  102. 176) Check Power-To-Fan Circuit

    Turn ignition off. Disconnect both cooling fan motor connectors. Measure resistance of Dark Blue wire between operative fan motor connector and inoperative fan motor connector. If resistance is less than 5 ohms, replace inoperative cooling fan motor. Reconnect cooling fan connectors and recheck fan operation. If resistance is 5 ohms or more, locate and repair open in Dark Blue wire between cooling fan motor connectors. Reconnect cooling fan connectors and recheck fan operation.


Test lights and DVOM are useful during diagnosis. For example: with Continuous Memory Code 556 (fuel pump primary circuit failure) and a surge or stall symptom, connect a test light to fuel pump relay between VPWR and ground. Connect DVOM between FP circuit at fuel pump relay and breakout box test pin No. 1. Under normal driving conditions, test light will be on and DVOM will read battery voltage. If vehicle stalls, PCM will open FP circuit and DVOM voltage will be low. If fault is in fuel pump circuit, test light and DVOM status will change as fault occurs. If test light at VPWR circuit goes out, fault is in VPWR circuit to fuel pump relay. If test light and DVOM status do not change and Continuous Memory Code 556 is set again, replace fuel pump relay. If only FP voltage goes low, fault is in FP circuit or PCM. To diagnose FP circuit and PCM, connect DVOM between breakout box test pin No. 1 and 22. If voltage goes low as symptom occurs, replace PCM. If voltage stays high as symptom occurs, fault is in FP circuit. For fuel pump secondary circuit Codes 542 and 543, circuits B+, POWER-TO-PUMP and FPM can be diagnosed using same procedure. Drive vehicle and attempt to induce symptom. Information provided by vehicle operator may help when trying to recreate symptom. When symptom occurs, assistant should observe and record changes in voltage signals. Information about symptom and operating condition value of voltage signal and any other information available should be recorded for analysis. If unable to duplicate symptom during road test, verify EEC-IV values are within acceptable range. After test is completed, analyze results to locate and repair fault causing symptom. If problem cannot be identified, go to TESTS W/O CODES - EEC-IV (3.2L SHO) article for other possible causes of symptom.